Curiosii for ever!
: Car repair manuals for everyone.
Home
>>
Chevy Truck
>>
1986
>>
G 20 Van V8-350 5.7L
>>
Repair and Diagnosis
>>
Diagrams
>>
Electrical Diagrams
>>
Powertrain Management
>>
System Diagram
>>
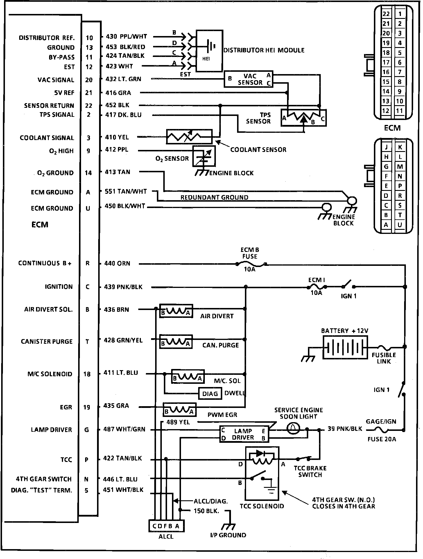
Electronic/Powertrain Control Module (ECM/PCM)
Electronic/Powertrain Control Module (ECM/PCM)
ECM Wiring Diagram: