Curiosii for ever!
: Car repair manuals for everyone.
Home
>>
Chevy Truck
>>
1985
>>
S10/T10 Blazer 2WD L4-151 2.5L
>>
Repair and Diagnosis
>>
Powertrain Management
>>
Diagrams
>>
Electrical Diagrams
>>
Electronic/Powertrain Control Module (ECM/PCM)
Electronic/Powertrain Control Module (ECM/PCM)
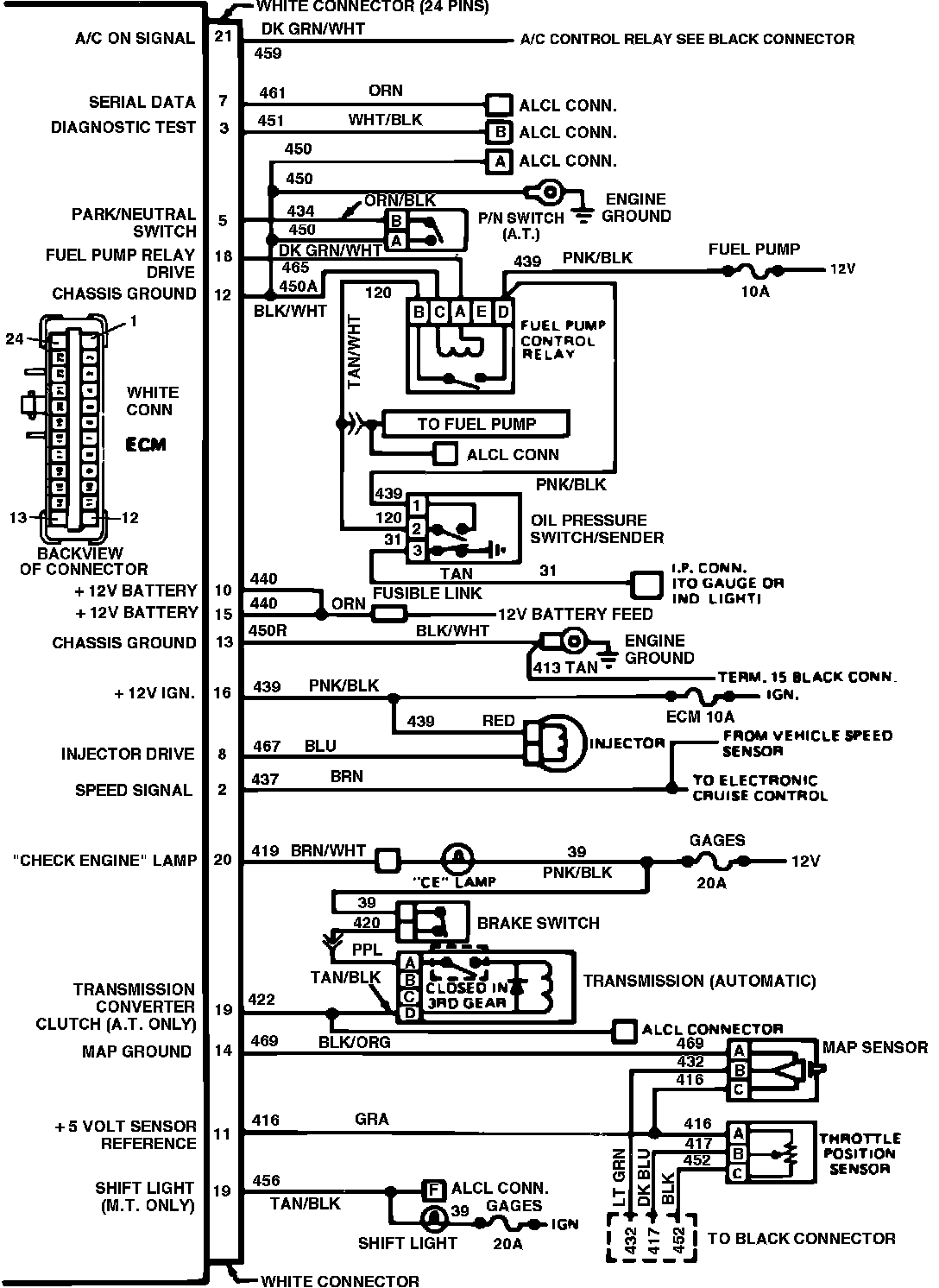
ECM Wiring Schematic (Part 1 of 2):
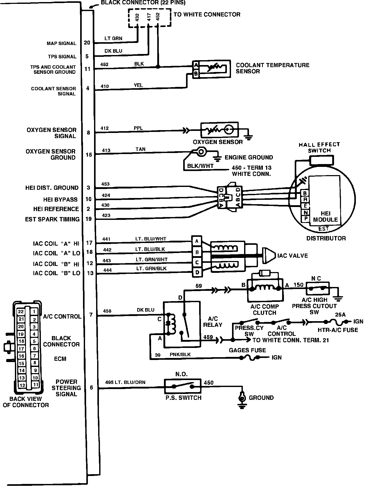
ECM Wiring Schematic (Part 2 of 2):
Electronic Control Module Wiring Circuit: