Curiosii for ever!: Car repair manuals for everyone.

Electrical Diagrams



Engine Controls Schematics

Power, Ground, MIL, Communication






5-Volt and Low Reference Bus






Engine Data Sensors - Pressure, Temperature, MAF/IAT






Engine Data Sensors - HO2S






Engine Data Sensors - APP, TAC






Ignition Controls - Ignition System






Ignition Controls - Sensors






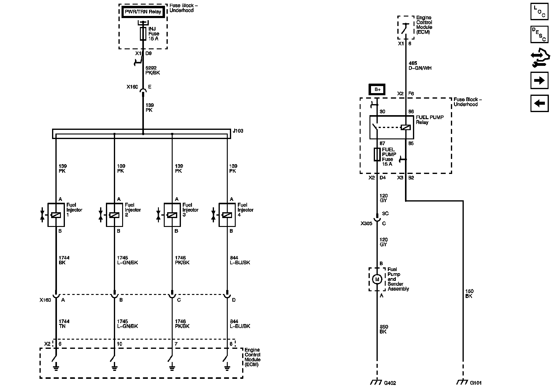
Fuel Controls - Fuel Injectors






Fuel Controls - EVAP Controls






Controlled/Monitored Subsystem References






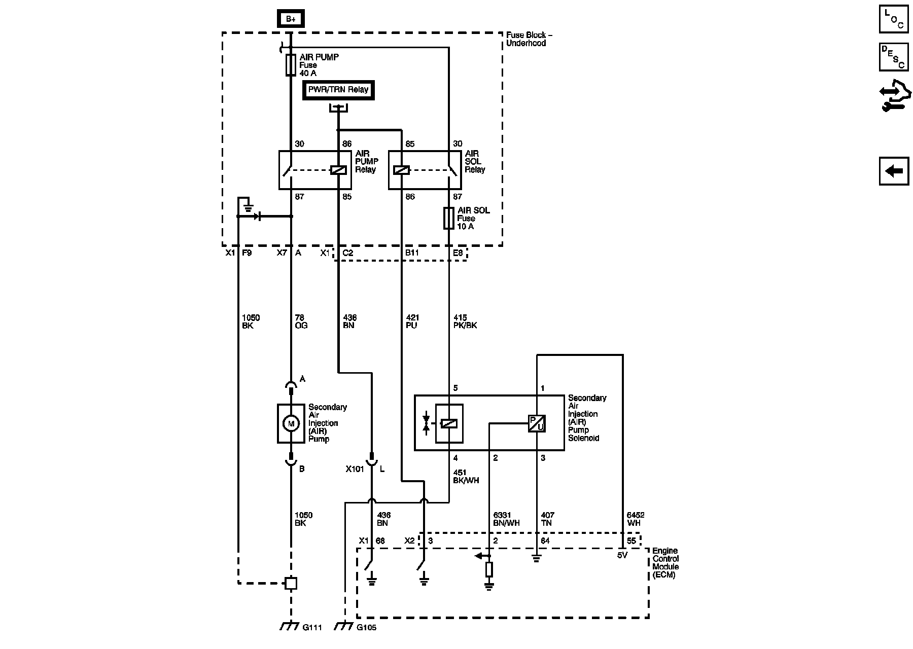
Secondary Air Injection (AIR) System (NU6)