Curiosii for ever!: Car repair manuals for everyone.

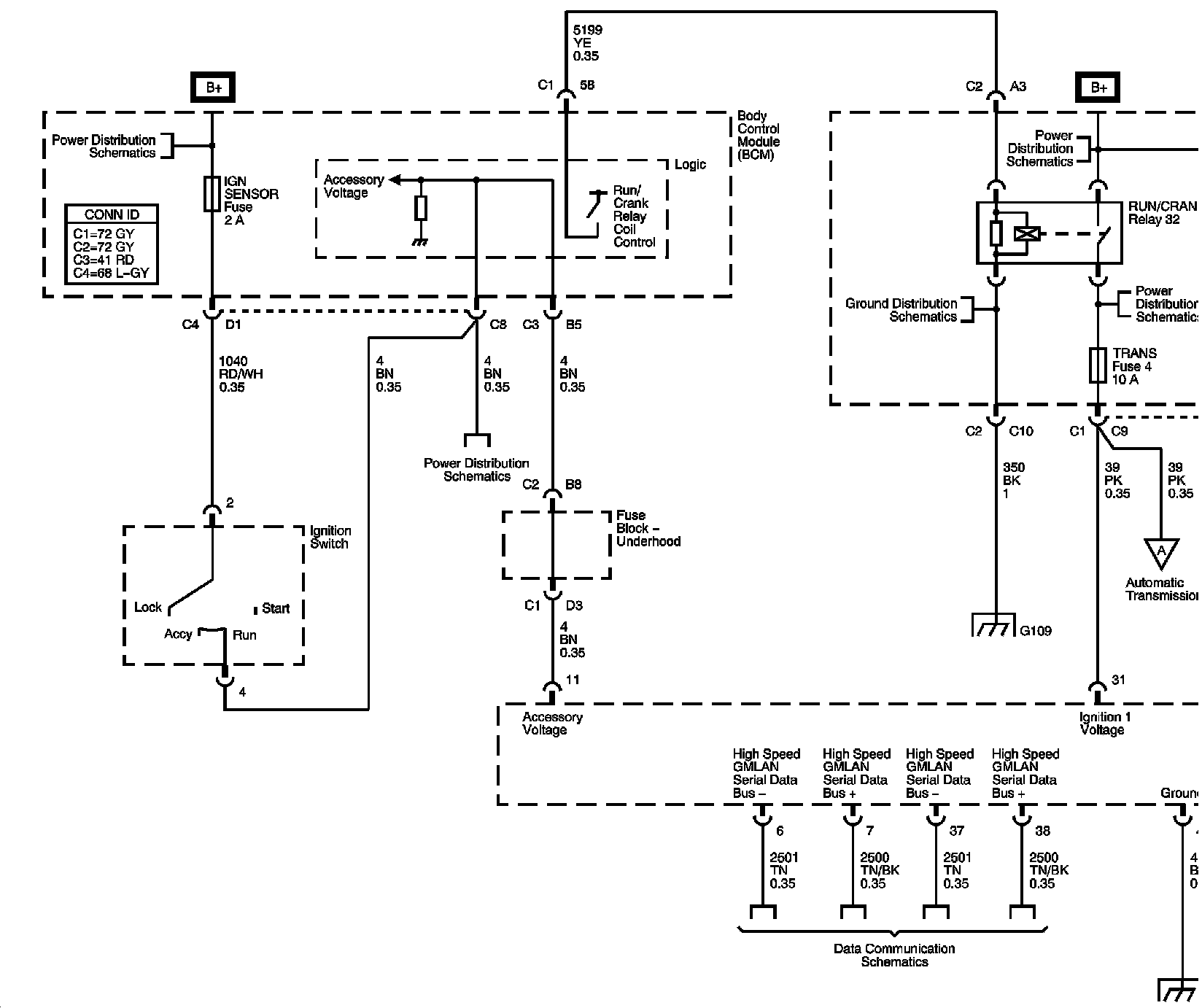
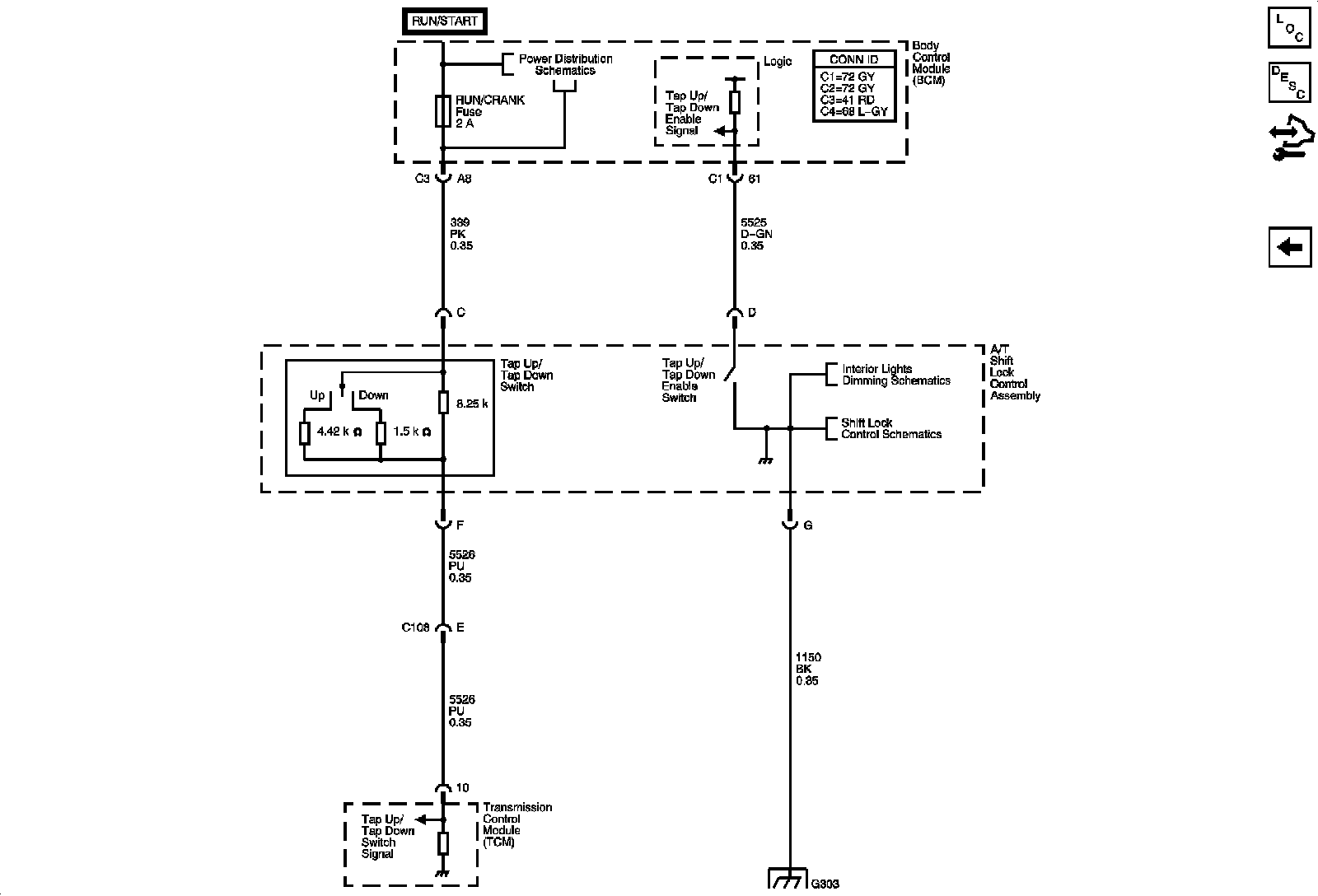
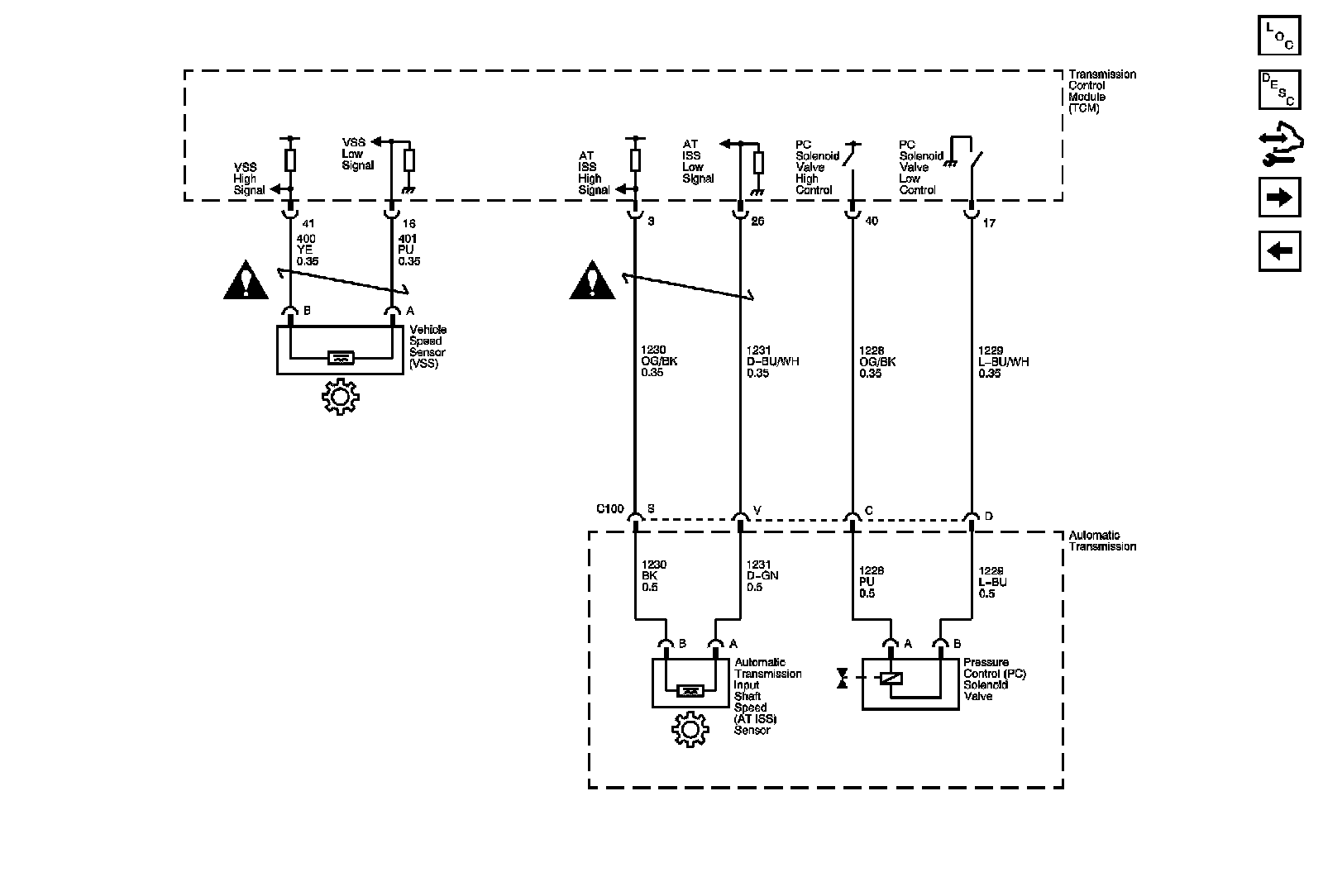
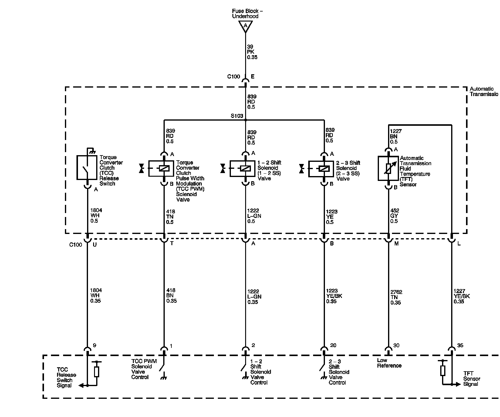
Automatic Transmission Controls Schematics



Automatic Transmission Controls Schematics

�,(:




�-(:














Locations: The locations for the Connectors, Grounds, Splices, and Grommets shown within these diagrams can be found via their numbers at can be found via their numbers at Vehicle Locations. Locations