Curiosii for ever!
: Car repair manuals for everyone.
Home
>>
Chevrolet
>>
1998
>>
Camaro V6-3.8L VIN K
>>
Repair and Diagnosis
>>
Diagrams
>>
Electrical Diagrams
>>
Powertrain Management
>>
Computers and Control Systems
>>
Body Control Module
>>
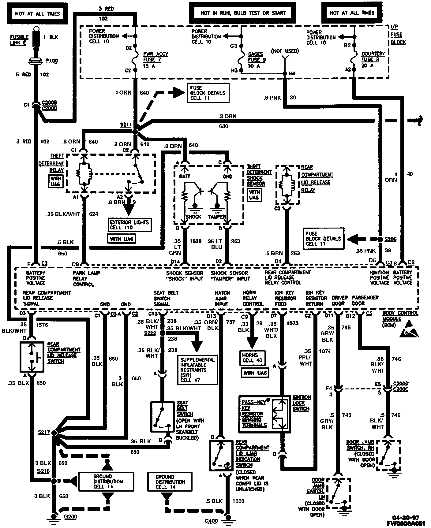
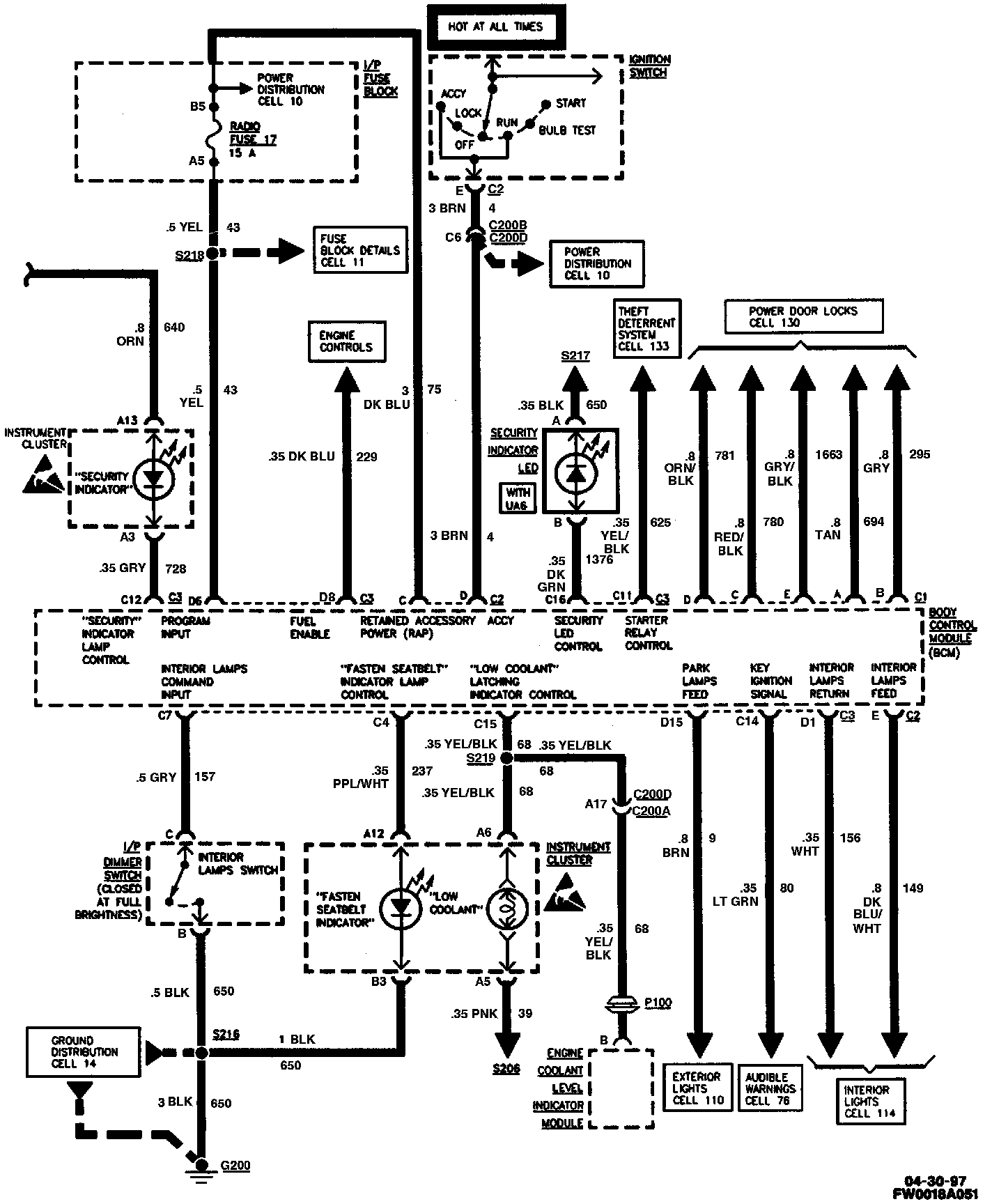
Body Control Module (BCM)
Body Control Module (BCM)
Body Control Module (BCM) (Part 1 Of 2):
Body Control Module (BCM) (Part 2 Of 2):