Curiosii for ever!: Car repair manuals for everyone.

Functional Check - Cooling Fan







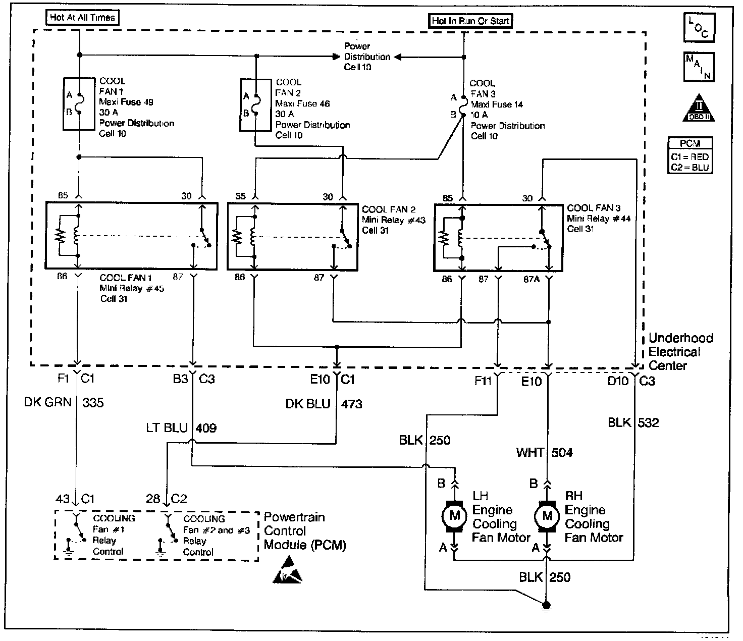
Electrical Diagram:












CIRCUIT DESCRIPTION

The cooling fans are controlled by the PCM based on various inputs. Ignition voltage is supplied to all three cooling fan relay coils. The PCM controls cooling fan relay # 1 by providing the ground path. The PCM controls cooling fan relays # 2 and # 3 together by providing a ground path. The left and right cooling fans are connected in series. This will enable both fans on low speed when the fan #1 relay is energized. When all three fan relays are energized, both fans will operate at high speed. The high speed is possible because the fan relays are wired in a parallel circuit. When the PCM detects that certain DTCs are set, the PCM will enable the cooling fans.

The PCM will enable the engine cooling fans when certain Diagnostic Trouble Codes are set. The PCM will also enable the cooling fans after the ignition is turned off. When engine coolant temperature exceeds 140°C (284°F) and the ignition is turned oft, the cooling fans will be enabled on low speed.

DIAGNOSTIC AIDS
If the owner complained of an overheating problem, determine if the complaint was due to an actual boil over, or the warning indicator light illuminated, or the engine coolant temperature gauge indicated overheating. The gauge accuracy can also be checked by comparing the Engine Coolant Temperature (ECT) sensor reading using a scan tool and comparing its reading with the gauge reading. If the engine is actually overheating and the gauge indicated overheating, but the cooling fan is not coming ON, the Engine Coolant Temperature (ECT) sensor has probably shifted out of calibration and should be replaced.

If the engine is overheating and the cooling fans are ON, the cooling system should be checked, refer to Engine Cooling.

The PCM will command low speed fans ON at 108°C (226°F) and OFF at 103°C (217°F) and, high speed fans ON at 113°C (235°F) and OFF at 108°C (219°F).

TEST DESCRIPTION

The numbers below refer to numbers on the diagnostic table.

2. The PCM will enable the engine cooling fans when certain Diagnostic Trouble Codes are set. Go to applicable DTC Table first before proceeding with this table. Testing and Inspection

3. Allow engine coolant temperature to cool below 100°C (212°F) before proceeding with diagnosis diagnoses.