Curiosii for ever!: Car repair manuals for everyone.

EVAP Purge System Switch

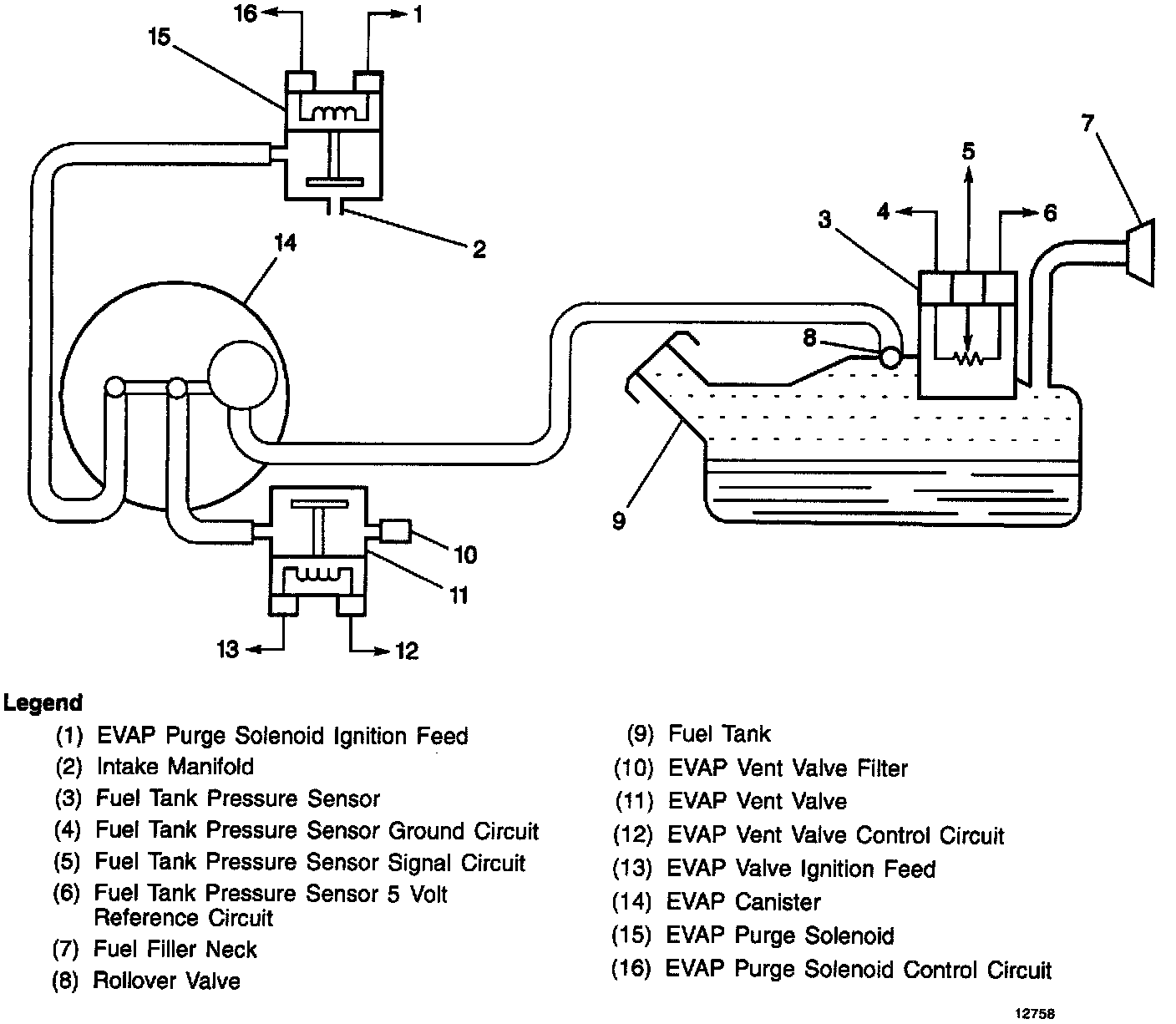
EVAP System:






The Evaporative Emission (EVAP) control system uses a switch located in the purge line between the canister and the purge valve to detect when purge is occurring. This switch senses the flow from the engine through the purge valve. When no purge is present, the switch is closed, applying a 12 volt signal to the control module as a NO PURGE signal. When canister purging occurs, the switch opens, interrupting off the 12 volt signal to the control module. A scan tool display will indicate that purge is occurring.

Clogging of the canister fresh air vent could allow the purge hose between the switch and canister to trap vacuum with the purge valve closed. This would result in a diagnostic indication of a purge valve stuck open or a vacuum switch failure. Similarly, leaks or blockages in the purge hoses may result in misdiagnosis of the purge valve or vacuum switch.

When servicing a purge valve diagnostic trouble code, check the canister fresh air vent, vacuum switch and the integrity of all purge hoses prior to servicing the valve.