Curiosii for ever!
: Car repair manuals for everyone.
Home
>>
Chevrolet
>>
1996
>>
Camaro V6-3.8L VIN K
>>
Repair and Diagnosis
>>
Diagrams
>>
Electrical Diagrams
>>
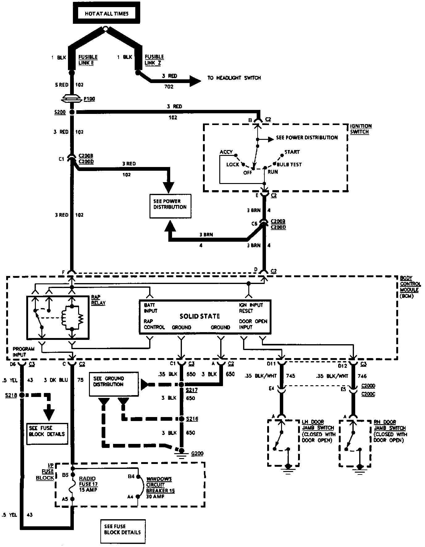
Accessory Delay Module
Accessory Delay Module
Retained Accessory Power (RAP):