Curiosii for ever!
: Car repair manuals for everyone.
Home
>>
Chevrolet
>>
1995
>>
Camaro V6-3.8L VIN K
>>
Repair and Diagnosis
>>
Powertrain Management
>>
Computers and Control Systems
>>
Data Link Connector
>>
Diagrams
>>
Electrical Diagrams
Electrical Diagrams
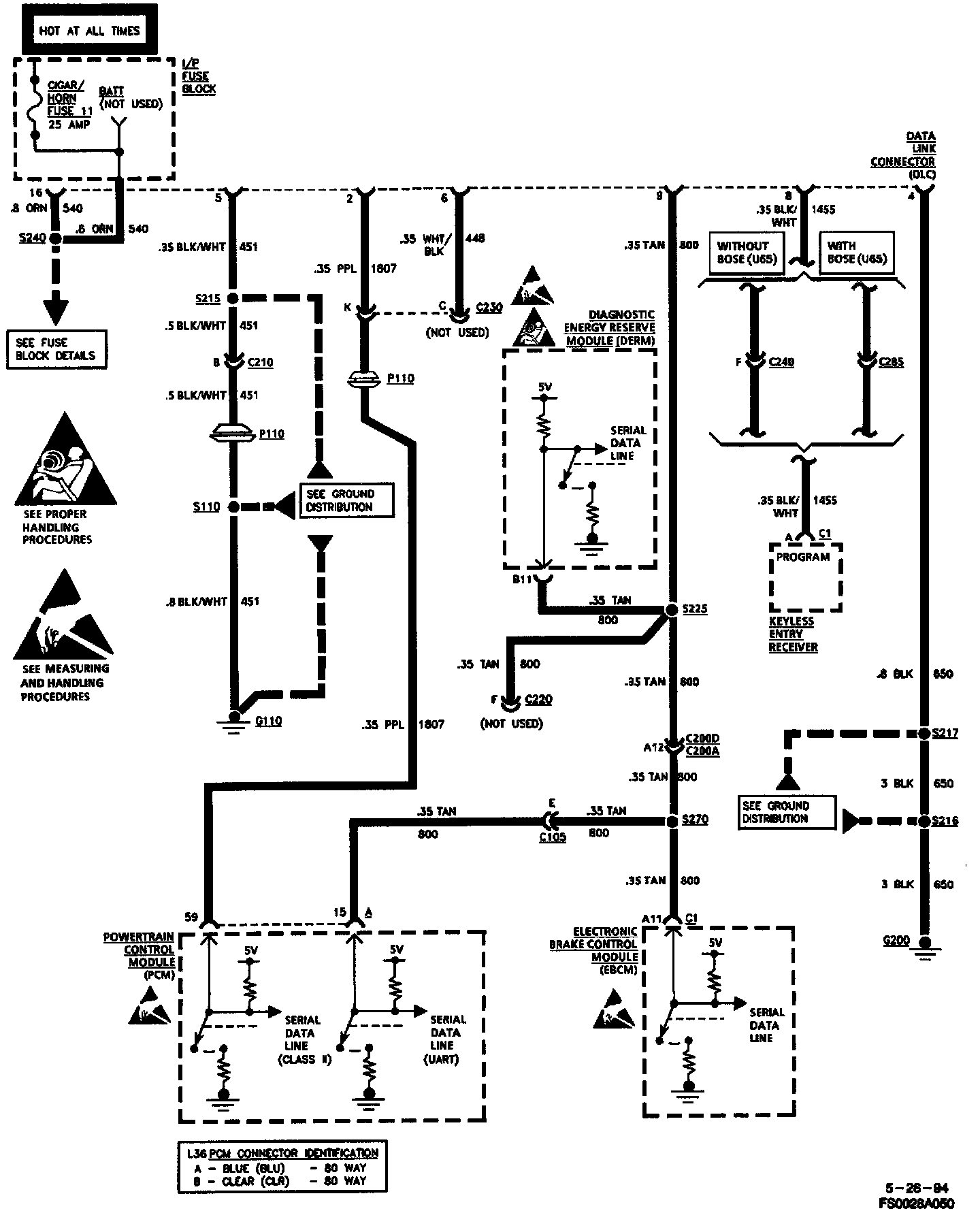
On-Board Diagnostic (OBD) System Check:
Data Link Connector (DLC) Pin Assignment: