Curiosii for ever!: Car repair manuals for everyone.

Diagnostic Circuit Check

Diagnostic Circuit Check:




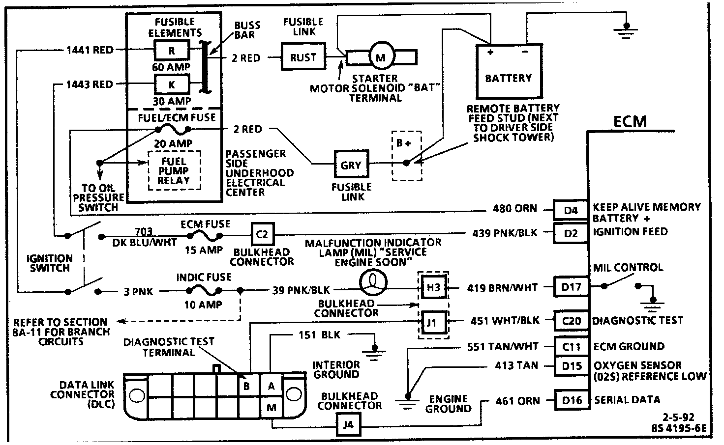
Computer Wiring:







CIRCUIT DESCRIPTION
The "On-Board Diagnostic (OBD) System Check" is an organized approach to identifying a problem created by an electronic engine control system malfunction. It must be the starting point for any driveability complaint diagnosis, because it directs the service technician to the next logical step in diagnosing the complaint. Understanding the chart and using it correctly will reduce diagnostic time and prevent the unnecessary replacement of good parts.

TEST DESCRIPTION
Number(s) below refer to circled number(s) on the diagnostic chart.

1. This step is a check for the proper operation of the Malfunction Indicator Lamp (MIL) "CHECK ENGINE." The MIL (CHECK ENGINE) should be "ON" steady.

2. No MIL (CHECK ENGINE) at this point indicates that there is a problem with the MIL circuit or the ECM control of that circuit.

3. This test checks the ability of the ECM of control the MIL (CHECK ENGINE). With the diagnostic terminal grounded, the MIL should flash a DTC 12 three times, followed by any Diagnostic Trouble Code (DTC) stored in memory. Depending upon the type of ECM, an EEPROM error may result in the inability to flash DTC 12

4. Most of the procedures use a scan tool to aid diagnosis, therefore, serial data must be available If a EEPROM error is present, The ECM may have been able to flash DTC 12/51, but not enable serial data.

5. Although the ECM is powered up, a "Cranks But Will Not Run" symptom could exist because of an ECM or system problem.

6. This step will isolate if the customer complaint is a MIL (Check Engine) or a driveability problem with no MIL. Refer to "ECM Diagnostic Trouble Codes" for a list of valid DTC(s) an invalid DTC may be the result of a faulty scan tool, EEPROM or ECM.

7. Comparison of actual control system data with the typical values is a quick check to determine if any parameter is not within limits. Keep in mind that a base engine problem (i.e. advanced cam timing) may substantially alter sensor values.

8. Installation of a scan tool will provide a good ground path for the ECM and may hide a driveability complaint due to poor ECM grounds.

9. If the actual data is not within the typical values established, the charts in "Component Testing (C-Charts)," will provide a functional check of the suspect component or system.