Curiosii for ever!: Car repair manuals for everyone.

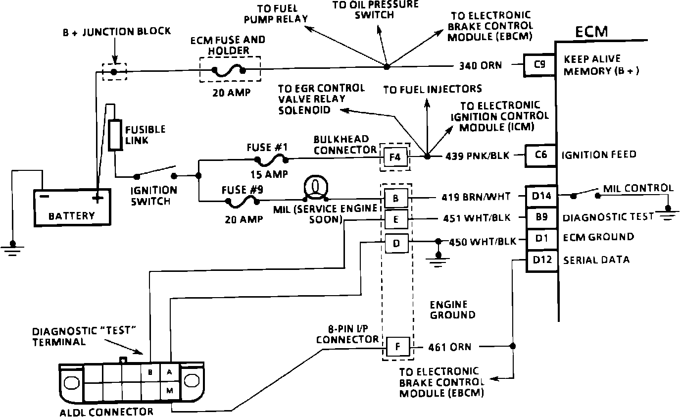
Diagnostic Circuit Check

Diagnostic Circuit Check:




MIL Circuit:






CIRCUIT DESCRIPTION:
The diagnostic circuit check is an organized approach to identifying a problem created by an electronic engine control system malfunction. It must be the starting point for any driveability complaint diagnosis, because it directs the service technician to the next logical step in diagnosing the complaint. Understanding the chart and using it correctly will reduce diagnostic time and prevent the unnecessary replacement of good parts.

TEST DESCRIPTION: Numbers below refer to circled numbers on the diagnostic chart.

1. This step is a check for the proper operation of the MIL. The MIL should be "ON" steady.

2. No MIL at this point indicates that there is a problem with the MIL circuit or the ECM control of that circuit.

3. This test checks the ability of the ECM to control the MIL. With the diagnostic terminal grounded, the MIL should flash a DTC 12 three times, followed by any diagnostic trouble code stored in memory. A PROM error may result in the inability to flash DTC 12.

4. Most of the procedures use a scan tool to aid diagnosis, therefore, serial data must be available. If a PROM error is present, the ECM may have been able to flash DTC 12/51, but not enable serial data.

5. Although the ECM is powered up, a cranks but will not run symptom could exist because of an ECM or system problem.

6. This step will isolate if the customer complaint is a MIL or a driveability problem with no MIL. For a list of valid DTC's, see TROUBLE CODE DESCRIPTION. An invalid DTC may be the result of a faulty scan tool, PROM or ECM.

7. Comparison of actual control system data with the typical values is a quick check to determine if any parameter is not within limits. Keep in mind that a base engine problem (i.e. advanced cam timing) may substantially alter sensor values.

8. Installation of a scan tool will provide a good ground path for the ECM and may hide a driveability complaint due to poor ECM grounds.

9. If the actual data is not within the typical values established, the charts in C-CHARTS will provide a functional check of the suspect component or system.