Curiosii for ever!
: Car repair manuals for everyone.
Home
>>
Chevrolet
>>
1993
>>
Beretta L4-134 2.2L
>>
Repair and Diagnosis
>>
Heating and Air Conditioning
>>
Control Assembly
>>
Diagrams
>>
Electrical Diagrams
Electrical Diagrams
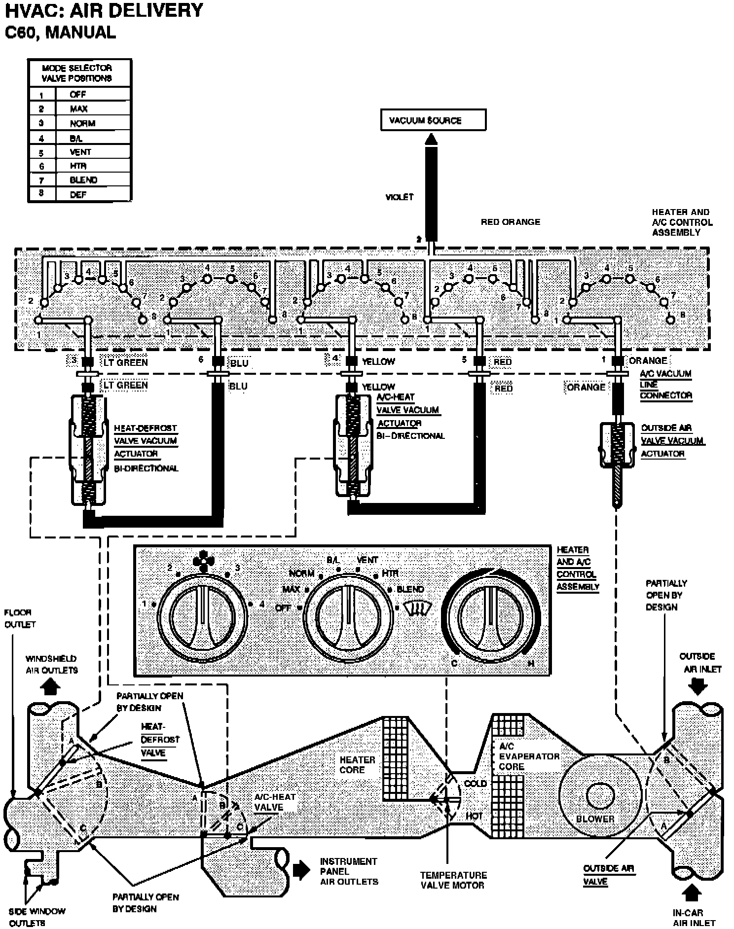
Diagram ( Updated By Tsb ):