Curiosii for ever!: Car repair manuals for everyone.

Electronic/Powertrain Control Module (ECM/PCM)

ECM Wiring Diagram:







B9 = DIAGNOSTIC TEST
D1 = ECM GROUND
C1 = ECM GROUND
D10 = OXYGEN SENSOR REFERENCE LOW
D12 = SERIAL DATA
D11 = VSS (LOW)
B7 = MAP SIGNAL
C7 = +5 VOLT REFERENCE
B6 = A/C PRESSURE SENSOR SIGNAL
D2 = SENSOR GROUND
B4 = CTS SIGNAL
C8 = +5 VOLT REFERENCE
B5 = TPS SIGNAL
D3 = SENSOR GROUND
B8 = IAT SIGNAL



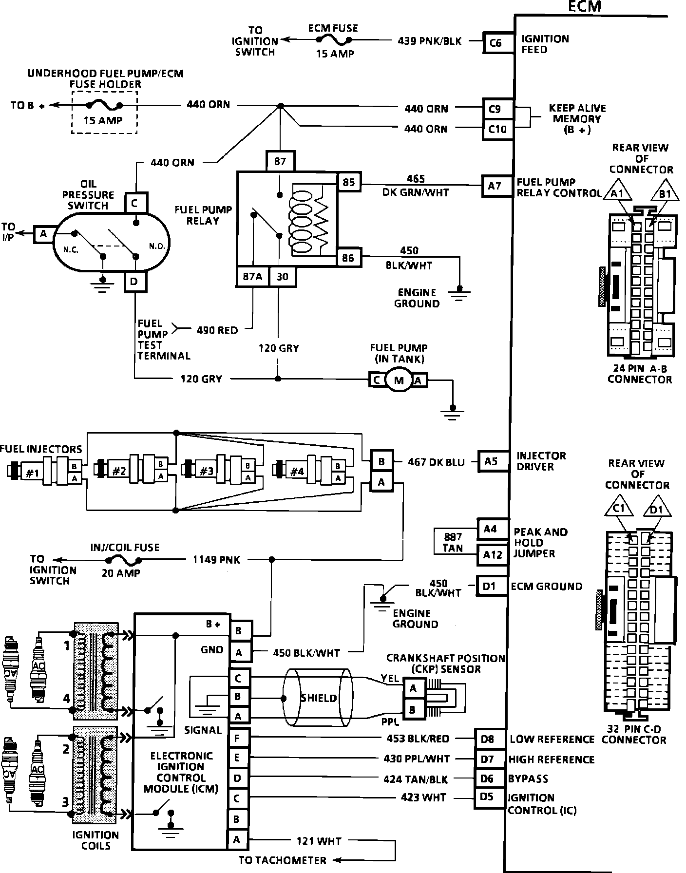
ECM Wiring Diagram:







C6 = IGNITION FEED
C9 = KEEP ALIVE MEMORY (B+)
C10 = KEEP ALIVE MEMORY (B+)
A7 = FUEL PUMP RELAY CONTROL
A5 = INJECTOR DRIVER
A4 = PEAK AND HOLD JUMPER
A12 = PEAK AND HOLD JUMPER
D1 = ECM GROUND
D8 = LOW REFERENCE
D7 = HIGH REFERENCE
D6 = BYPASS
D5 = IGNITION CONTROL



ECM Wiring Diagram:







D14 = MIL CONTROL
C11 = TCC CONTROL
C14 = EGR CONTROL
A8 = IAC COIL "A" HIGH
A9 = IAC COIL "A" LOW
A11 = IAC COIL "B" HIGH
A10 = IAC COIL "B" LOW
B11 = VSS SIGNAL
B10 = VSS SIGNAL
D13 = VSS SPEED SIGNAL (4000 PPM)



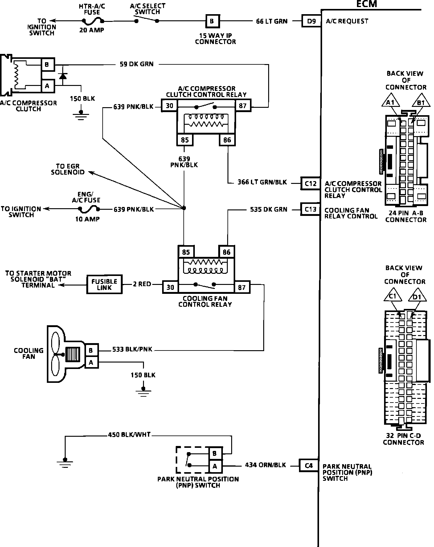
ECM Wiring Diagram:







D9 = A/C REQUEST
C12 = A/C COMPRESSOR CLUTCH CONTROL RELAY
C13 = COOLING FAN RELAY CONTROL
C4 = PARK/NEUTRAL POSITION SWITCH