Curiosii for ever!
: Car repair manuals for everyone.
Home
>>
Chevrolet
>>
1991
>>
Cavalier/Z24 V6-191 3.1L
>>
Repair and Diagnosis
>>
Heating and Air Conditioning
>>
Diagrams
>>
Electrical Diagrams
>>
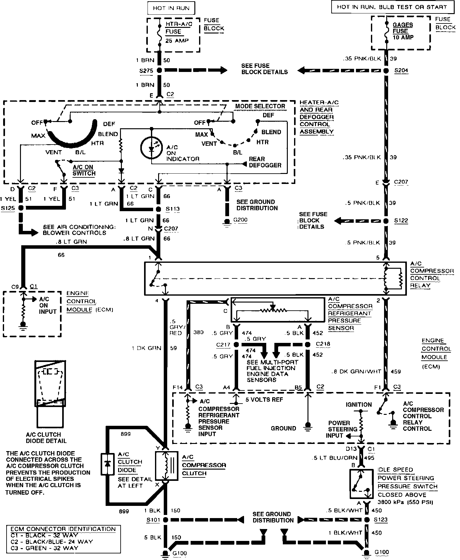
Compressor Controls
Compressor Controls
Air Conditioning: Compressor Controls: