Curiosii for ever!: Car repair manuals for everyone.

Electronic/Powertrain Control Module (ECM/PCM)

ECM Wiring Diagram (1 Of 5):






A8 = SERIAL DATA
A9 = DIAGNOSTIC TEST TERMINAL
A12 = ECM GROUND
D1 = ECM GROUND
D6 = OXYGEN SENSOR GROUND
D7 = OXYGEN SENSOR SIGNAL
C12 = IAT SENSOR SIGNAL
C10 = COOLANT TEMPERATURE SIGNAL
A11 = CTS, TPS & IAT SENSOR SIGNAL
C13 = TPS SIGNAL
C14 = +5V REFERENCE
C11 = MAP SENSOR SIGNAL
D2 = MAP SENSOR GROUND
C9 = CRANK SIGNAL
C5 = IAC COIL "A" HIGH
C6 = IAC COIL "A" LOW
C4 = IAC COIL "B" HIGH
C3 = IAC COIL "B" LOW

ECM Wiring Diagram (2 Of 5):







B10 = PARK/NEUTRAL SWITCH SIGNAL
A12 = ECM GROUND
A5 = "SERVICE ENGINE SOON" LIGHT CONTROL
C7 = 4TH GEAR SWITCH SIGNAL
A7 = TCC CONTROL
D16 = INJECTOR DRIVER 1
D14 = INJECTOR DRIVER 2
D4 = EST
B5 = REFERENCE
D5 = BYPASS
B3 = DIST. GROUND REF. LOW


ECM Wiring Diagram (3 Of 5):







C16 = BATTERY +
B1 = BATTERY +
A1 = FUEL PUMP RELAY DRIVE
A12 = ECM GROUND
B2 = FUEL PUMP SIGNAL
C8 = POWER STEERING PRESSURE SWITCH SIGNAL



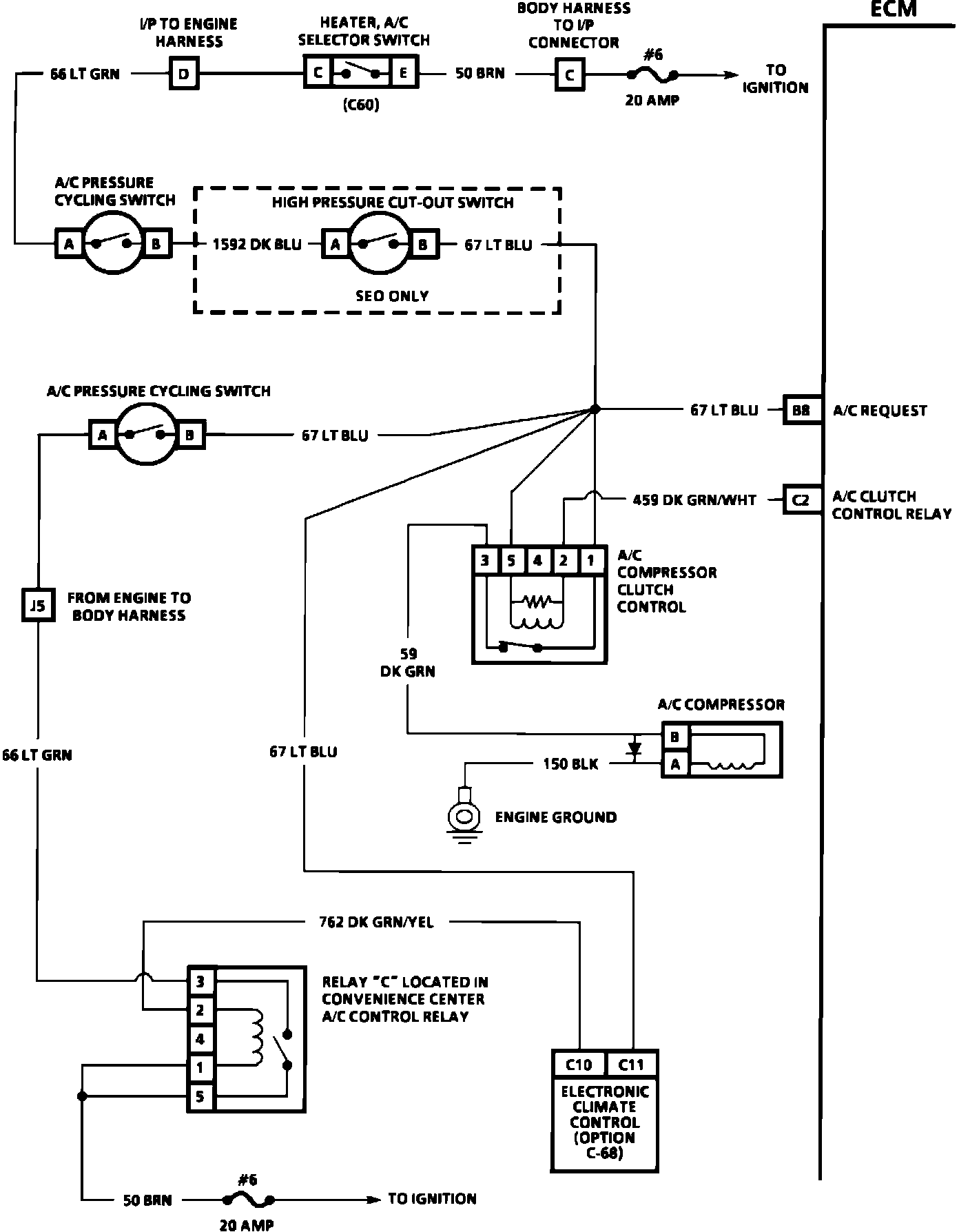
ECM Wiring Diagram (4 Of 5):







B8 = A/C REQUEST SIGNAL
C2 = A/C CLUTCH CONTROL RELAY



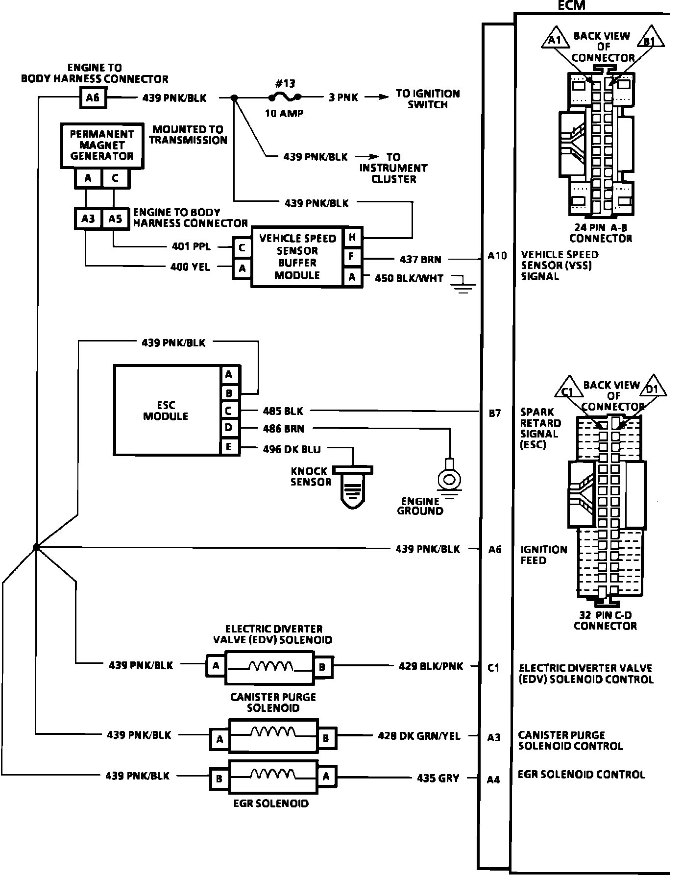
ECM Wiring Diagram (5 Of 5):







A10 = VSS SIGNAL
B7 = SPARK RETARD SIGNAL (EST)
A6 = IGNITION FEED
C1 = ELECTRIC DIVERTER VALVE (EDV) SOLENOID CONTROL
A3 = CANISTER PURGE SOLENOID CONTROL
A4 = EGR SOLENOID CONTROL (PWM)