Curiosii for ever!: Car repair manuals for everyone.

Electronic/Powertrain Control Module (ECM/PCM)

Wiring Diagram:






YE12 = DIAGNOSTIC TEST
BA12 = SYSTEM GROUND
BD6 = INJECTOR DRIVER GROUND
BD7 = INJECTOR DRIVER GROUND
BA9 = SERIAL DATA
BD1 = SYSTEM GROUND
YE15 = OXYGEN SENSOR GROUND
YE14 = OXYGEN SENSOR SIGNAL
BB9 = VSS (LOW)
BB10 = VSS (HIGH)
BB11 = VSS OUTPUT (4000 P/Mile)
YF16 = MAT SIGNAL
BB5 = SENSOR GROUND
YF13 = TPS SIGNAL
BA5 = 5 VOLT REFERENCE
BA4 = 5 VOLT REFERENCE
YF15 = MAP SIGNAL
BB6 = SENSOR GROUND
YE16 = COOLANT TEMPERATURE SIGNAL
YF9 = KNOCK SIGNAL


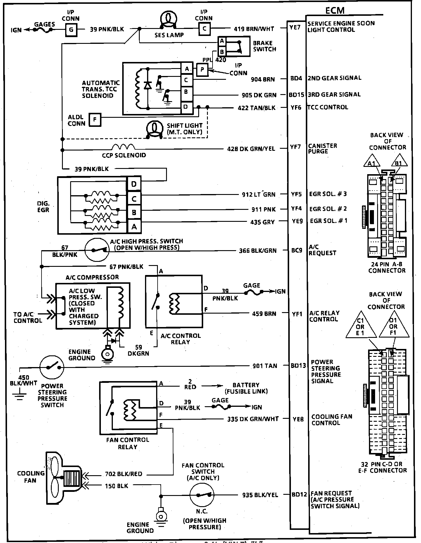
Wiring Diagram:






YE3 = IAC COIL "A" HI
YE4 = IAC COIL "A" LO
YE5 = IAC COIL "B" HI
YE6 = IAC COIL "B" LO
BD16 = PARK NEUTRAL SWITCH (A/T ONLY)
BA6 = IGNITION
BC11 = INJECTOR DRIVER
BC12 = INJECTOR DRIVER
BC7 = BY-PASS
BC8 = EST
BD8 = REFERENCE
BD9 = GROUND
BB1 = B+
BC16 = B+
BA11 = FUEL PUMP RELAY DRIVE (B+ FOR 2 SECONDS)
BA12 = SYSTEM GROUND
YE13 = FUEL PUMP SIGNAL (PPSW)


Wiring Diagram:






YE7 = "SERVICE ENGINE SOON" LIGHT CONTROL
BD4 = 2ND GEAR SIGNAL
BD15 = 3RD GEAR SIGNAL
YF6 = TCC CONTROL
YF7 = CANISTER PURGE CONTROL
YF5 = EGR SOLENOID #3
YF4 = EGR SOLENOID #2
YE9 = EGR SOLENOID #1
BC9 = A/C REQUEST
YF1 = A/C RELAY CONTROL
BD13 = POWER STEERING PRESSURE SIGNAL
YE8 = COOLING FAN CONTROL
BD12 = FAN REQUEST (A/C PRESSURE SWITCH SIGNAL)