Curiosii for ever!
: Car repair manuals for everyone.
Home
>>
Chevrolet
>>
1989
>>
Caprice V8-307 5.0L
>>
Repair and Diagnosis
>>
Powertrain Management
>>
Diagrams
>>
Electrical Diagrams
>>
Ignition Controls
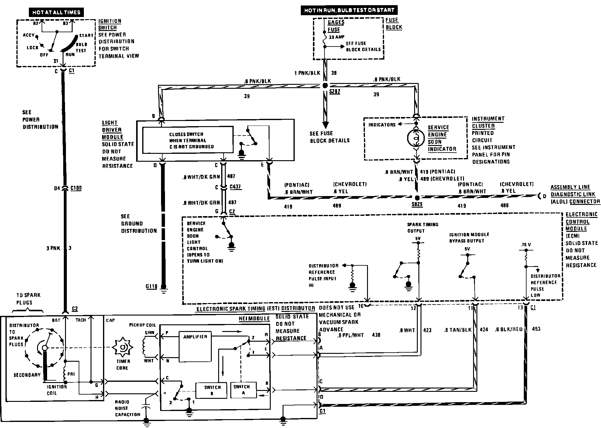
Ignition Controls
Ignition And Service Engine Soon Indicator:
Spark Control: