Electronic/Powertrain Control Module (ECM/PCM)
ECM Wiring Diagram, Part 1 Of 4.:
A8 = SERIAL DATA
A9 = DIAGNOSTIC TEST TERMINAL
A12 = ECM GROUND
D10 = ECM GROUND
D3 = ECM GROUND
D7 = OXYGEN SENSOR SIGNAL
D6 = OXYGEN SENSOR GROUND
C12 = MAT SENSOR SIGNAL
C14 = + 5 VOLT REFERENCE
C13 = TPS SIGNAL
D2 = CTS TPS AND MAT SENSOR GROUND
C10 = COOLANT TEMPERATURE SENSOR SIGNAL
D4 = EST
B5 = REFERENCE
D5 = BYPASS
B3 = DISTRIBUTOR GROUND
ECM Wiring Diagram, Part 2 Of 4:
C5 = IAC COIL "A" HI
C6 = IAC COIL "A" LO
C4 = IAC COIL "B" HI
C3 = IAC COIL "B" LO
B10 = PARK NEUTRAL SWITCH SIGNAL
B7 = SPARK RETARD SIGNAL (ESC)
A6 = IGNITION FEED
B6 = VATS SIGNAL
A10 = VEHICLE SPEED SENSOR SIGNAL
B8 = A/C REQUEST SIGNAL
D15 = INJECTOR DRIVE
D16 = INJECTOR DRIVE
ECM Wiring Diagram, Part 3 Of 4:
B1 = BATTERY +
C16 = BATTERY +
A1 = FUEL PUMP RELAY DRIVE
A12 = ECM GROUND
B2 = FUEL PUMP SIGNAL (VOLTAGE MONITOR)
D3 = ECM GROUND
D1 = ECM GROUND
A11 = MAF SENSOR GROUND
B12 = MAF SENSOR SIGNAL
D12 = MAF SENSOR BURN-OFF RELAY CONTROL
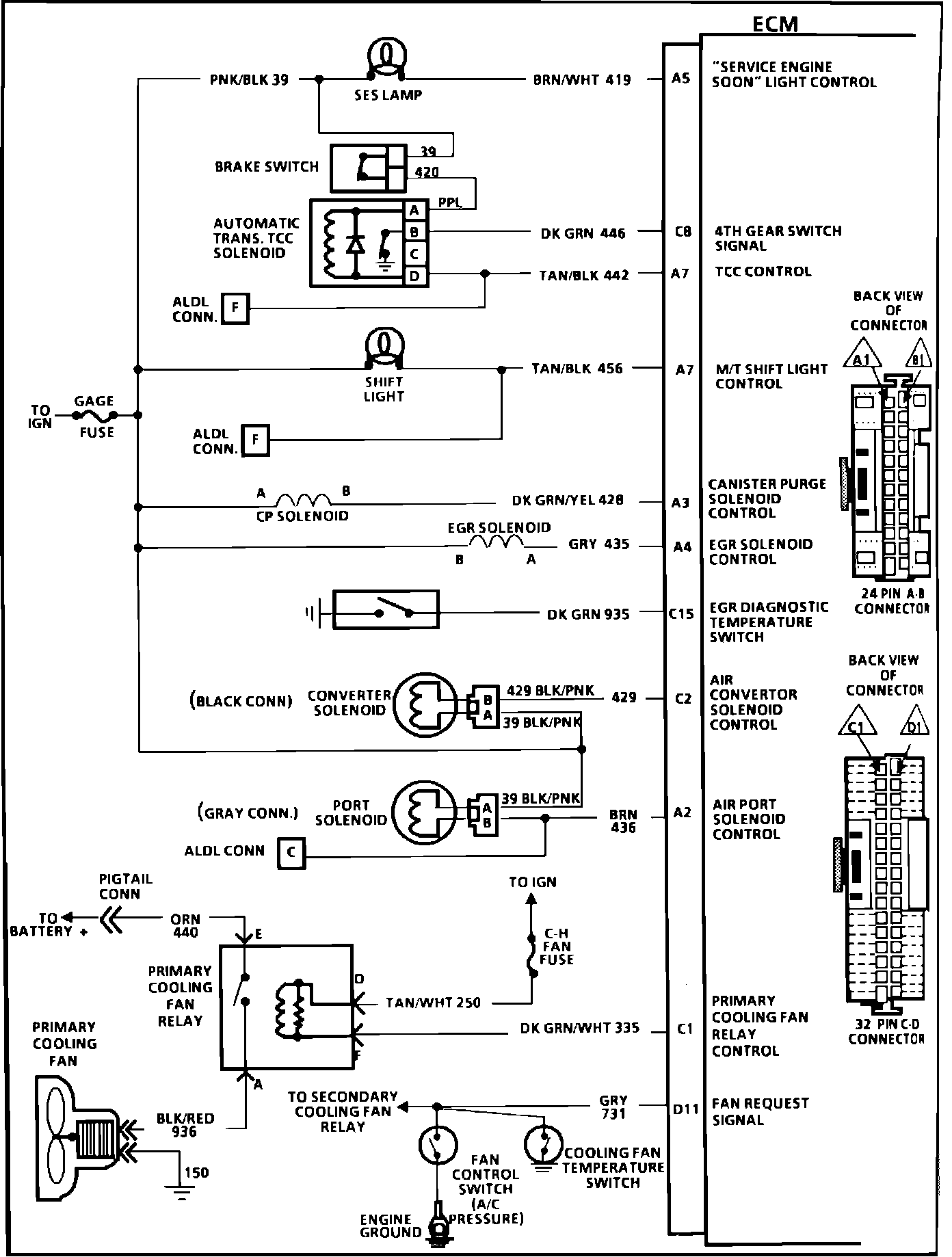
ECM Wiring Diagram, Part 4 Of 4:
A5 = SERVICE ENGINE SOON LIGHT
C8 = 4TH GEAR SWITCH SIGNAL
A7 = TCC CONTROL
A7 = M/T SHIFT LIGHT CONTROL
A3 = CANISTER PURGE SOLENOID CONTROL
A4 = EGR SOLENOID CONTROL
C15 = EGR DIAGNOSTIC TEMPERATURE SWITCH
C2 = AIR CONVERTER SOLENOID CONTROL
A2 = AIR PORT SOLENOID CONTROL
C1 = PRIMARY COOLING FAN RELAY CONTROL
D11 = FAN REQUEST SIGNAL