Curiosii for ever!: Car repair manuals for everyone.

Electronic/Powertrain Control Module (ECM/PCM)

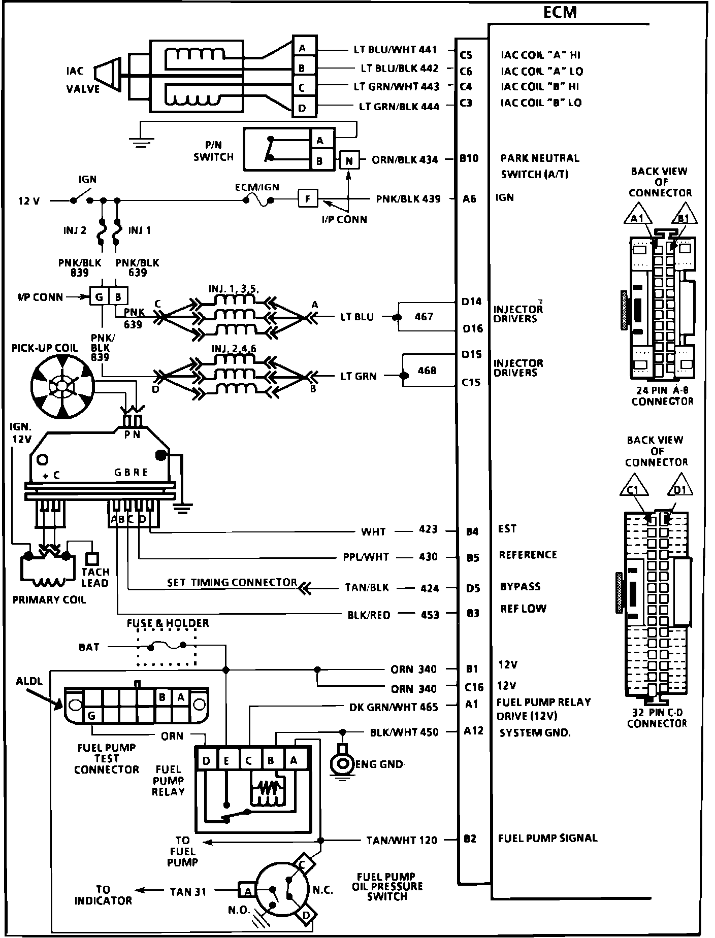
ECM Wiring Diagram, Part 1 Of 3.:






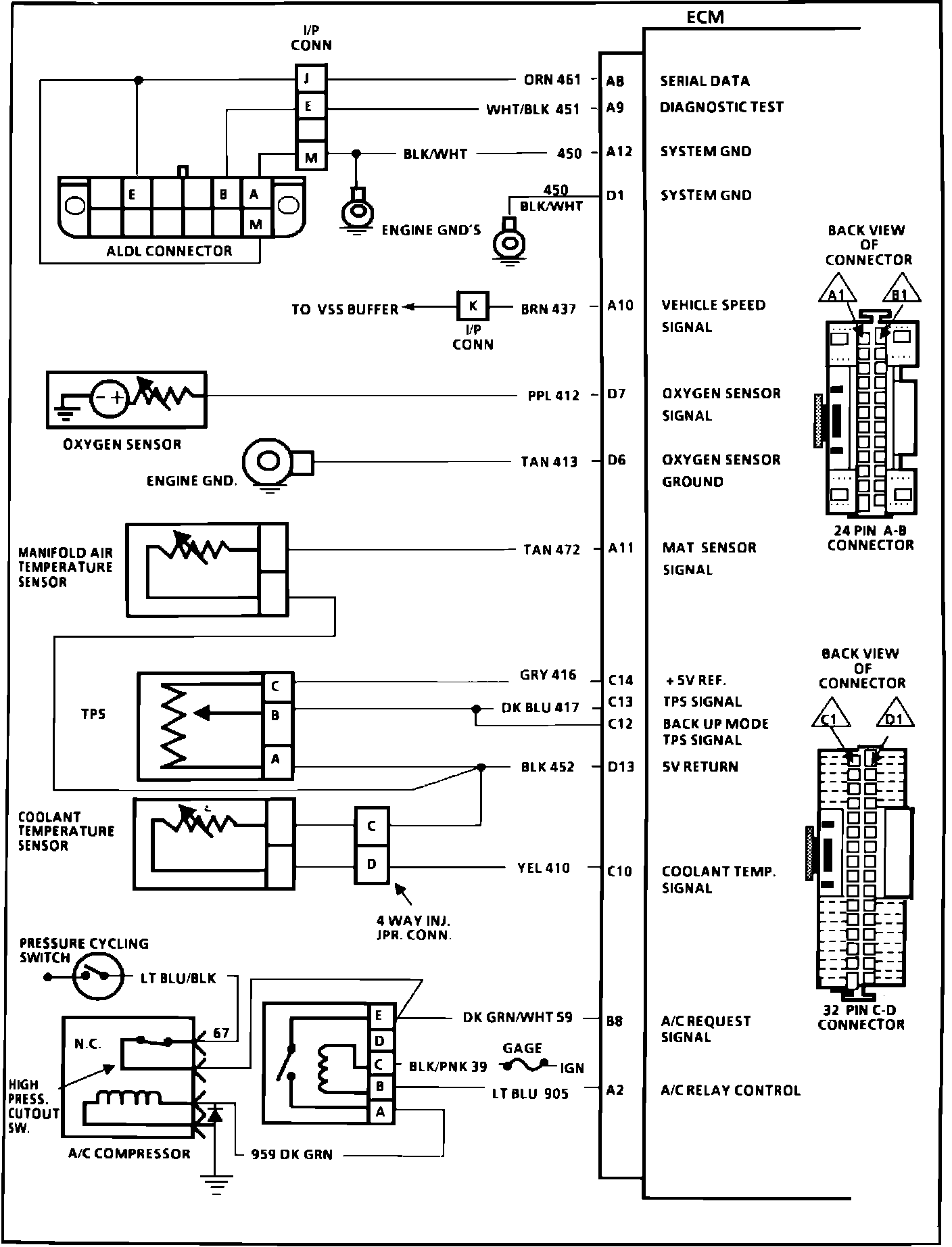
A8 = SERIAL DATA
A9 = DIAGNOSTIC TEST
A12 = SYSTEM GROUND
D1 = SYSTEM GROUND
A10 = VEHICLE SPEED SIGNAL
D7 = OXYGEN SENSOR SIGNAL
D6 = OXYGEN SENSOR GROUND
A11 = MAT SENSOR SIGNAL
C14 = +5V REFERENCE
C13 = TPS SIGNAL
C12 = BACK UP MODE TPS SIGNAL
D13 = +5V RETURN
C10 = COOLANT TEMPERATURE SIGNAL
B8 = A/C REQUEST SIGNAL
A2 = A/C RELAY CONTROL





ECM Wiring Diagram, Part 2 Of 3:






C5 = IAC COIL "A" HI
C6 = IAC COIL "A" LO
C4 = IAC COIL "B" HI
C3 = IAC COIL "B" LO
B10 = PARK NEUTRAL SWITCH (A/T)
A6 = IGNITION
D14 = INJECTOR DRIVER
D16 = INJECTOR DRIVER
D15 = INJECTOR DRIVER
C15 = INJECTOR DRIVER
B4 = EST
B5 = REFERENCE
D5 = BYPASS
B3 = REFERENCE LOW
B1 = 12V
C16 = 12V
A1 = FUEL PUMP RELAY DRIVE
A12 = SYSTEM GROUND
B2 = FUEL PUMP SIGNAL




ECM Wiring Diagram, Part 3 Of 3:








A5 = SERVICE ENGINE SOON LIGHT
C8 = 4TH GEAR SIGNAL
A7 = A/T TCC CONTROL
A3 = CANISTER PURGE CONTROL
A4 = EGR CONTROL
D8 = EGR VACUUM DIAGNOSTIC SWITCH SIGNAL
C2 = AIR CONTROL (MAN TRANS)
B6 = MAF SENSOR SIGNAL
B9 = POWER STEERING PRESSURE SIGNAL
C9 = FAN REQUEST (A/C PRESSURE SWITCH SIGNAL)
D2 = COOLING FAN CONTROL