Curiosii for ever!: Car repair manuals for everyone.

Electronic/Powertrain Control Module (ECM/PCM)

ECM WIRING DIAGRAM:






B1 = SERIAL DATA
B15 = DIAGNOSTIC TEST
W12 = SYSTEM GROUND
W13 = SYSTEM GROUND
B23 = OXYGEN SENSOR GROUND
B2 = OXYGEN SENSOR SIGNAL
B13 = VSS INPUT
B6 = VSS INPUT
W22 = VSS OUTPUT
W11 = 5 VOLT REFERENCE
B20 = MAP SIGNAL
B12 = SENSOR GROUND
B8 = COOLANT TEMPERATURE SIGNAL
W11 = 5 VOLT REFERENCE
B19 = TPS SIGNAL
W14 = SENSOR GROUND
B5 = MAT SIGNAL
W7 = IAC COIL "A" HIGH
W17 = IAC COIL "A" LOW
W9 = IAC COIL "B" HIGH
W8 = IAC COIL "B" LOW







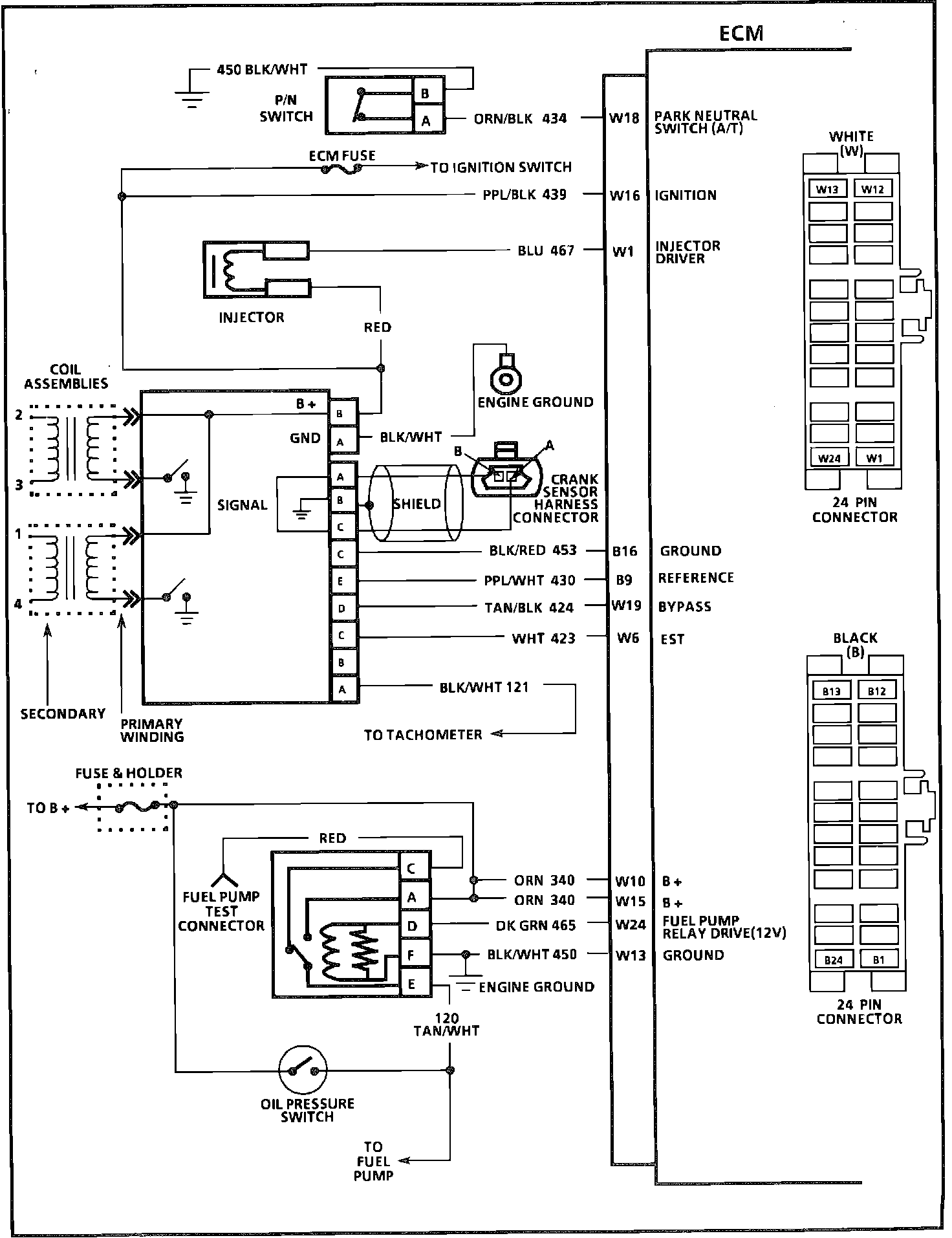
ECM WIRING DIAGRAM:






W18 = PARK NEUTRAL SWITCH (A/T)
W16 = IGNITION
W1 = INJECTOR DRIVER
B16 = GROUND
B9 = REFERENCE
W19 = BYPASS
W6 = EST
W10 = B +
W15 = B +
W24 = FUEL PUMP RELAY DRIVE (12V)
W13 = GROUND






ECM WIRING DIAGRAM:








B22 = SERVICE ENGINE SOON LIGHT CONTROL
B7 = TCC OR SHIFT LIGHT
W2 = A/C REQUEST
B3 = A/C RELAY CONTROL
W5 = POWER STEERING PRESSURE SIGNAL
B21 = COOLING FAN CONTROL