Curiosii for ever!: Car repair manuals for everyone.

Exhaust Gas Recirculation: Description and Operation

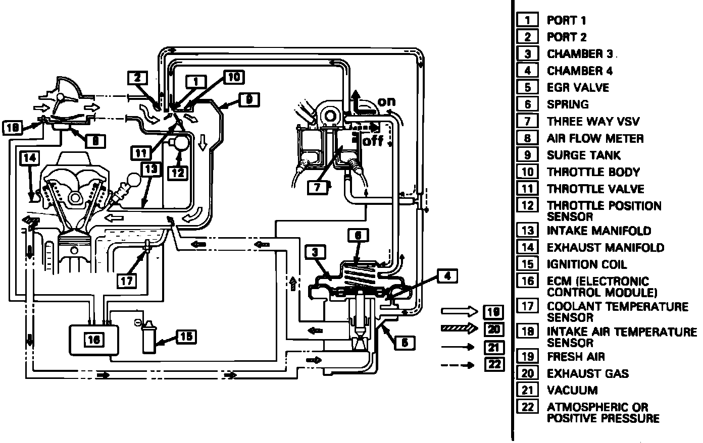
Fig. 11 EGR system schematic. 1985 - 88 models exc. 1987 - 88 models w/EFI & turbocharger:




Fig. 12 EGR system schematic. 1987 - 88 models w/EFI & turbocharger:





The EGR system recirculates exhaust gas into the combustion chambers to reduce the formation of NOx. The operation of the EGR valve is controlled by the EGR modulator which modulates the amount of vacuum applied to the EGR valve according to exhaust back pressure. Under low load conditions, exhaust backpressure is low, Figs. 11 and 12, allowing air to enter vacuum passage which reduces the vacuum applied to the EGR valve resulting in less EGR flow. Under higher load conditions, exhaust backpressure is high, causing full vacuum to be applied to the EGR valve resulting in maximum EGR flow. At maximum load conditions, (full throttle) manifold vacuum is low, resulting in minimal EGR flow.
EGR operation is also controlled by coolant temperature. When coolant temperature is low, the Bi-metal Vacuum Switching Valve (BVSV) on the intake manifold opens the EGR valve vacuum passage to the atmosphere, causing the valve to remain closed. Once normal operating temperatures are reached, the BVSV closes and the EGR valve operates according to the EGR modulator.