Curiosii for ever!: Car repair manuals for everyone.

Evaporative Emissions System: Testing and Inspection

Fig. 3 Evaporative emission control system schematic. 1985 - 86 models:




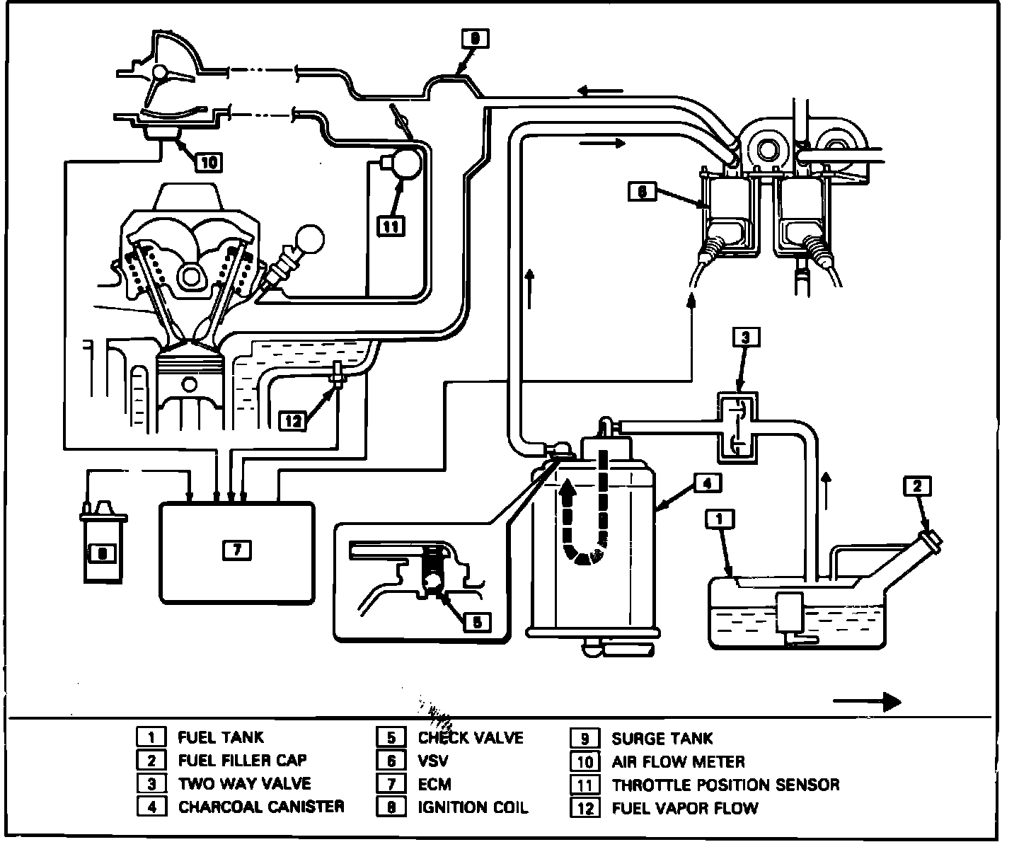
Fig. 4 Evaporative emission control system schematic. 1987 - 88 Models w/EFI & turbocharger:




Fig. 5 Vapor storage canister cross sectional view:




Fig. 6 Bi-metal vacuum switching valve (BVSV):





This system prevents the emission of fuel vapors from the vehicle fuel system. The major components of the system are the vapor storage canister, switch vent solenoid, bi-metal vacuum switching valve (BVSV), and two-way check valve, Figs. 3 and 4.
Fuel vapors from the fuel tank and carburetor float chamber are vented to the canister which contains charcoal. When the engine is running, manifold vacuum is applied to a purge control valve on the canister. The purge valve opens and allows the fuel vapors to be drawn into the intake manifold through the purge line. Air is drawn in through a filter in the bottom of the canister, Fig. 5.
Fuel vapors are not purged while coolant temperature is low. The BVSV bleeds off the vacuum which would otherwise be applied to the purge valve. As coolant temperature rises, the BVSV closes off the vacuum bleed, thus directing full manifold vacuum to the purge valve, Fig. 6.



Fig. 7 Checking two-way check valve:





Testing

TWO-WAY CHECK VALVE
Take care not to inhale fuel vapor inside valve.
1. Connect new hose to orange nozzle (canister side). Blow into new hose and check that air escapes from black nozzle (fuel tank side), Fig. 7.
2. Install new hose to black nozzle. Blow air into hose and check that air escapes from orange nozzle.



Fig. 8 Checking air flow from TANK nozzle:




Fig. 9 Checking air flow from PURGE nozzle:




Fig. 10 Checking operation of purge valve with vacuum applied:





VAPOR STORAGE CANISTER
Take care not to inhale fuel vapor inside canister.
1. Blow air into TANK nozzle and check that air escapes from air nozzle at bottom of canister, Fig. 8.
2. Blow air into PURGE nozzle and check that no air escapes from other 4 nozzles since purge control valve should close, Fig. 9.
3. Apply a vacuum of at least 3.15 inches Hg (80 mm Hg) to CARB nozzle and blow air into PURGE nozzle. Air should escape from TANK and C. BOWL nozzles and air nozzle at bottom of canister, Fig. 10.