Curiosii for ever!
: Car repair manuals for everyone.
Home
>>
Chevrolet
>>
1988
>>
Corvette V8-350 5.7L
>>
Repair and Diagnosis
>>
Diagrams
>>
Electrical Diagrams
>>
Powertrain Management
>>
System Diagram
>>
Powertrain Controls
Powertrain Controls
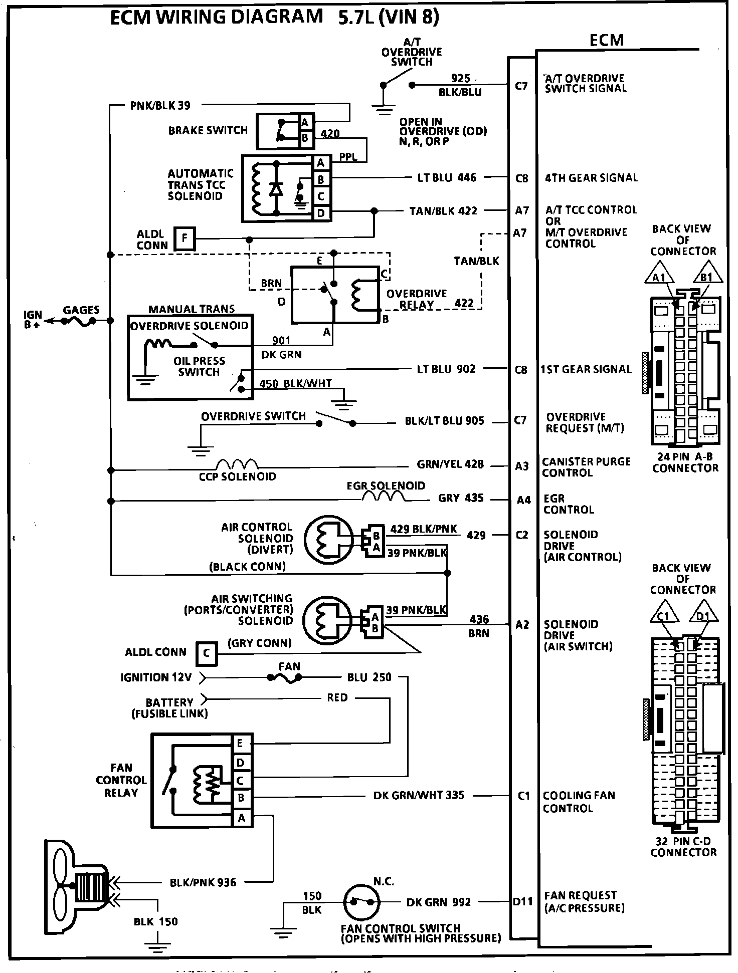
ECM Wiring Diagram (Part 1 of 4):
ECM Wiring Diagram (Part 2 of 4):
ECM Wiring Diagram (Part 3 of 4):
ECM Wiring Diagram (Part 4 of 4):