Curiosii for ever!
: Car repair manuals for everyone.
Home
>>
Chevrolet
>>
1988
>>
Celebrity V6-173 2.8L
>>
Repair and Diagnosis
>>
Powertrain Management
>>
Diagrams
>>
Electrical Diagrams
>>
Electronic/Powertrain Control Module (ECM/PCM)
>>
With Speed Density Update
With Speed Density Update
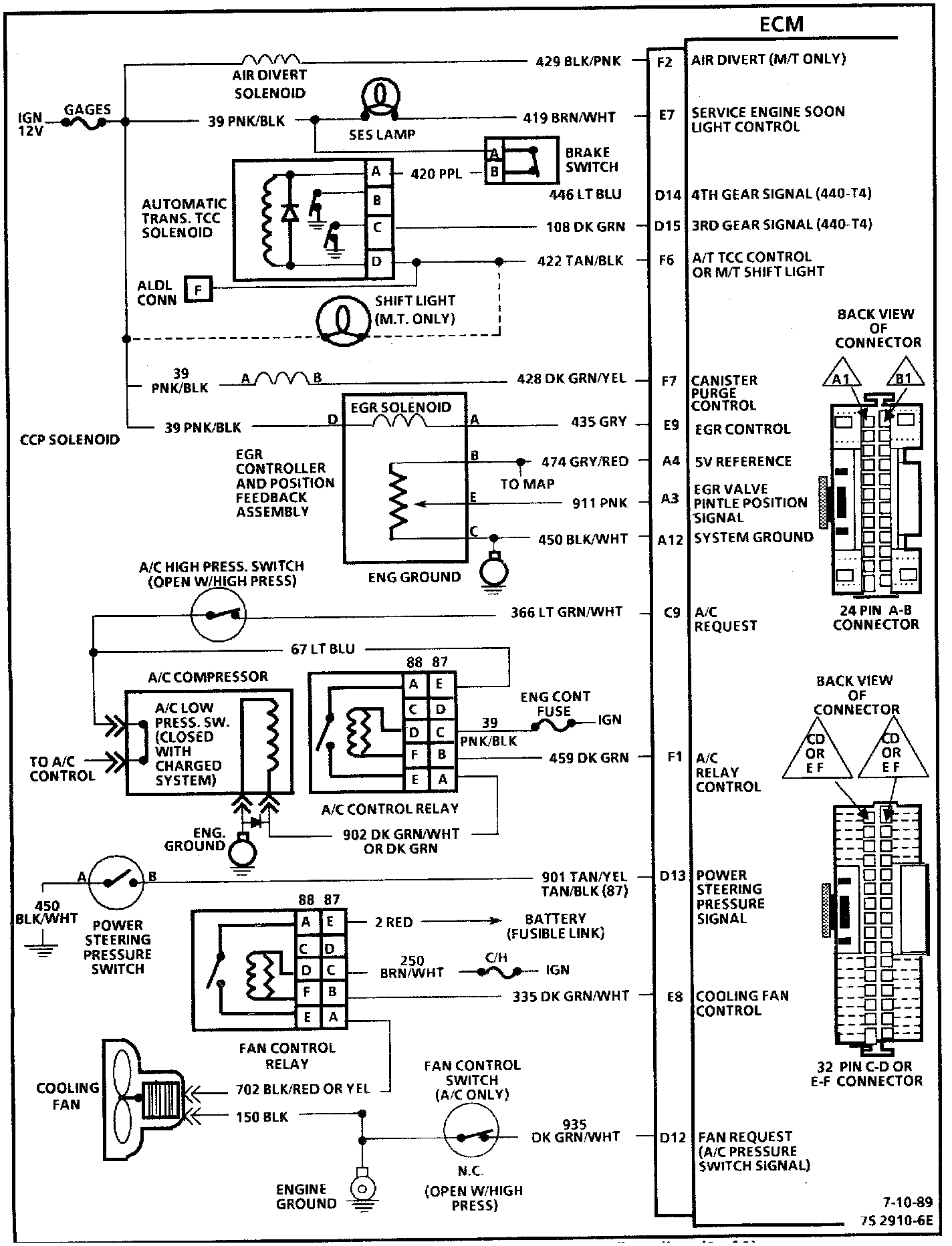
ECM Wiring Diagram (1 Of 3):
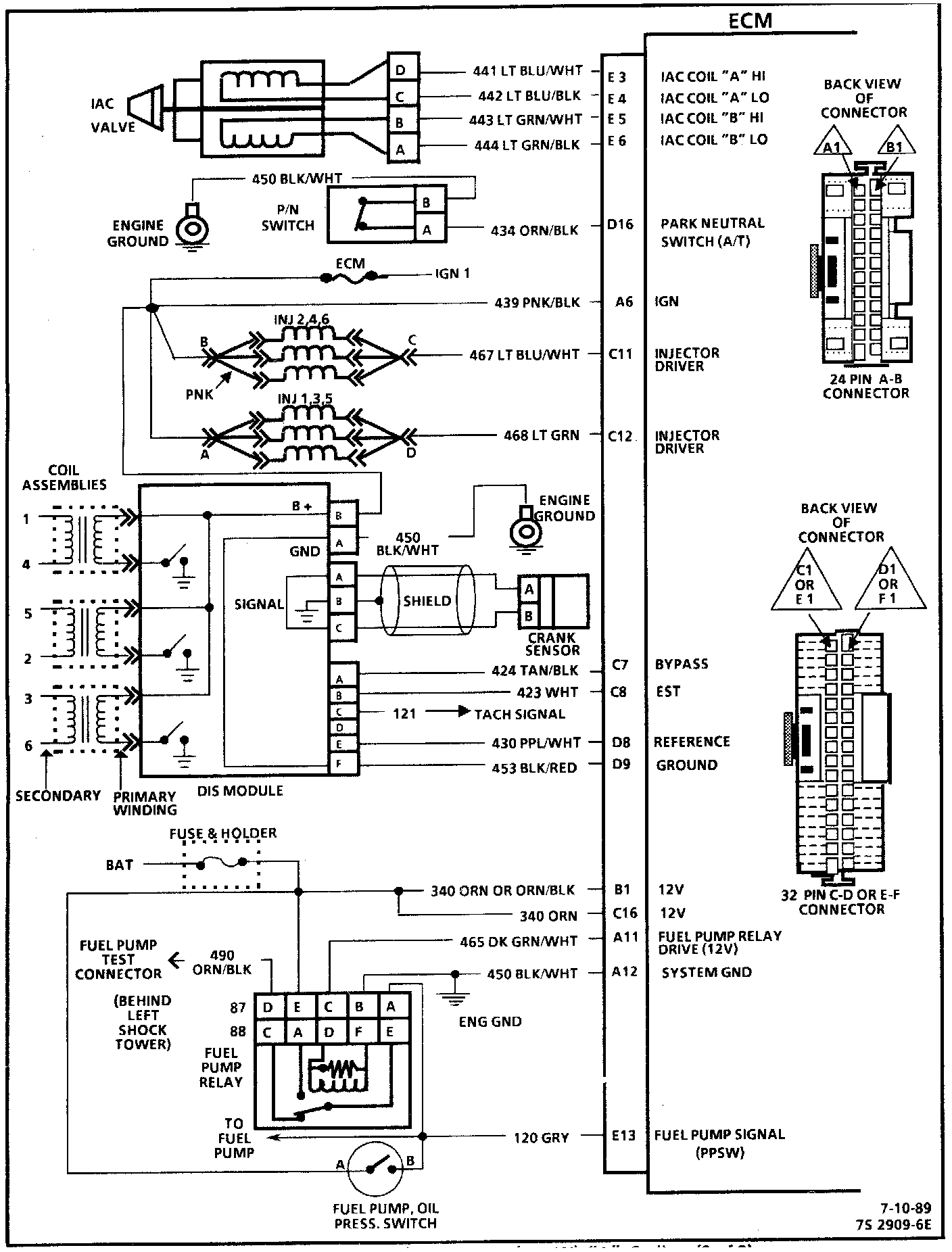
ECM Wiring Diagram With Speed Density Update:
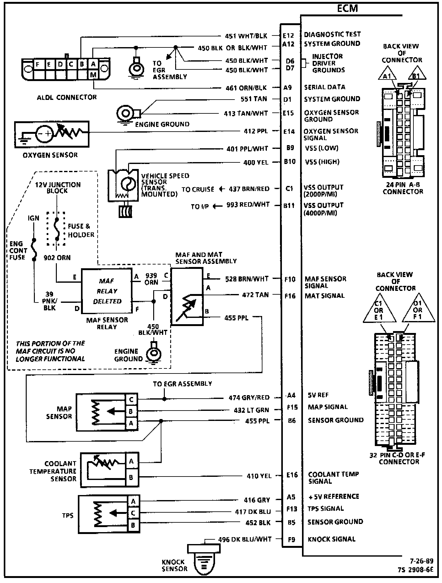
ECM Wiring Diagram (3 Of 3):