Curiosii for ever!
: Car repair manuals for everyone.
Home
>>
Chevrolet
>>
1988
>>
Cavalier/Z24 L4-121 2.0L
>>
Repair and Diagnosis
>>
Powertrain Management
>>
Diagrams
>>
Electrical Diagrams
>>
Powertrain Controls
Powertrain Controls
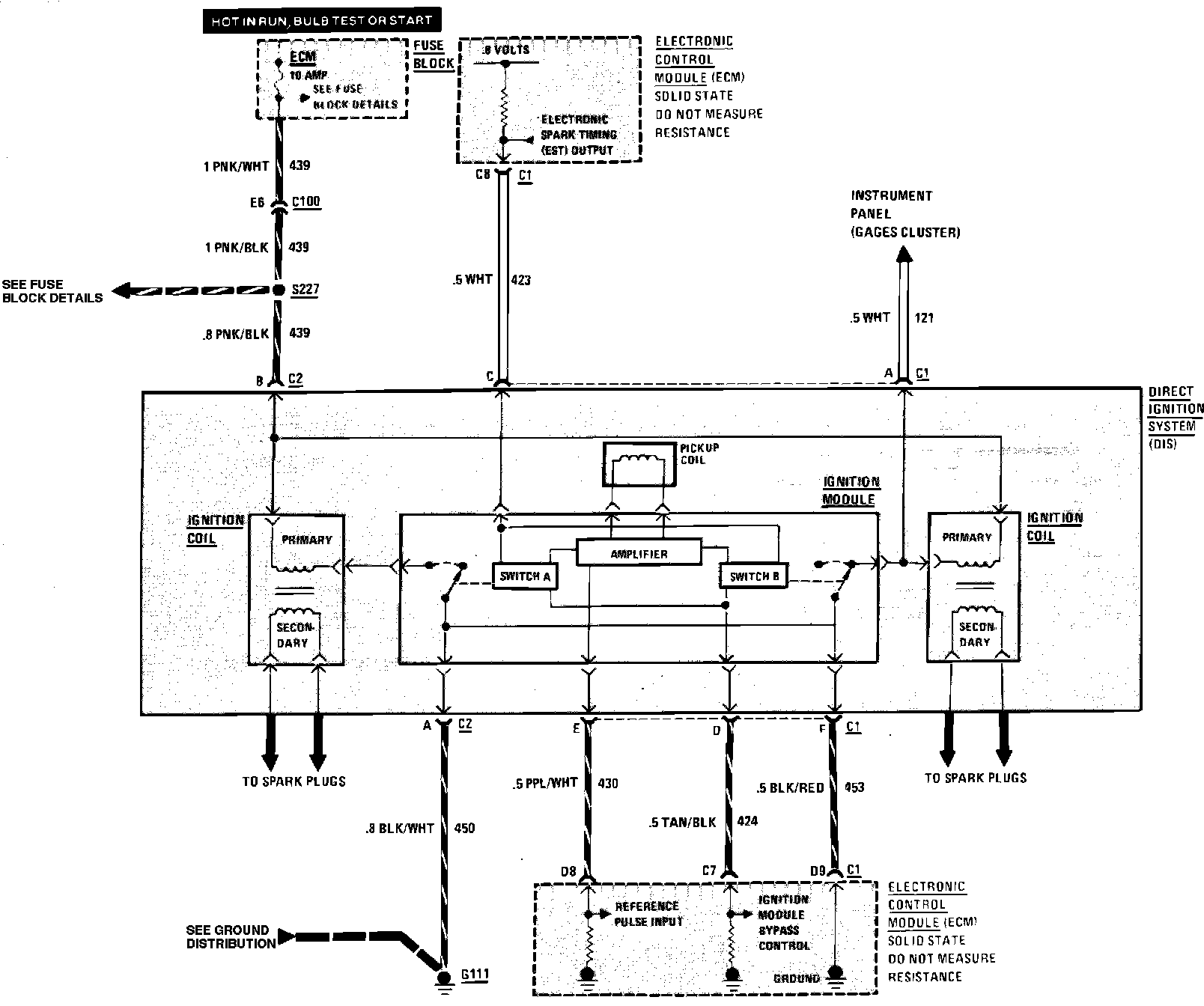
Fig. 304 Throttle Body Injection Wiring Circuit (Ignition) W/4-121/2.0L VIN 1 Engine: