Curiosii for ever!
: Car repair manuals for everyone.
Home
>>
Chevrolet
>>
1988
>>
Cavalier/Z24 L4-121 2.0L
>>
Repair and Diagnosis
>>
Diagrams
>>
Electrical Diagrams
>>
Powertrain Management
>>
System Diagram
>>
Electronic/Powertrain Control Module (ECM/PCM)
Electronic/Powertrain Control Module (ECM/PCM)
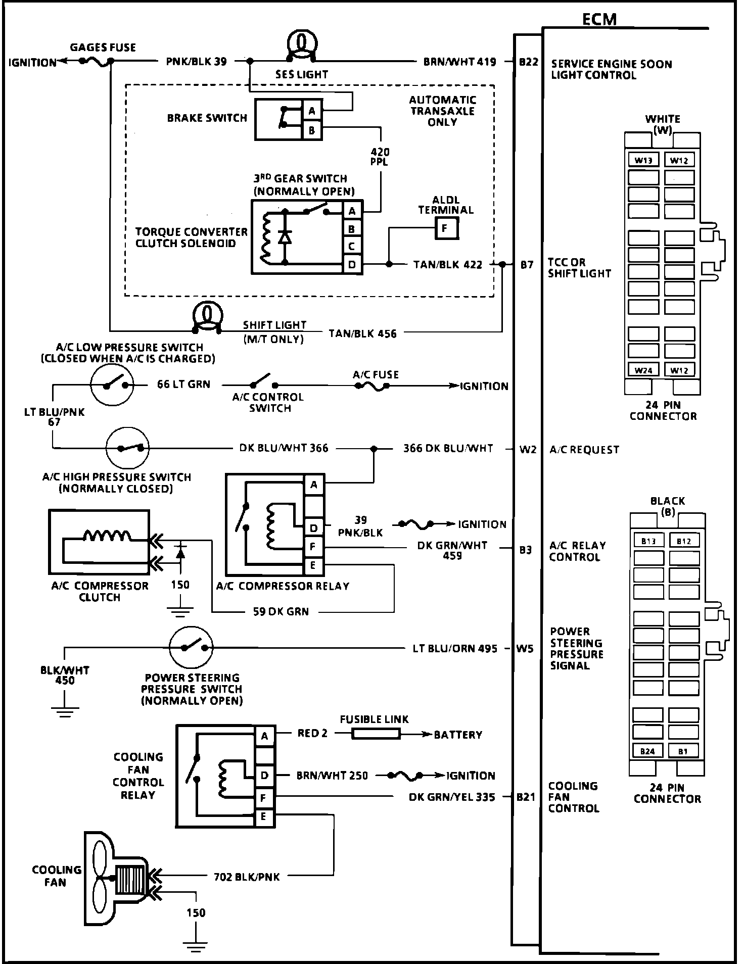
Fig. 068 ECM Wiring Diagrams (1 of 3):
Fig. 069 ECM Wiring Diagrams (2 of 3):
Fig. 070 ECM Wiring Diagrams (3 of 3):