Curiosii for ever!
: Car repair manuals for everyone.
Home
>>
Chevrolet
>>
1986
>>
Camaro V6-173 2.8L
>>
Repair and Diagnosis
>>
Powertrain Management
>>
Diagrams
>>
Electrical Diagrams
>>
Powertrain Controls
>>
Electronic/Engine Control Module (ECM)
Electronic/Engine Control Module (ECM)
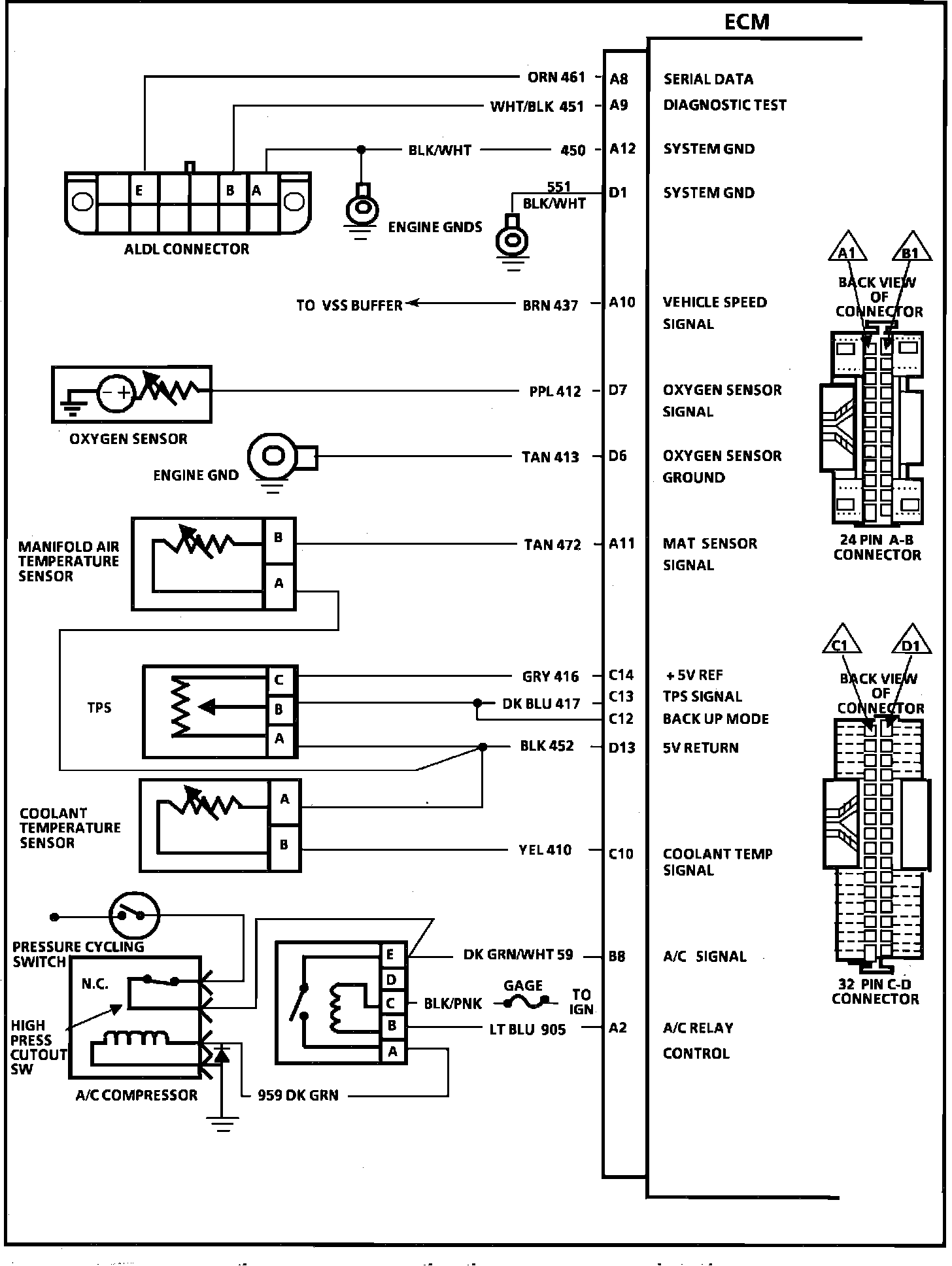
ECM Wiring Diagram (Part 1 of 3):
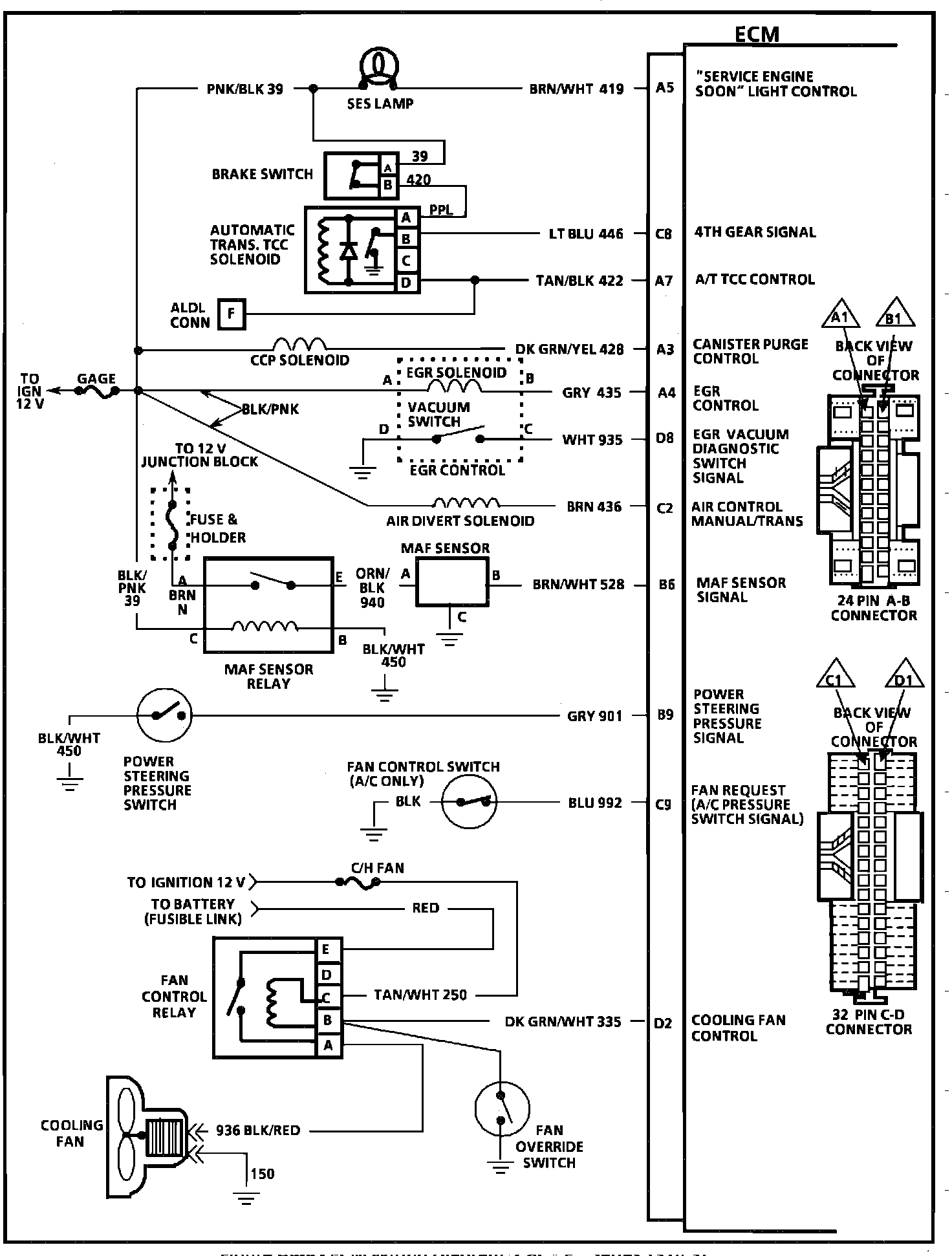
ECM Wiring Diagram (Part 2 of 3):
ECM Wiring Diagram (Part 3 of 3):