Curiosii for ever!
: Car repair manuals for everyone.
Home
>>
Chevrolet
>>
1985
>>
Chevette L4-98 1.6L
>>
Repair and Diagnosis
>>
Starting and Charging
>>
Diagrams
>>
Electrical Diagrams
Electrical Diagrams
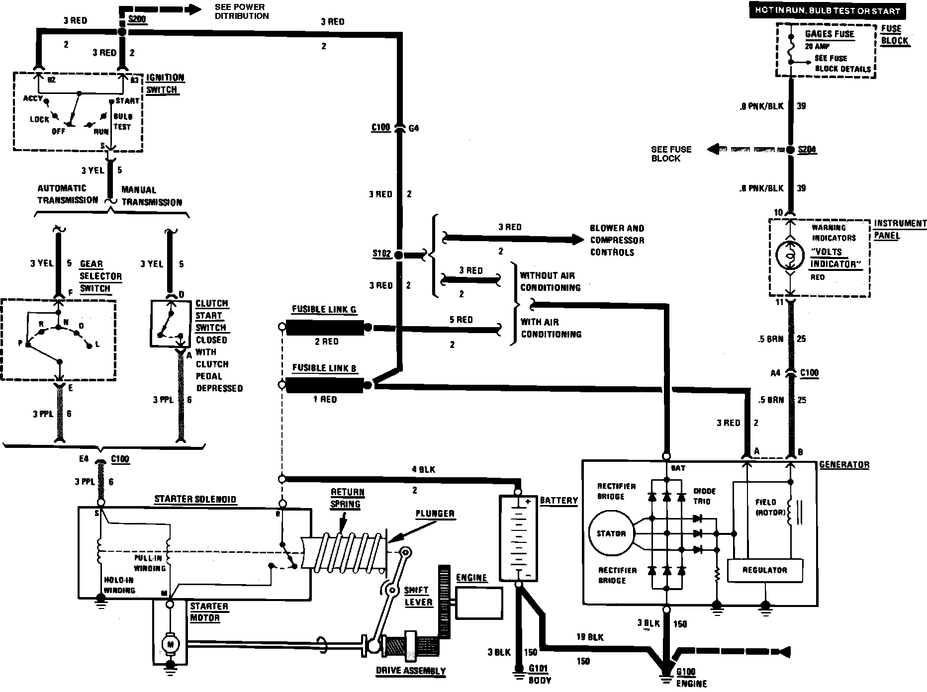
Fig. 7 Charging System & Starter Wiring Circuit: