Curiosii for ever!
: Car repair manuals for everyone.
Home
>>
Chevrolet
>>
1985
>>
Chevette L4-98 1.6L
>>
Repair and Diagnosis
>>
Powertrain Management
>>
Diagrams
>>
Electrical Diagrams
>>
Stepped Speed Control
>>
With Automatic Transmission
With Automatic Transmission
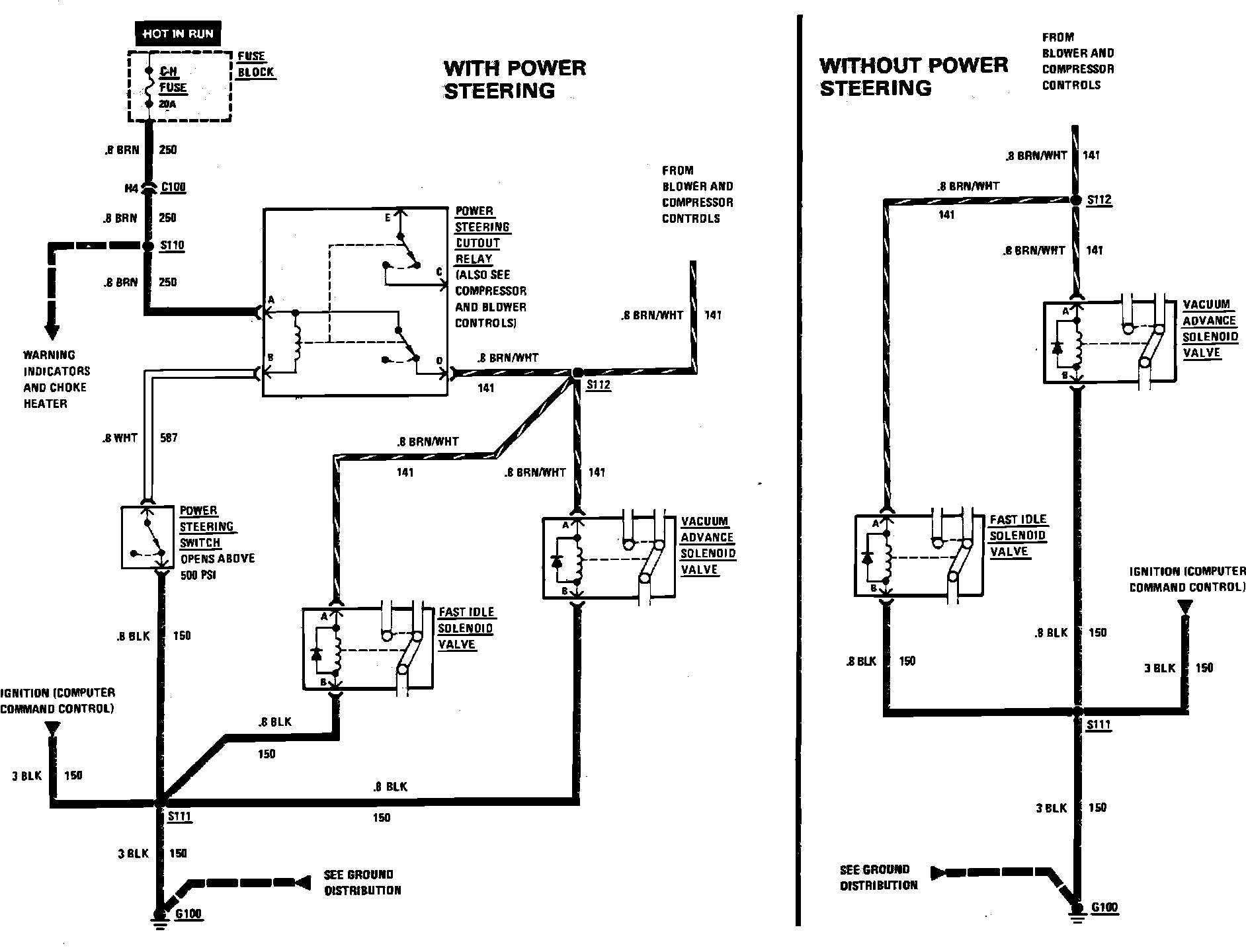
Fig. 34 Stepped Speed Control, Automatic Transmission With Air Conditioning. 1985 Chevette & T1000: