Curiosii for ever!: Car repair manuals for everyone.

Power Steering Pressure Switch: Testing and Inspection

Fig. 045 Chart C-1E Power Steering Pressure Signal:




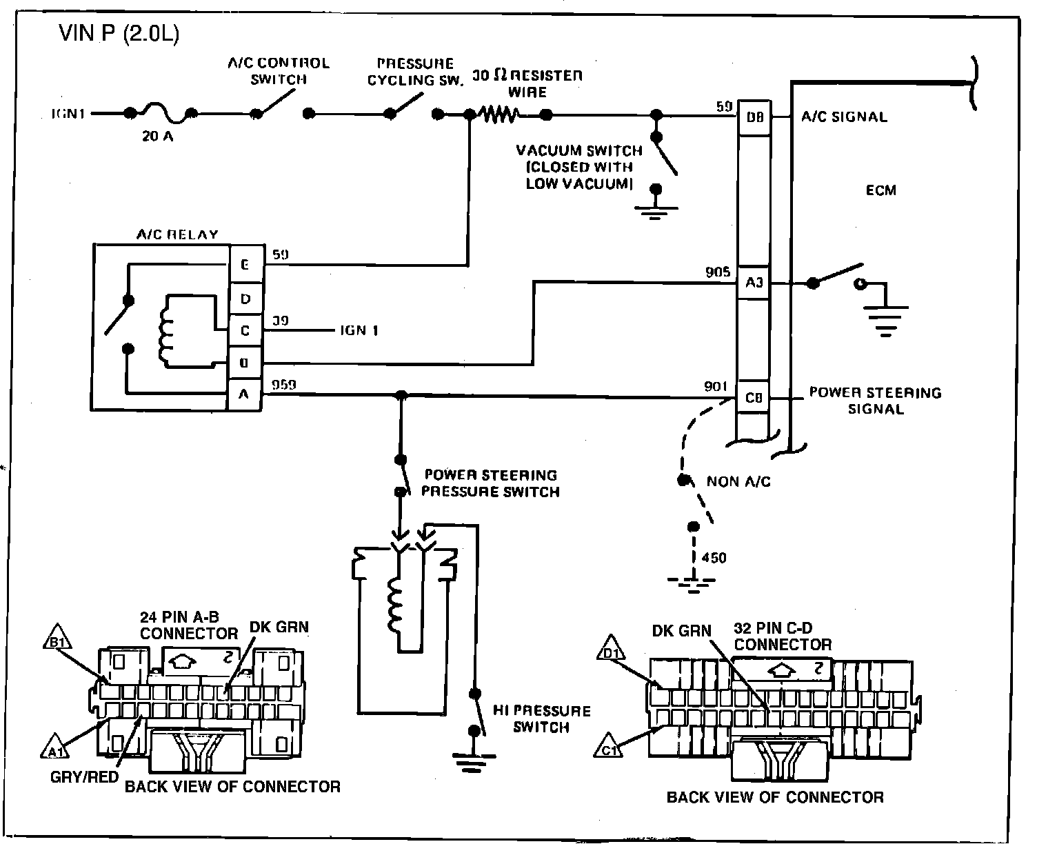
Fig. 046 - Wiring Diagram for Chart C-1E Power Steering Pressure Signal. VIN P:





CHART C-1E, P/S PRESSURE SWITCH

The power steering pressure switch is normally closed to ground, and circuit 901 will measure less than 1 volt.
Turning the steering wheel increases power steering oil pressure and its load on an idling engine, however the pressure switch will open before the load can cause an idle problem.
Opening the switch causes circuit 901 to read near battery voltage and the ECM will increase the idle air rate to maintain idle speed.
a. A pressure switch that will not open or with CKT 901 shorted to ground may cause the A pressure switch that will not open or with CKT 901 shorted to ground may cause the engine to stop when power steering loads are high.
b. A switch that will not close or an open CKT 450 or 901 will cause a higher than normal idle.
1. Checks for ECM signal voltage on CKT 901 and confirms that ground CKT 450 is OK.
2. Less than 1 ohm indicates that the switch is OK and closed.
3. Maximum resistance or infinity indicates an open switch when power steering pressure is high. Switch is OK.