Curiosii for ever!
: Car repair manuals for everyone.
Home
>>
Chevrolet
>>
1983
>>
Chevelle/Malibu V6-231 3.8L VIN A
>>
Repair and Diagnosis
>>
Powertrain Management
>>
Diagrams
>>
Electrical Diagrams
>>
Electronic/Powertrain Control Module (ECM/PCM)
>>
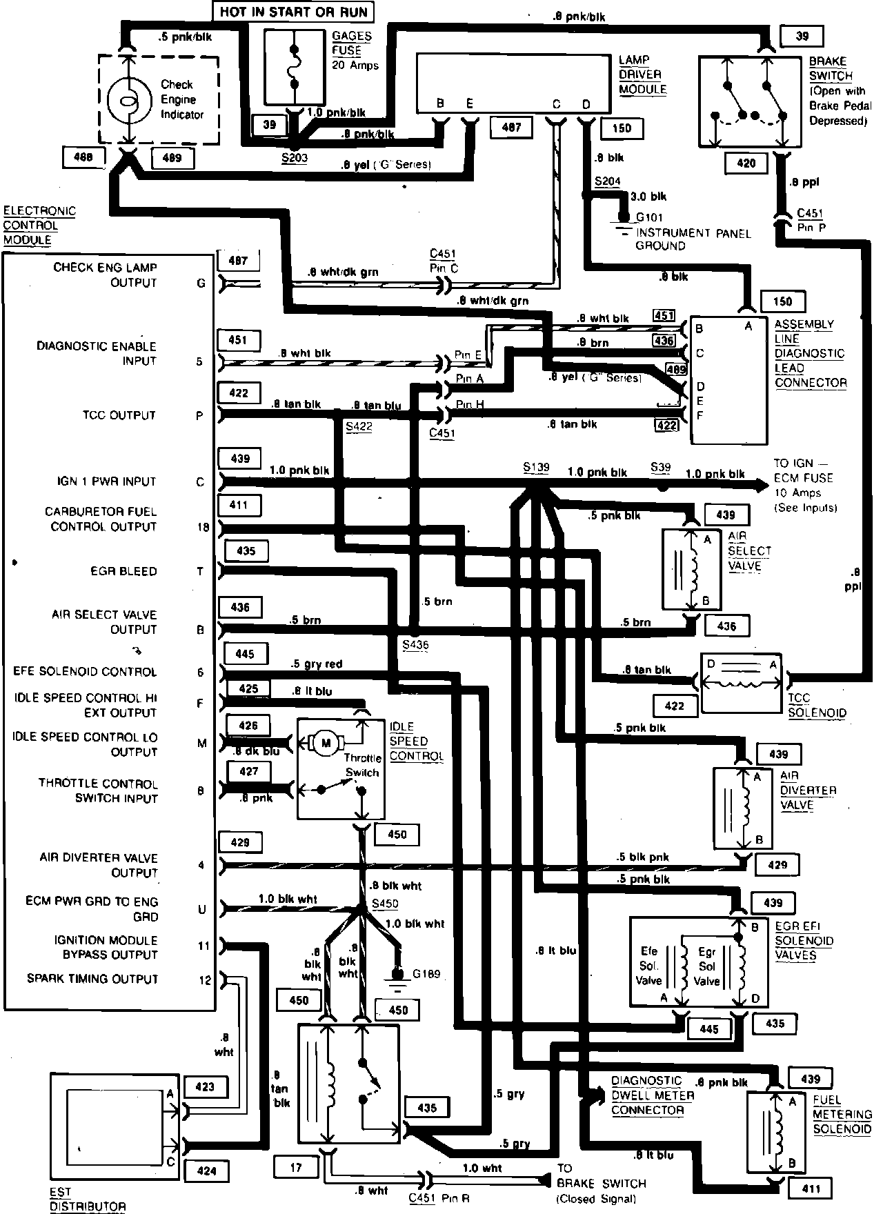
ECM/PCM Outputs
ECM/PCM Outputs
Computer Command Control (Outputs) Wiring Circuit: