Curiosii for ever!
: Car repair manuals for everyone.
Home
>>
Chevrolet
>>
1983
>>
Caprice V6-231 3.8L VIN A 2-bbl
>>
Repair and Diagnosis
>>
Diagrams
>>
Electrical Diagrams
>>
Powertrain Management
>>
System Diagram
>>
Electronic/Powertrain Control Module (ECM/PCM)
>>
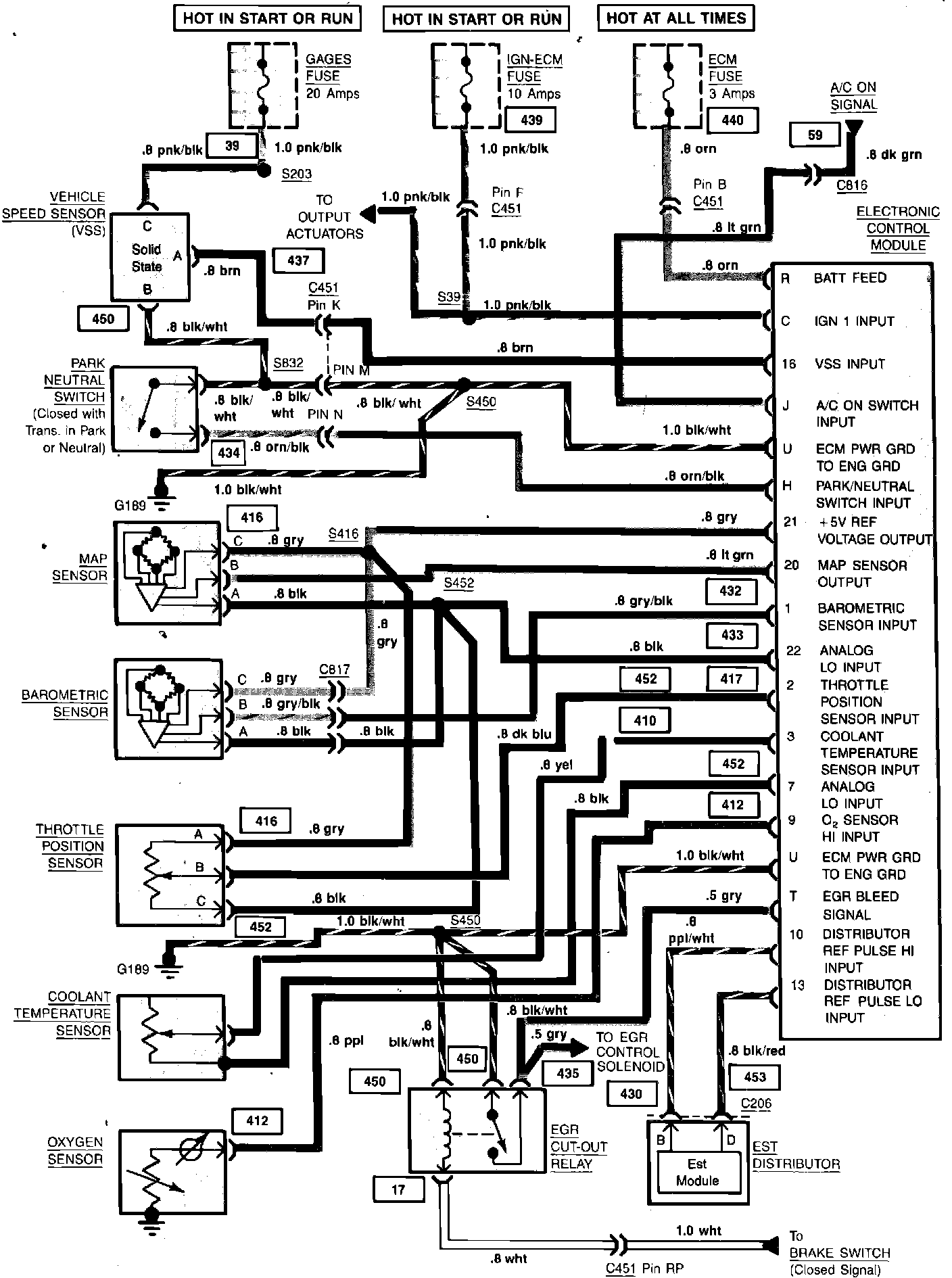
ECM/PCM Inputs
ECM/PCM Inputs
Computer Command Control (Inputs) Wiring Circuit: