Curiosii for ever!
: Car repair manuals for everyone.
Home
>>
Chevrolet
>>
1982
>>
Monte Carlo V8-350 5.7L DSL
>>
Repair and Diagnosis
>>
Powertrain Management
>>
Diagrams
>>
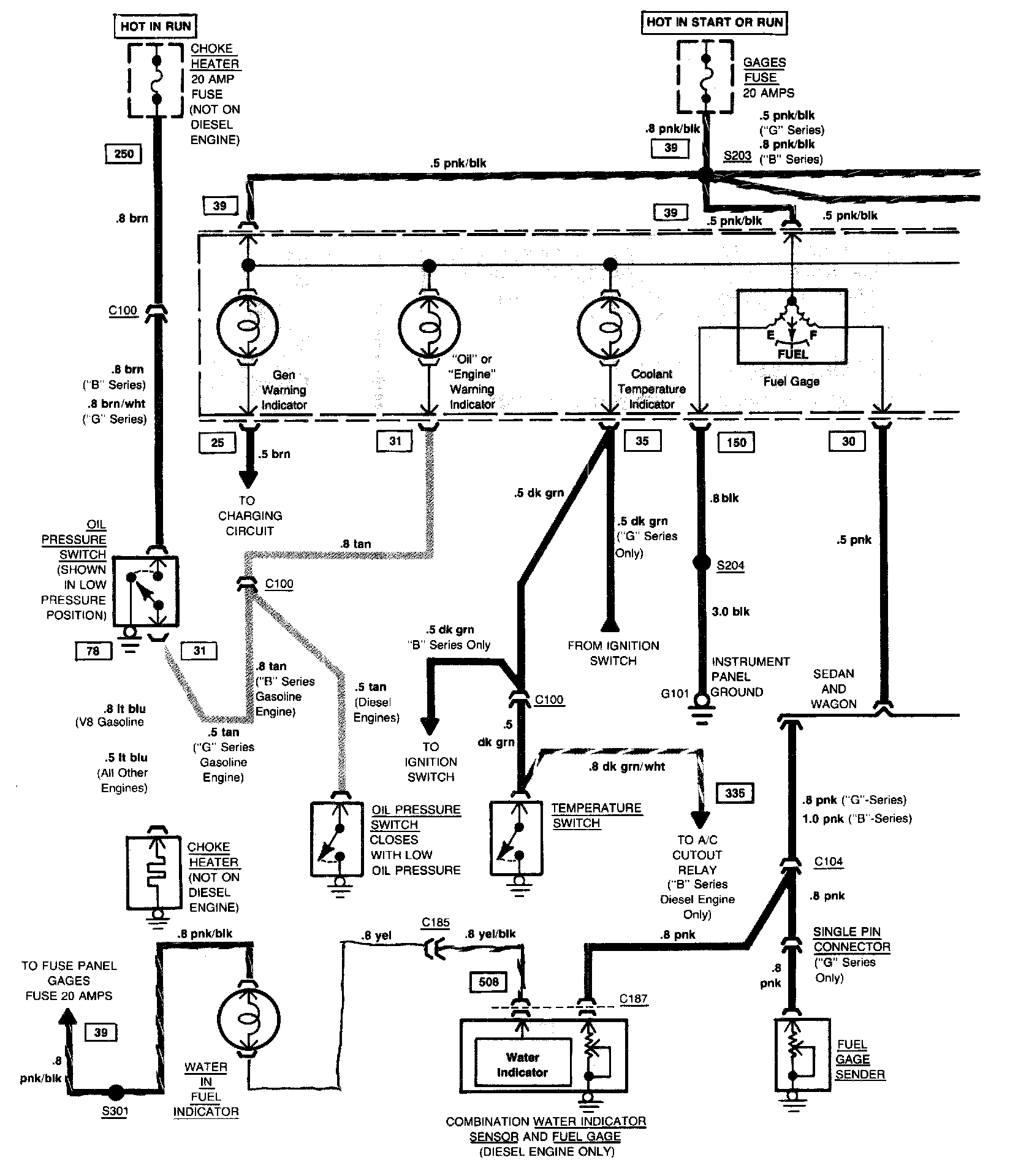
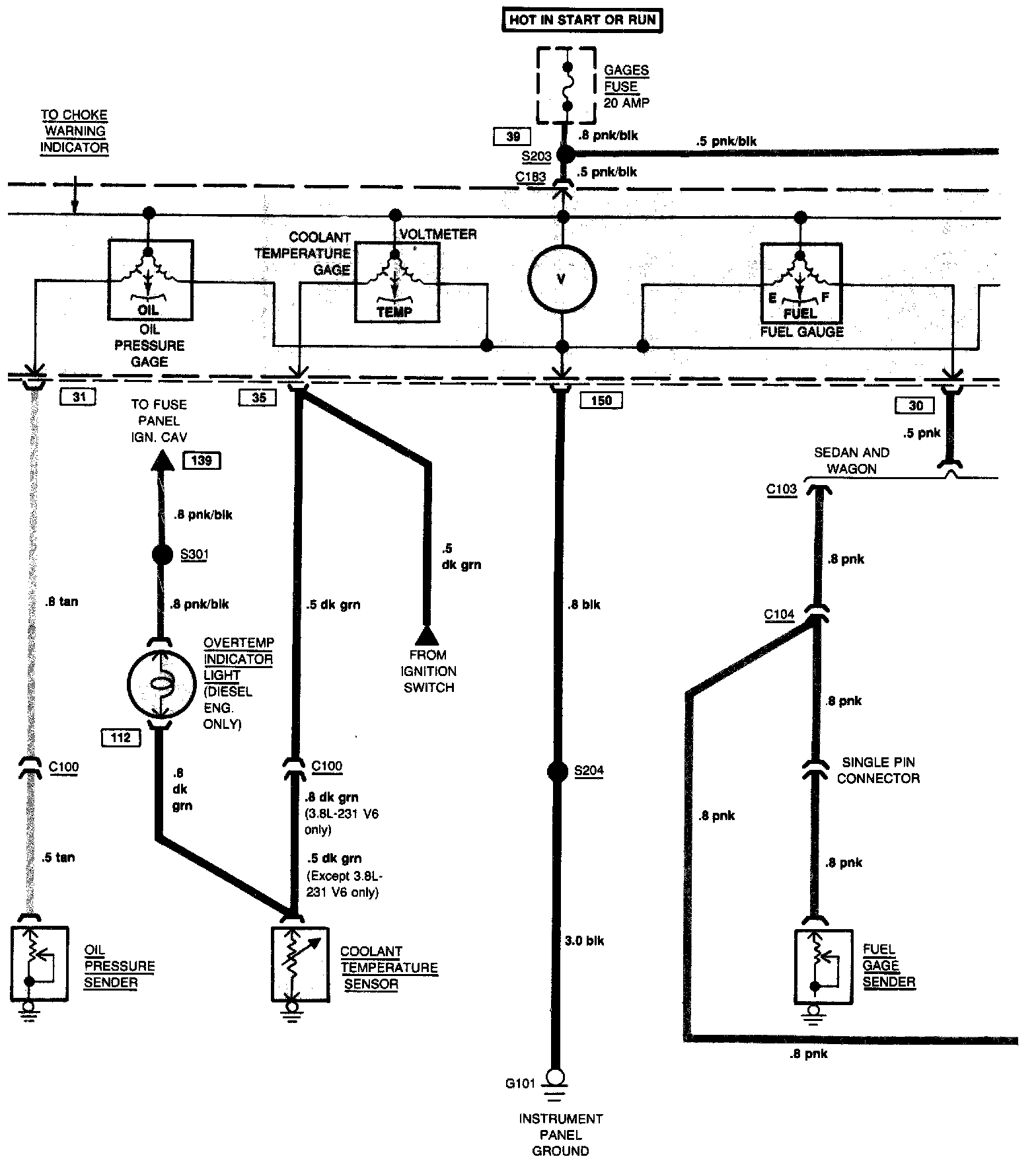
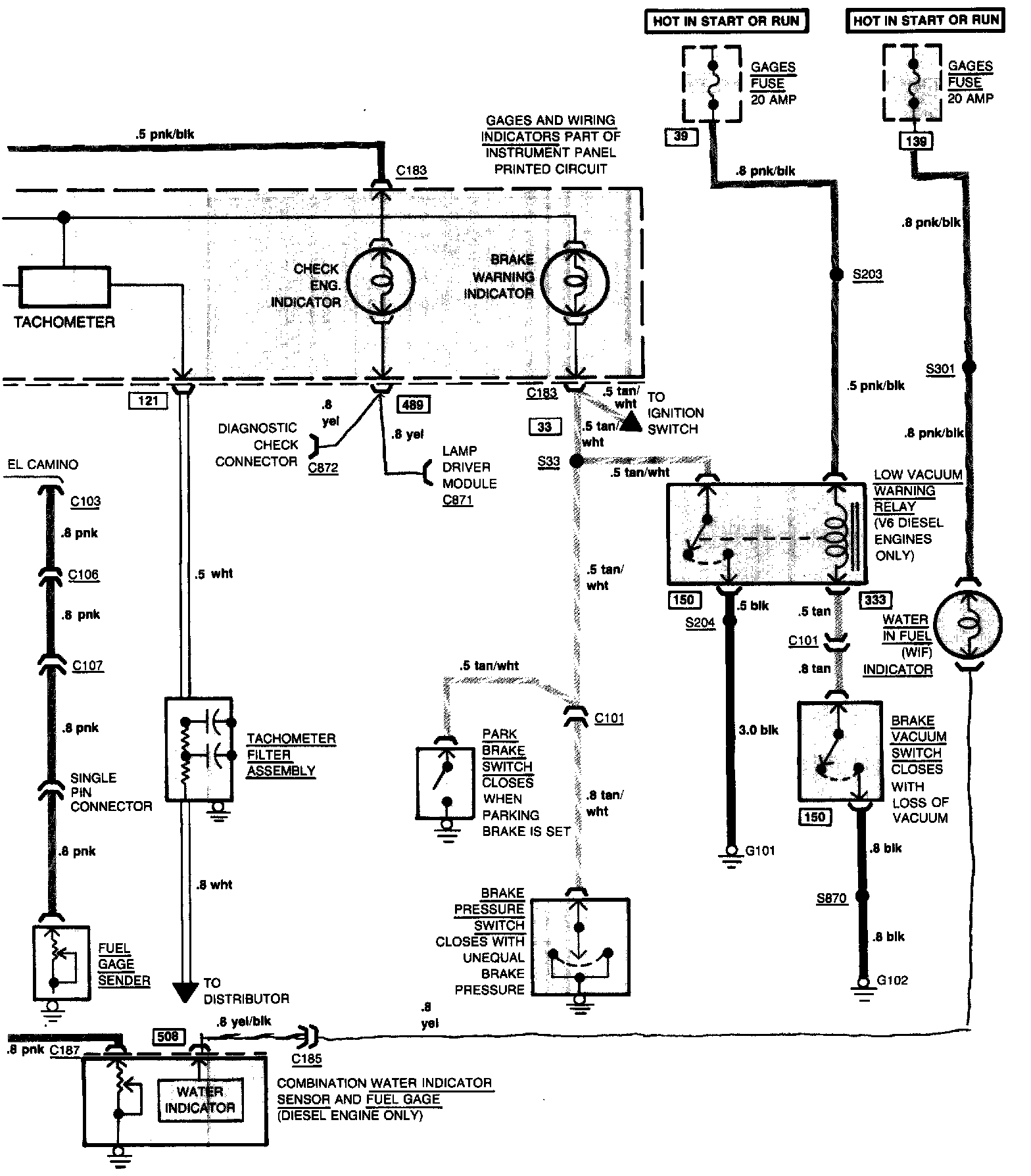
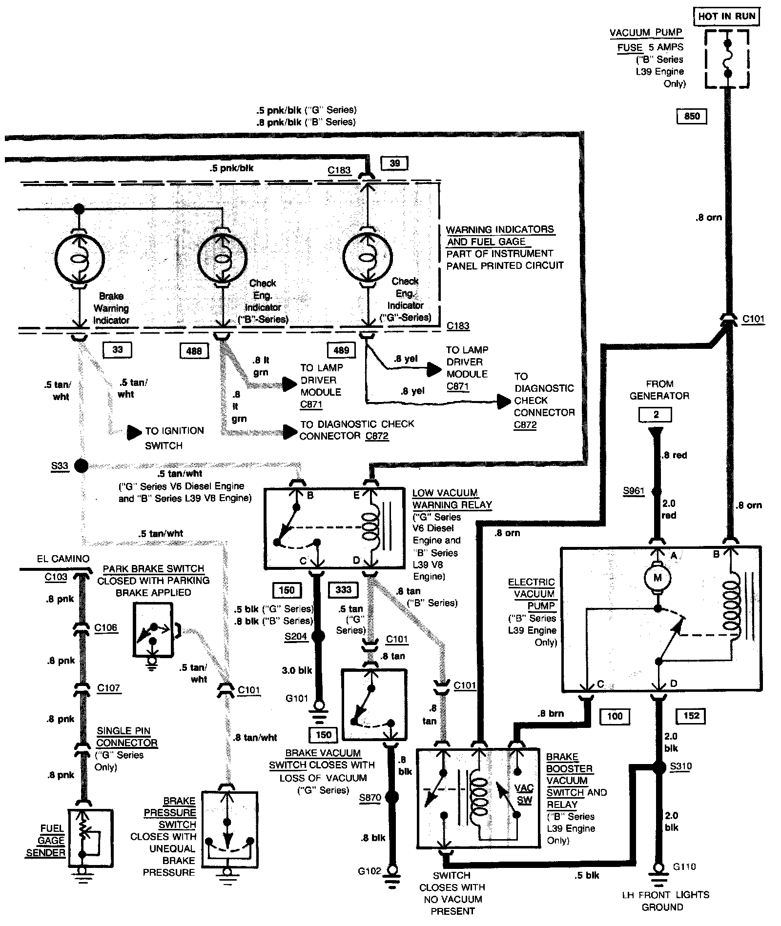
Powertrain Controls
Powertrain Controls