Curiosii for ever!: Car repair manuals for everyone.

System Diagram



ENGINE CONTROLS SCHEMATICS

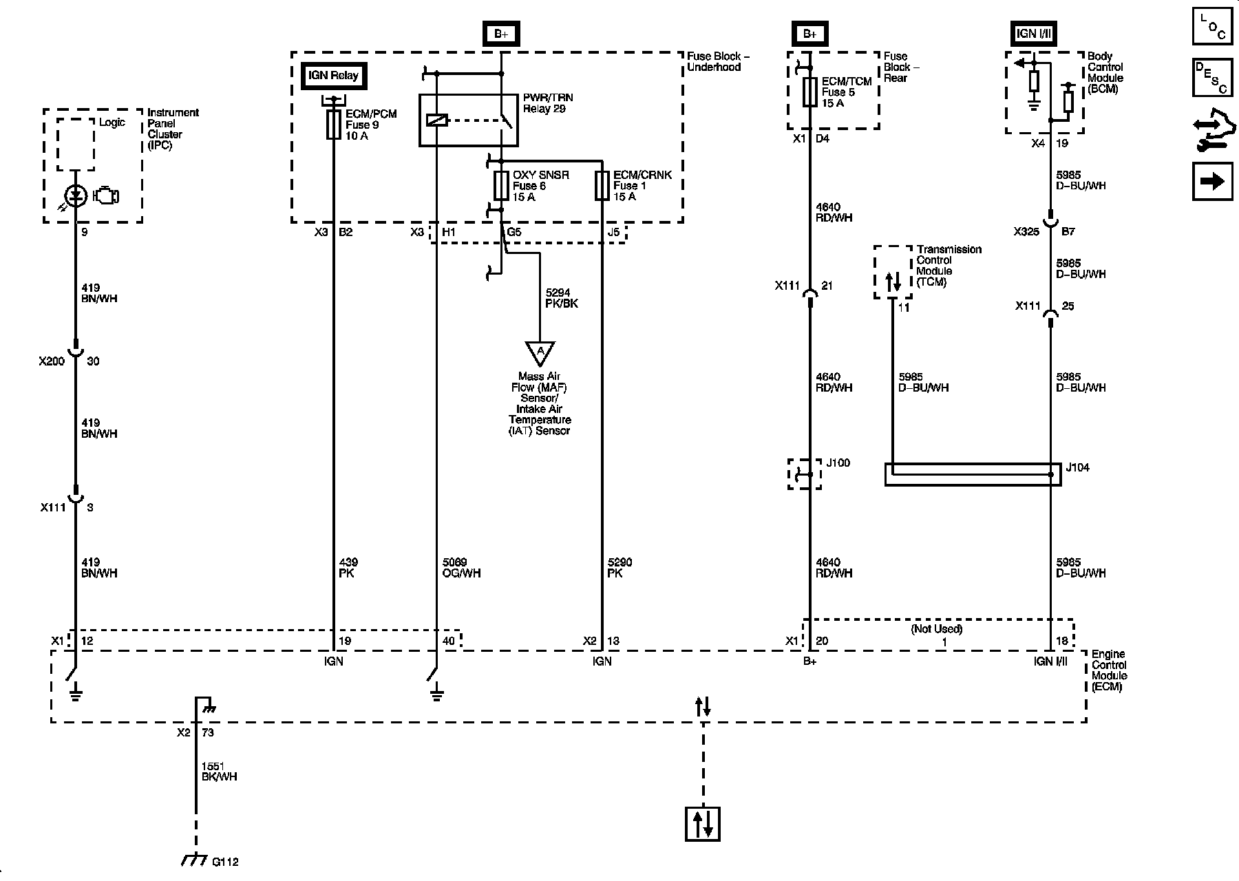
Power, Ground, MIL and DLC







Engine Data Sensors, 5V Reference Bussing







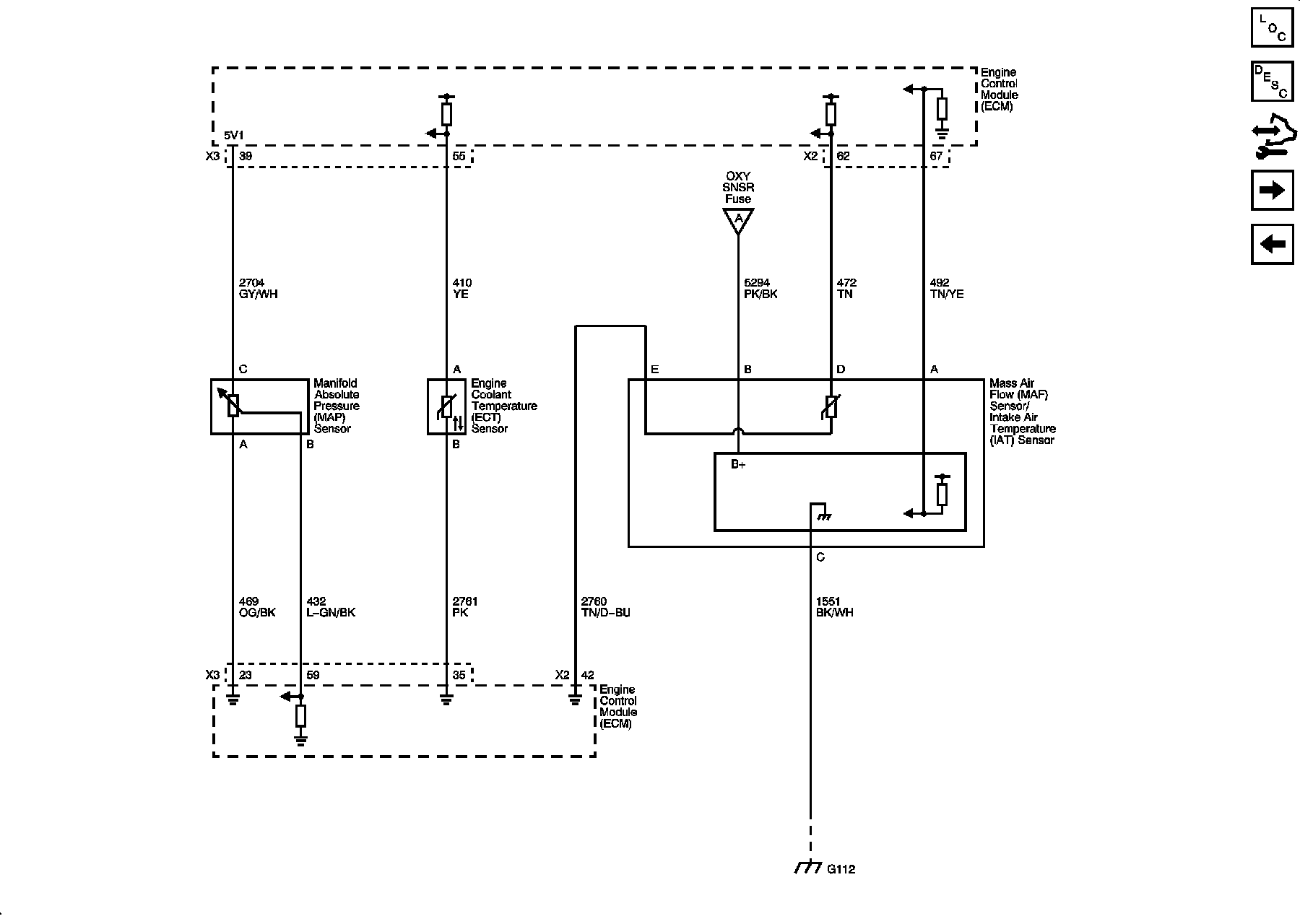
Engine Data Sensors, Pressure, Temp and MAF/IAT







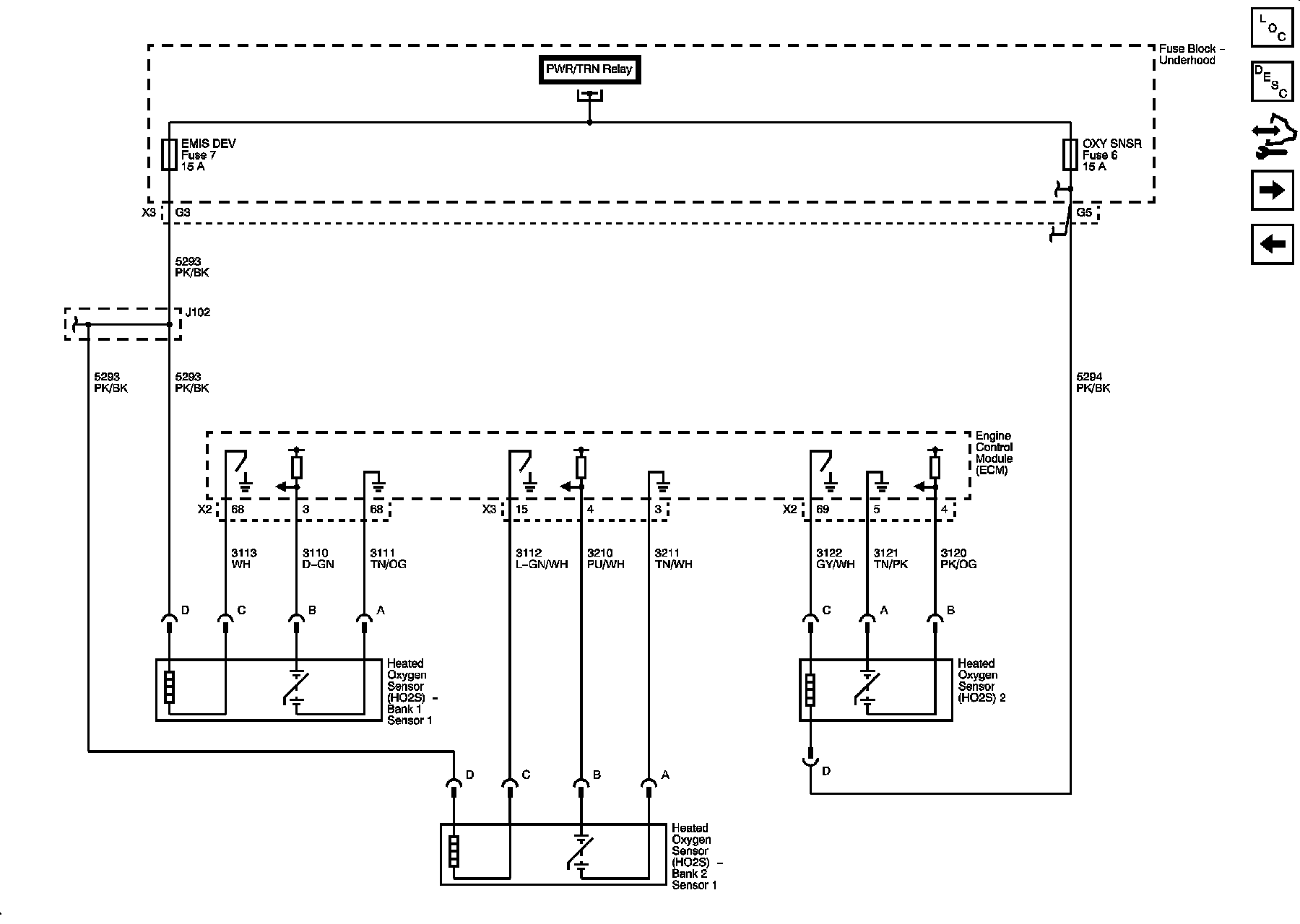
Engine Data Sensors, HO2S







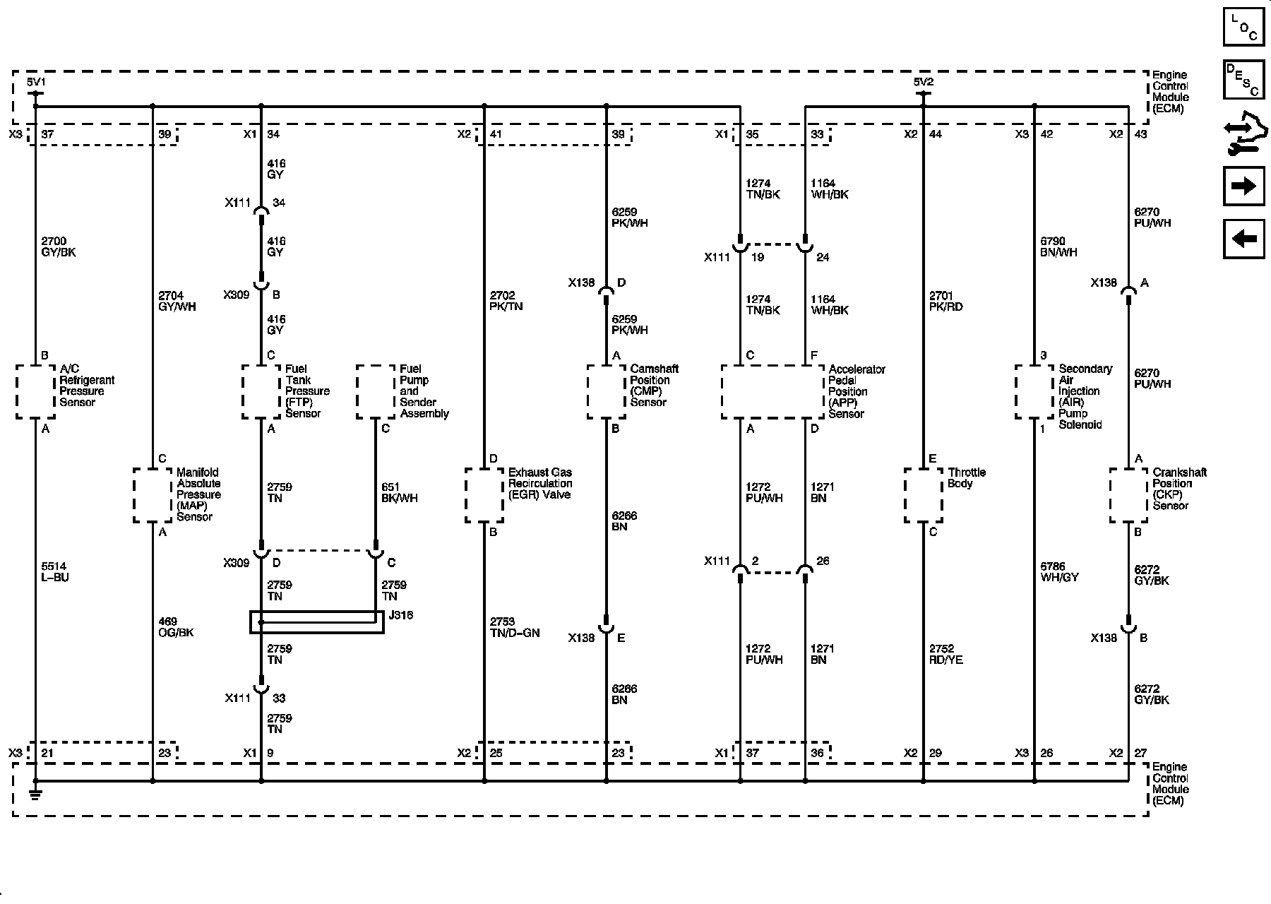
Engine Data Sensors, APP and Throttle Body Assembly







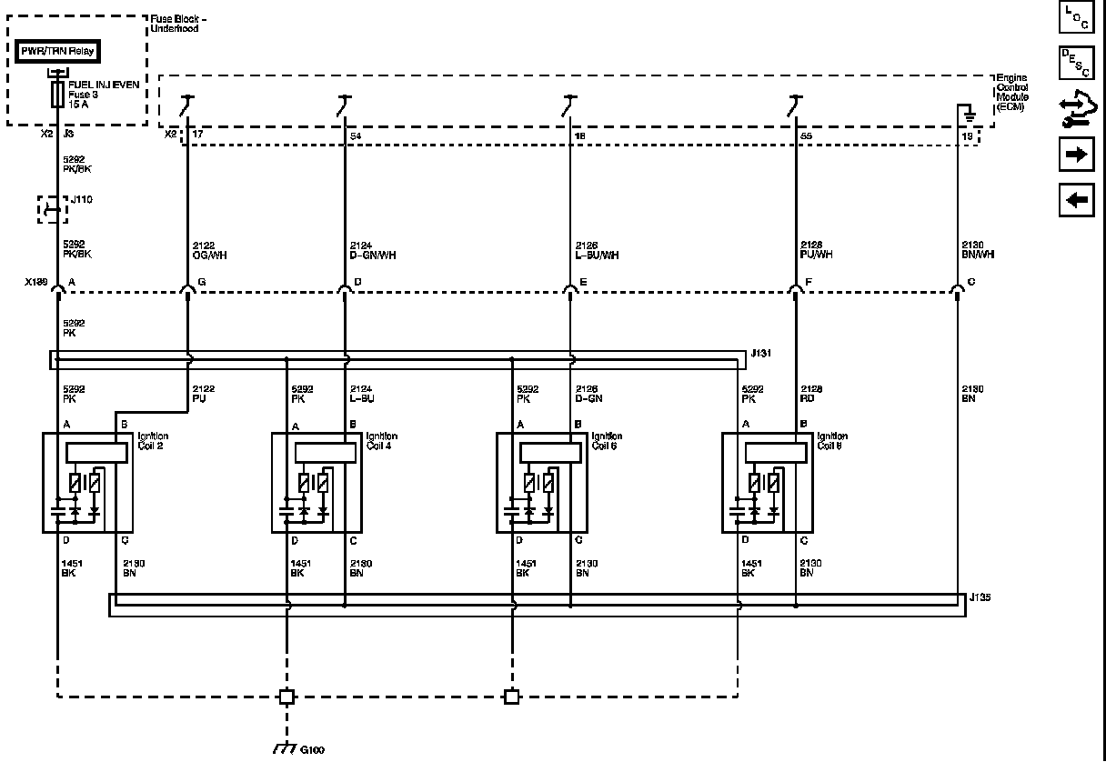
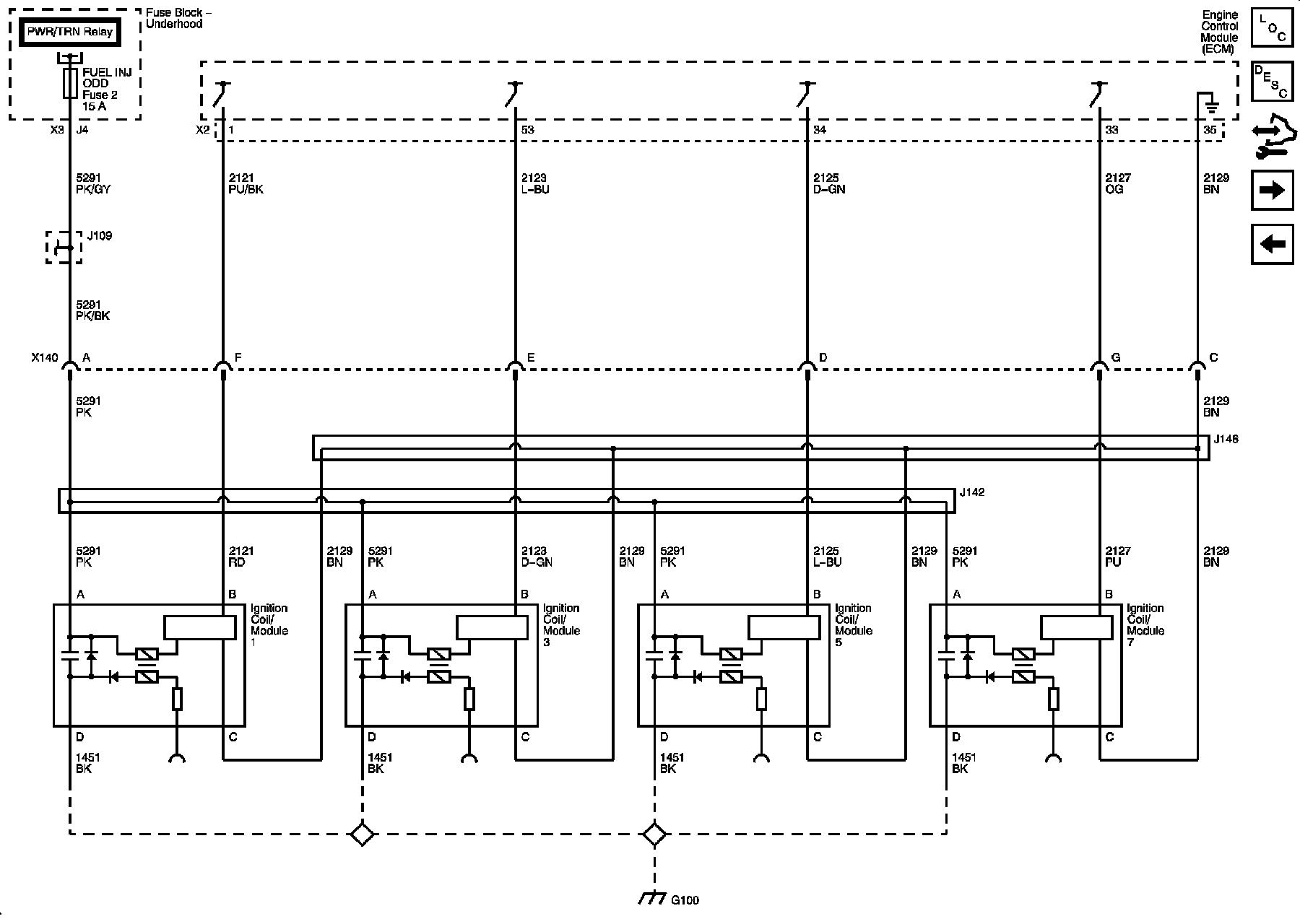
Ignition Controls










CKP, CMP, Knock Sensors







Fuel Controls







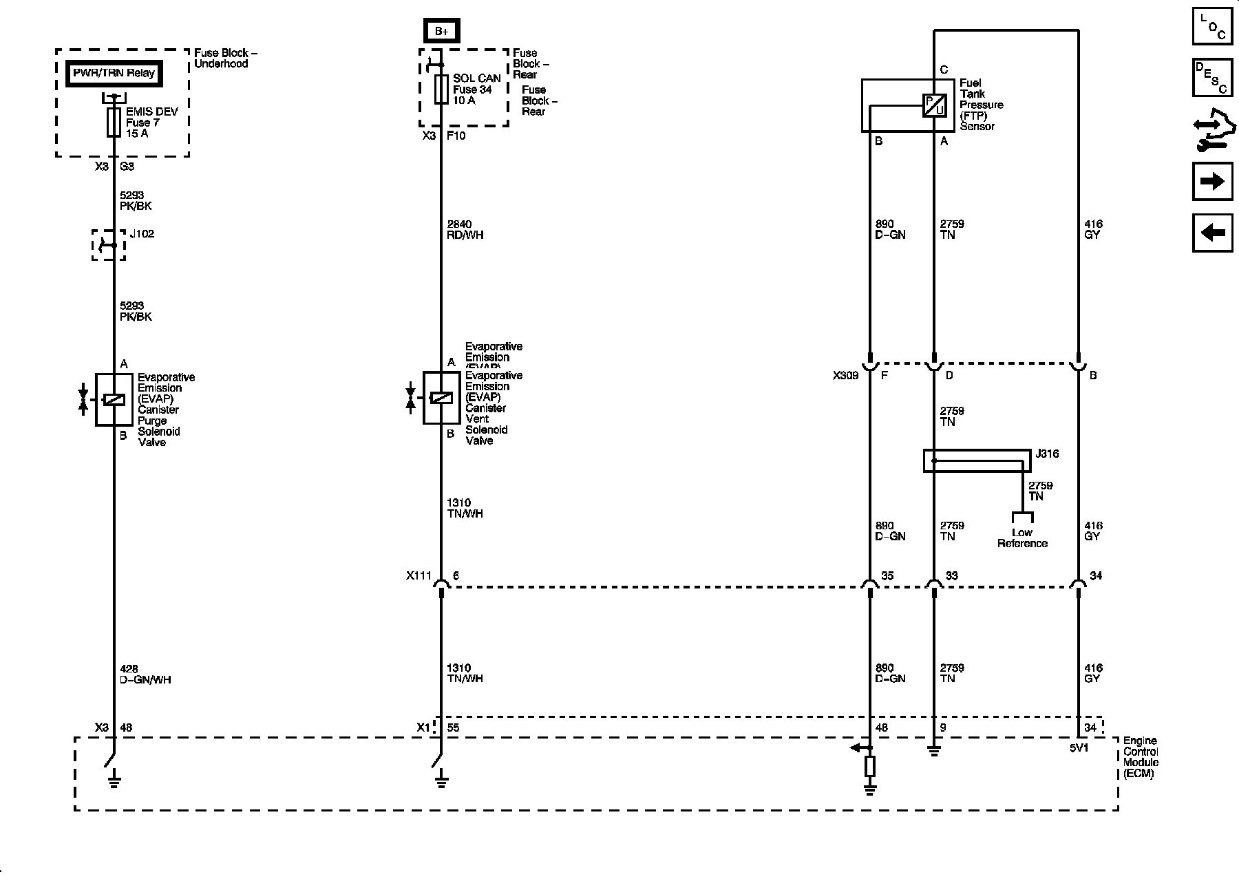
EVAP Controls







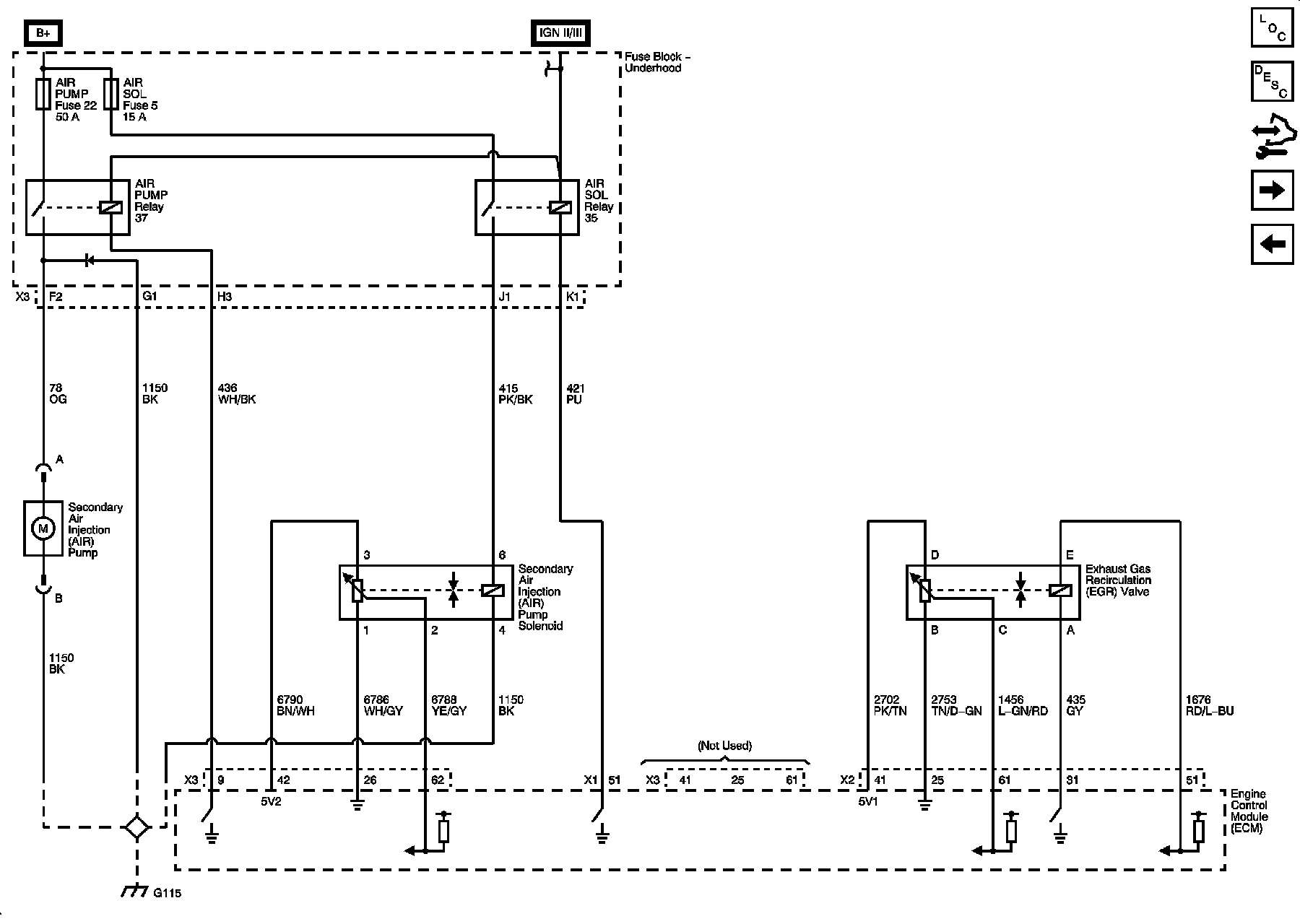
AIR, EGR







Controlled/Monitored Subsystem References







Locations: The locations for the Connectors, Grounds, Splices, and Grommets shown within these diagrams can be found via their numbers at Vehicle Locations. Locations