Curiosii for ever!
: Car repair manuals for everyone.
Home
>>
Cadillac
>>
2009
>>
CTS AWD V6-3.6L
>>
Repair and Diagnosis
>>
Diagrams
>>
Electrical Diagrams
>>
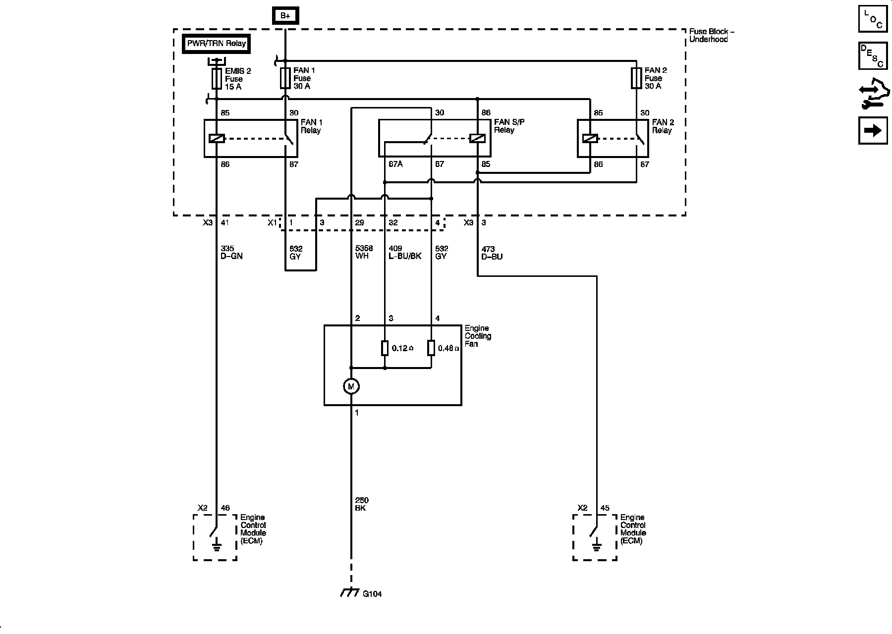
Cooling System
Cooling System
Engine Cooling Schematics
Cooling
Engine Cooling After Boil Pump (DI)
Intercooler Coolant Pump (LSA)