Curiosii for ever!
: Car repair manuals for everyone.
Home
>>
Cadillac
>>
2000
>>
DeVille V8-4.6L VIN 9
>>
Repair and Diagnosis
>>
Body and Frame
>>
Body Control Systems
>>
Body Control Module
>>
Diagrams
>>
Electrical Diagrams
>>
Dash Integration Module (DIM)
>>
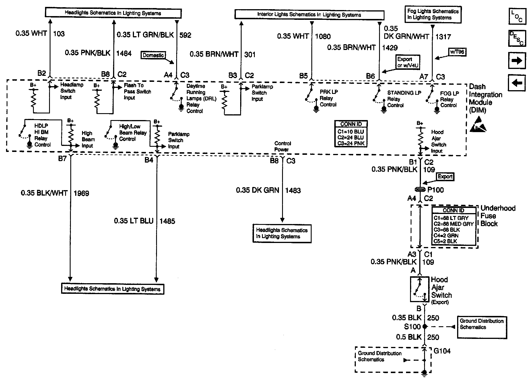
DIM Lighting Inputs and Outputs
DIM Lighting Inputs and Outputs
Body Control Module Schematics: Dash Integration Module (DIM) - Lighting Inputs And Outputs: