Curiosii for ever!
: Car repair manuals for everyone.
Home
>>
Cadillac
>>
1998
>>
Eldorado V8-4.6L VIN Y
>>
Repair and Diagnosis
>>
Diagrams
>>
Electrical Diagrams
>>
Powertrain Management
>>
Computers and Control Systems
>>
Body Control Module
>>
Body Control Module (BCM)
Body Control Module (BCM)
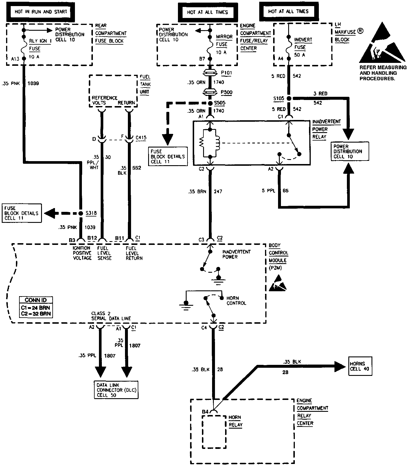
Body Control Module (Part 1 Of 5):
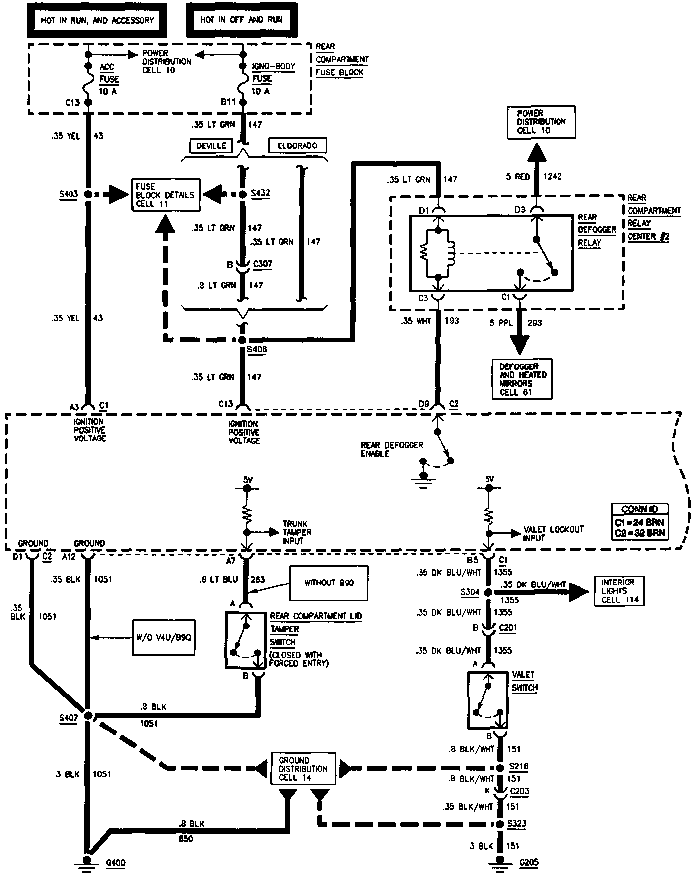
Body Control Module (Part 2 Of 5):
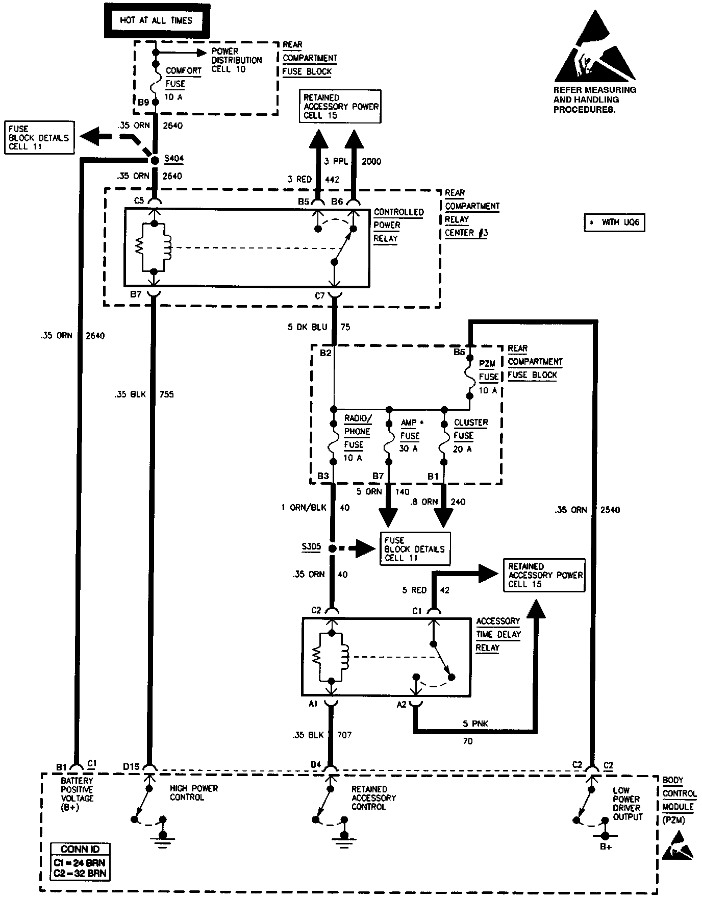
Body Control Module (Part 3 Of 5):
Body Control Module (Part 4 Of 5):
Body Control Module (Part 5 Of 5):