Curiosii for ever!: Car repair manuals for everyone.

Electrical Diagrams

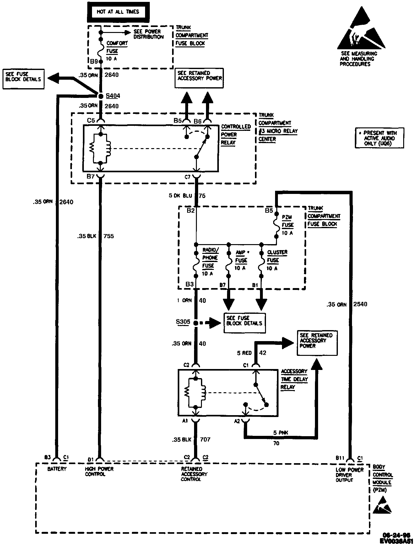
Body Control Module (PZM) Wiring Diagrams (1 Of 5):



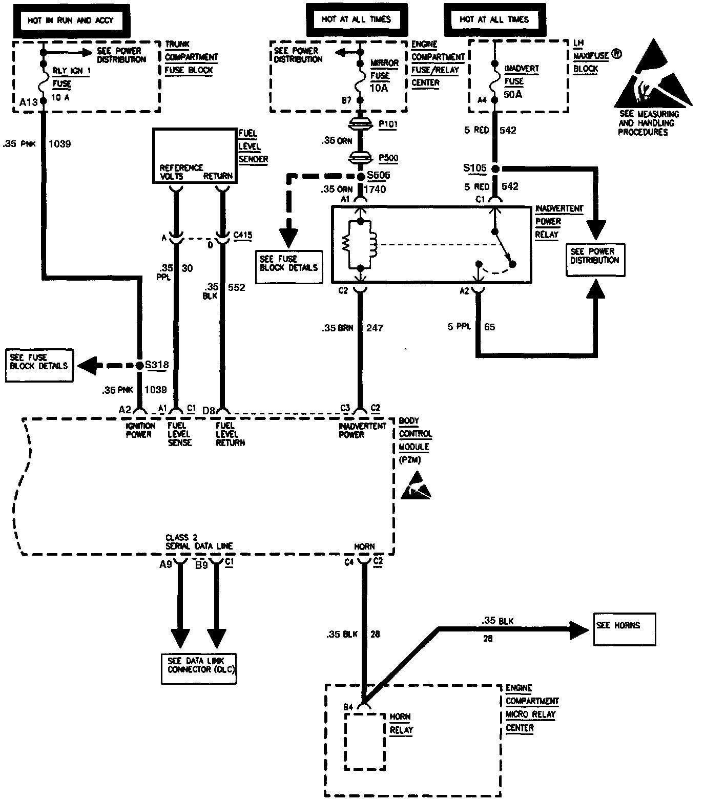
Body Control Module (PZM) Wiring Diagrams (2 Of 5):



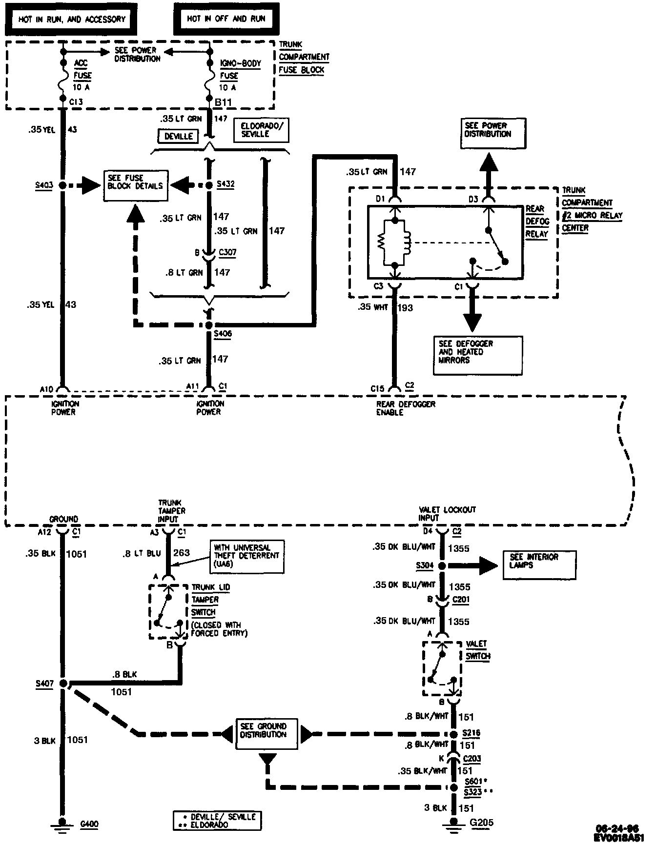
Body Control Module (PZM) Wiring Diagrams (3 Of 5):



Body Control Module (PZM) Wiring Diagrams (4 Of 5):



Body Control Module (PZM) Wiring Diagrams (5 Of 5):