Curiosii for ever!
: Car repair manuals for everyone.
Home
>>
Cadillac
>>
1996
>>
DeVille Concours V8-4.6L VIN 9
>>
Repair and Diagnosis
>>
Relays and Modules
>>
Relays and Modules - Powertrain Management
>>
Relays and Modules - Computers and Control Systems
>>
Body Control Module
>>
Diagrams
>>
Electrical Diagrams
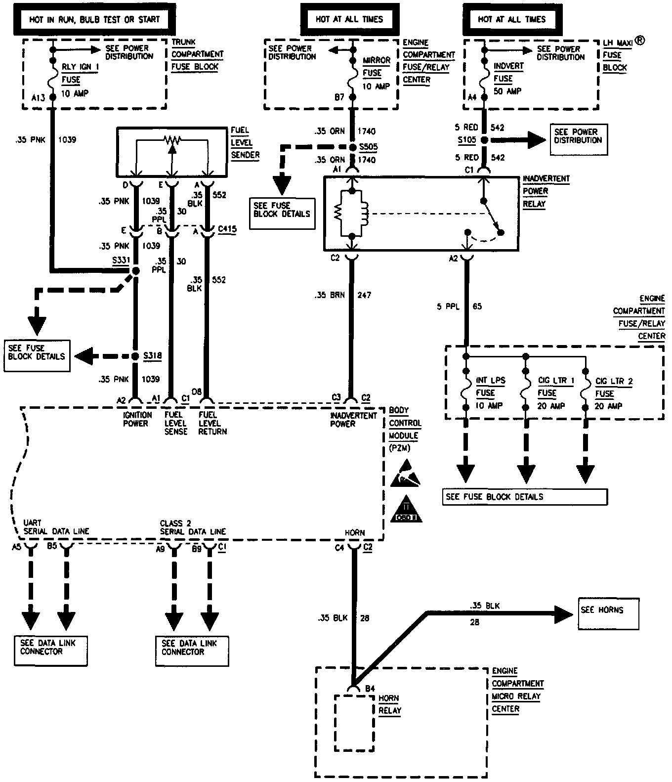
Electrical Diagrams
Body Control Systems (Part 1 Of 3):
Body Control Systems (Part 2 Of 3):
Body Control Systems (Part 3 Of 3):