Curiosii for ever!: Car repair manuals for everyone.

Traction Control Module

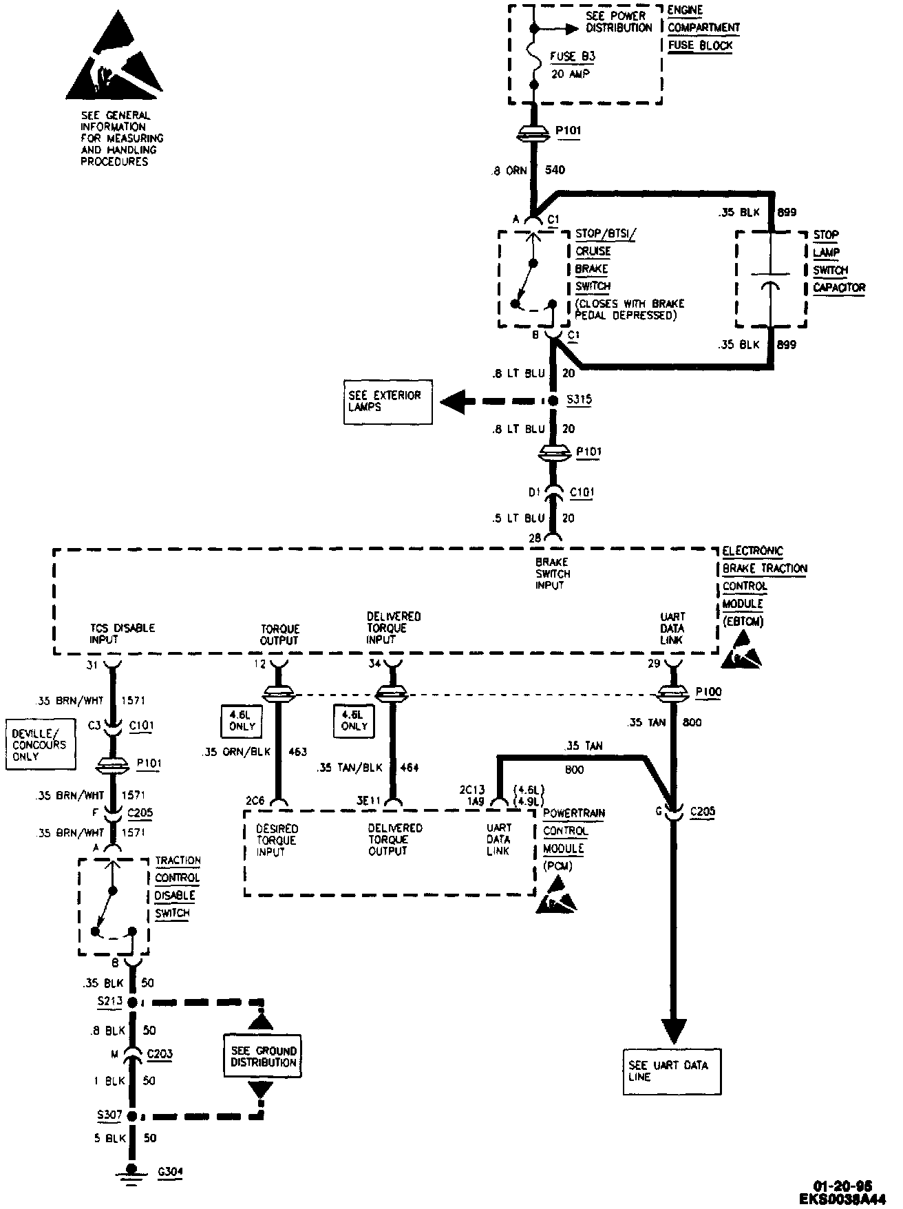
Antilock Brake System (ABS)/Traction Control System (TCS) (Part 1 Of 4):




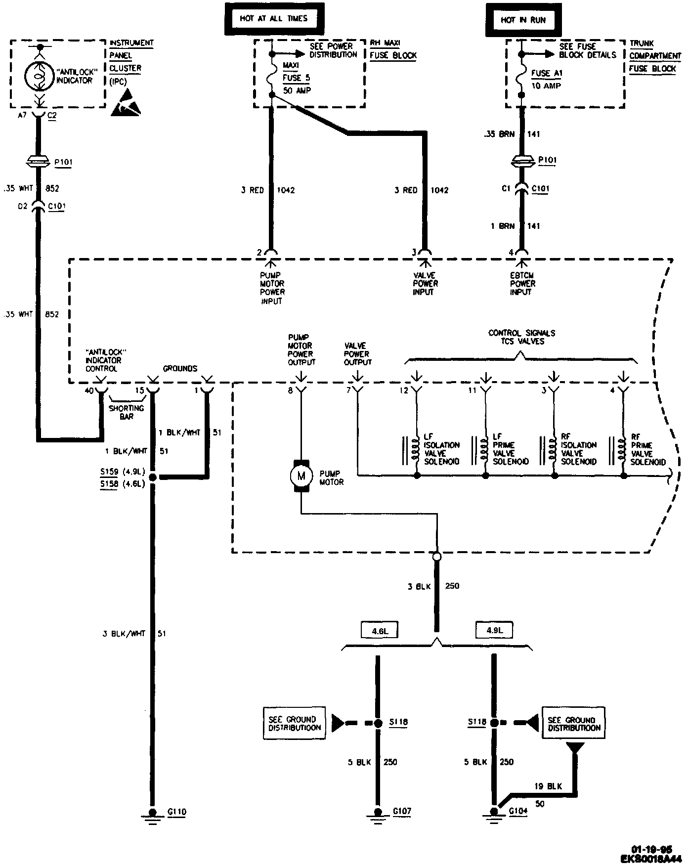
Antilock Brake System (ABS)/Traction Control System (TCS) (Part 2 Of 4):




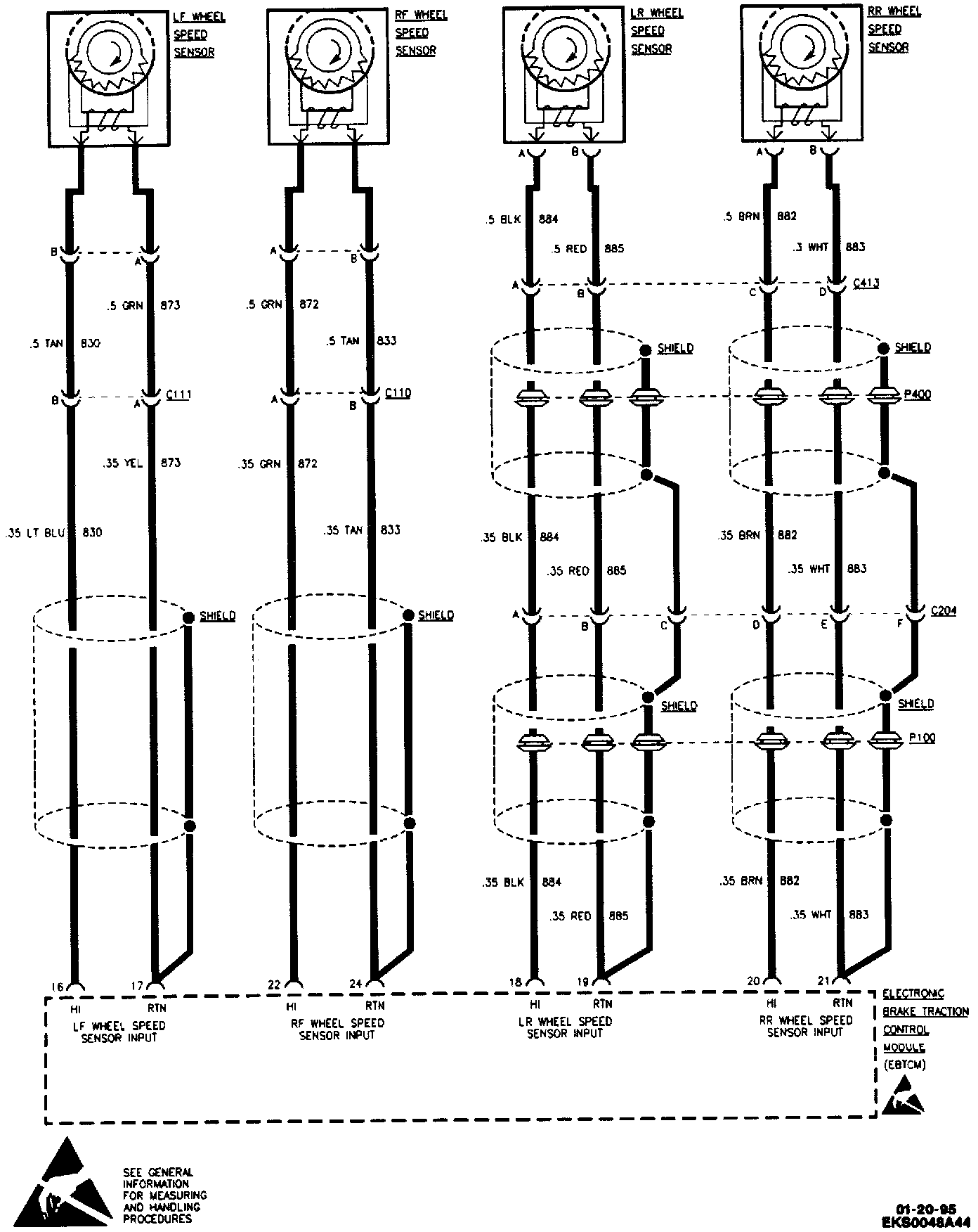
Antilock Brake System (ABS)/Traction Control System (TCS) (Part 3 Of 4):




Antilock Brake System (ABS)/Traction Control System (TCS) (Part 4 Of 4):