Curiosii for ever!
: Car repair manuals for everyone.
Home
>>
Cadillac
>>
1994
>>
Fleetwood V8-5.7L VIN P
>>
Repair and Diagnosis
>>
Diagrams
>>
Electrical Diagrams
>>
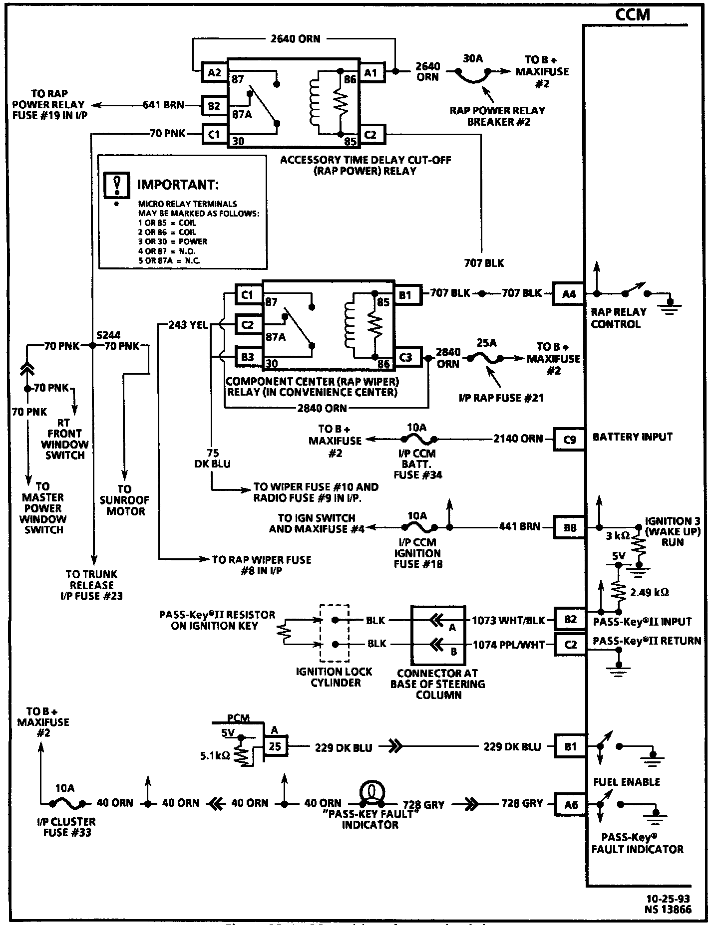
Central Control Module
>>
Wiring Schematics
Wiring Schematics
Wiring Diagram:
Wiring Diagram:
Wiring Diagram:
Wiring Diagram: