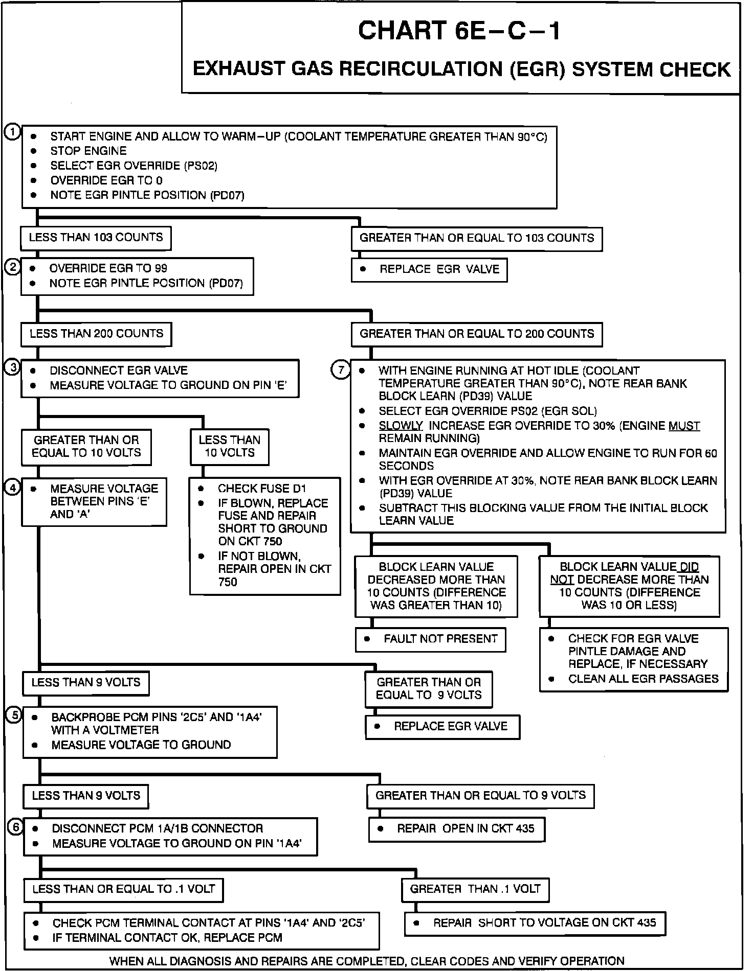
Exhaust Gas Recirculation: Testing and Inspection
EGR System Chart:
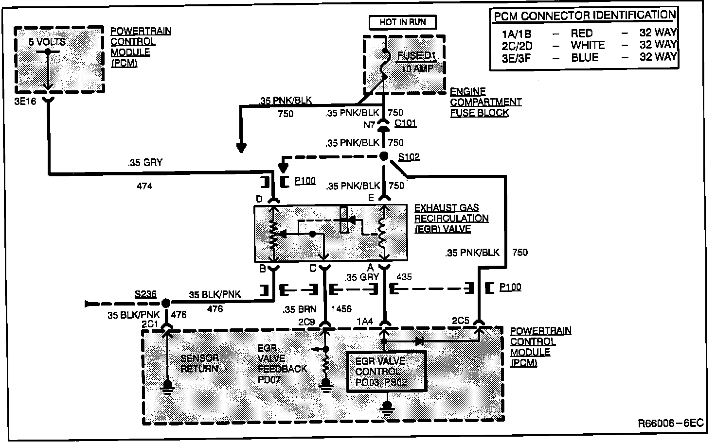
PCM Wiring:
CIRCUIT DESCRIPTION
This procedure tests the EGR's ability to functionally regulate the amount of exhaust gas fed to the engine.
NOTES ON FAULT TREE:
1. Checking if by using PCM overrides the EGR valve can be shut off (less than 103 counts)
2. Checking if by using PCM overrides the EGR valve can return to full on (greater than 200 counts).
3. Checking CKT 750 and fuse "D1" for an open.
4. Checking if EGR valve is open circuited.
5. Checking if CKT 435 is open.
6. Checking is PCM is open internally or if CKT 435 is shorted to voltage.
7. EGR valve control circuit are good. Checking to see if the EGR valve can respond correctly to the signal being sent to it from the PCM.