Curiosii for ever!
: Car repair manuals for everyone.
Home
>>
Cadillac
>>
1991
>>
Seville V8-300 4.9L
>>
Repair and Diagnosis
>>
Diagrams
>>
Electrical Diagrams
>>
Power Locks
>>
With Keyless Entry
>>
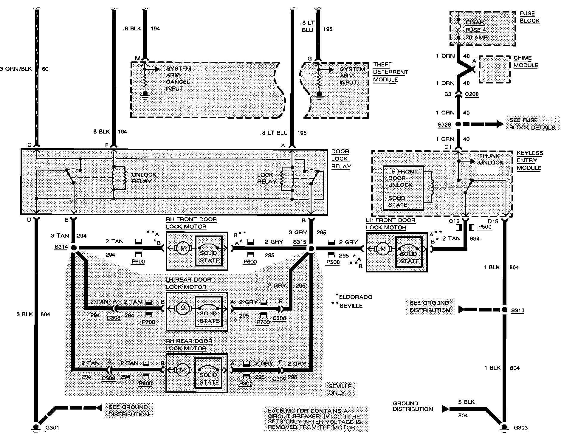
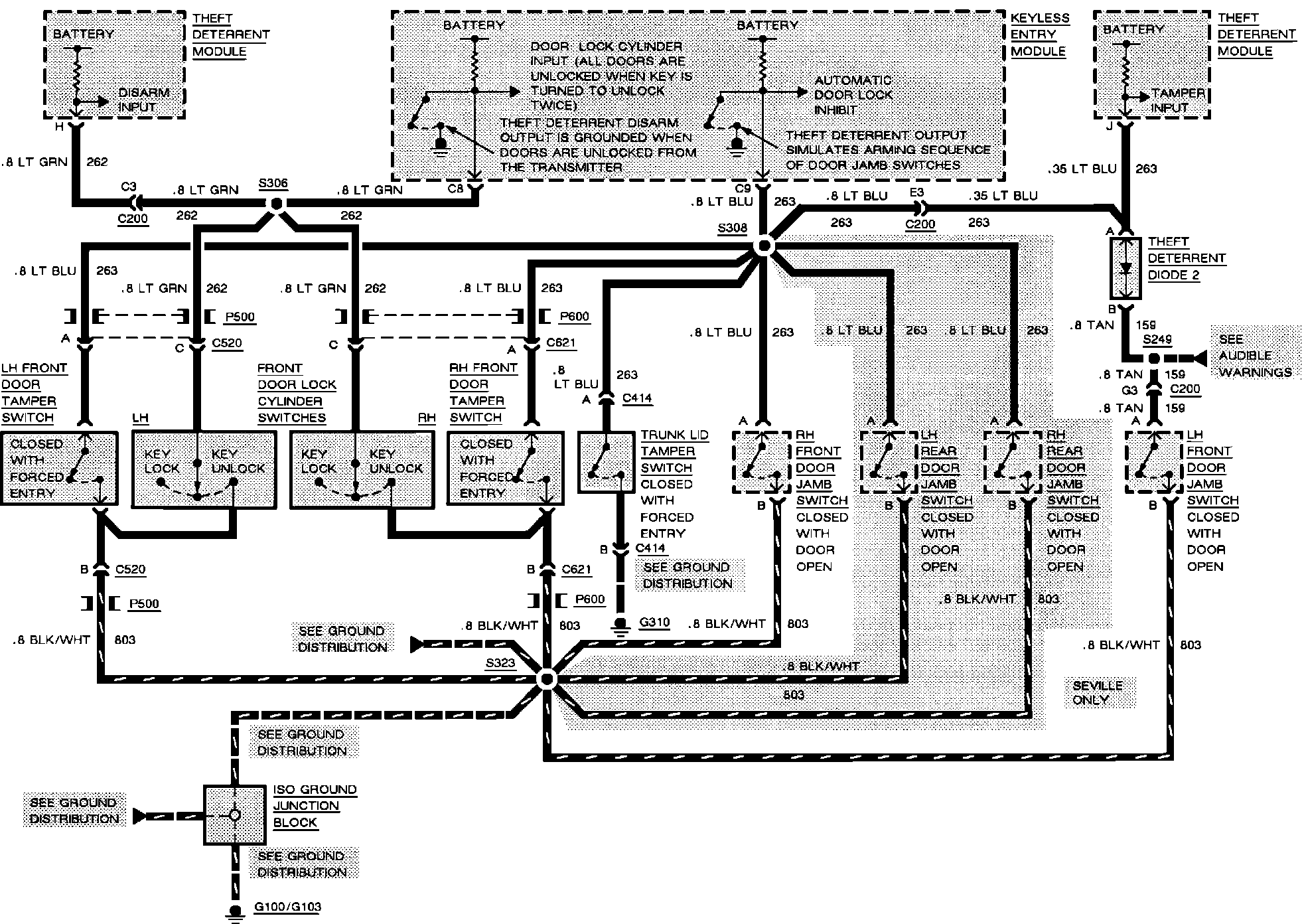
With Remote Control
With Remote Control
Keyless Entry. Remote Control:
Keyless Entry. Remote Control:
Keyless Entry. Remote Control:
Keyless Entry. Remote Control:
Keyless Entry. Remote Control: