Curiosii for ever!
: Car repair manuals for everyone.
Home
>>
Cadillac
>>
1988
>>
Seville V8-273 4.5L
>>
Repair and Diagnosis
>>
Diagrams
>>
Electrical Diagrams
>>
Powertrain Management
>>
System Diagram
>>
Body Control Module (BCM)
>>
Part 2
Part 2
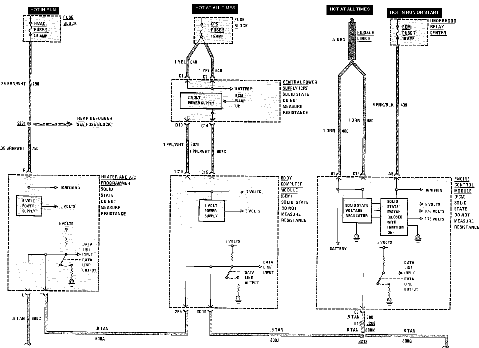
Body Computer Module Wiring Circuit (Part 1a Of 2):
Body Computer Module Wiring Circuit (Part 1b Of 2):
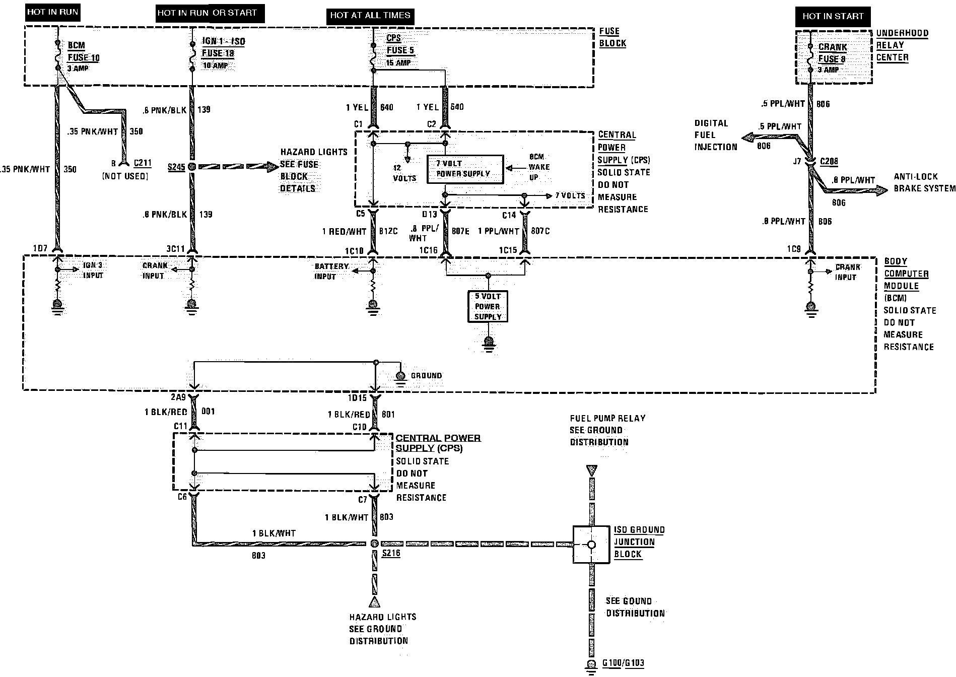
Body Computer Module Wiring Circuit (Part 2 Of 2):