Curiosii for ever!
: Car repair manuals for everyone.
Home
>>
Cadillac
>>
1987
>>
Eldorado V8-252 4.1L
>>
Repair and Diagnosis
>>
Powertrain Management
>>
Diagrams
>>
Electrical Diagrams
>>
Body Control Module (BCM)
Body Control Module (BCM)
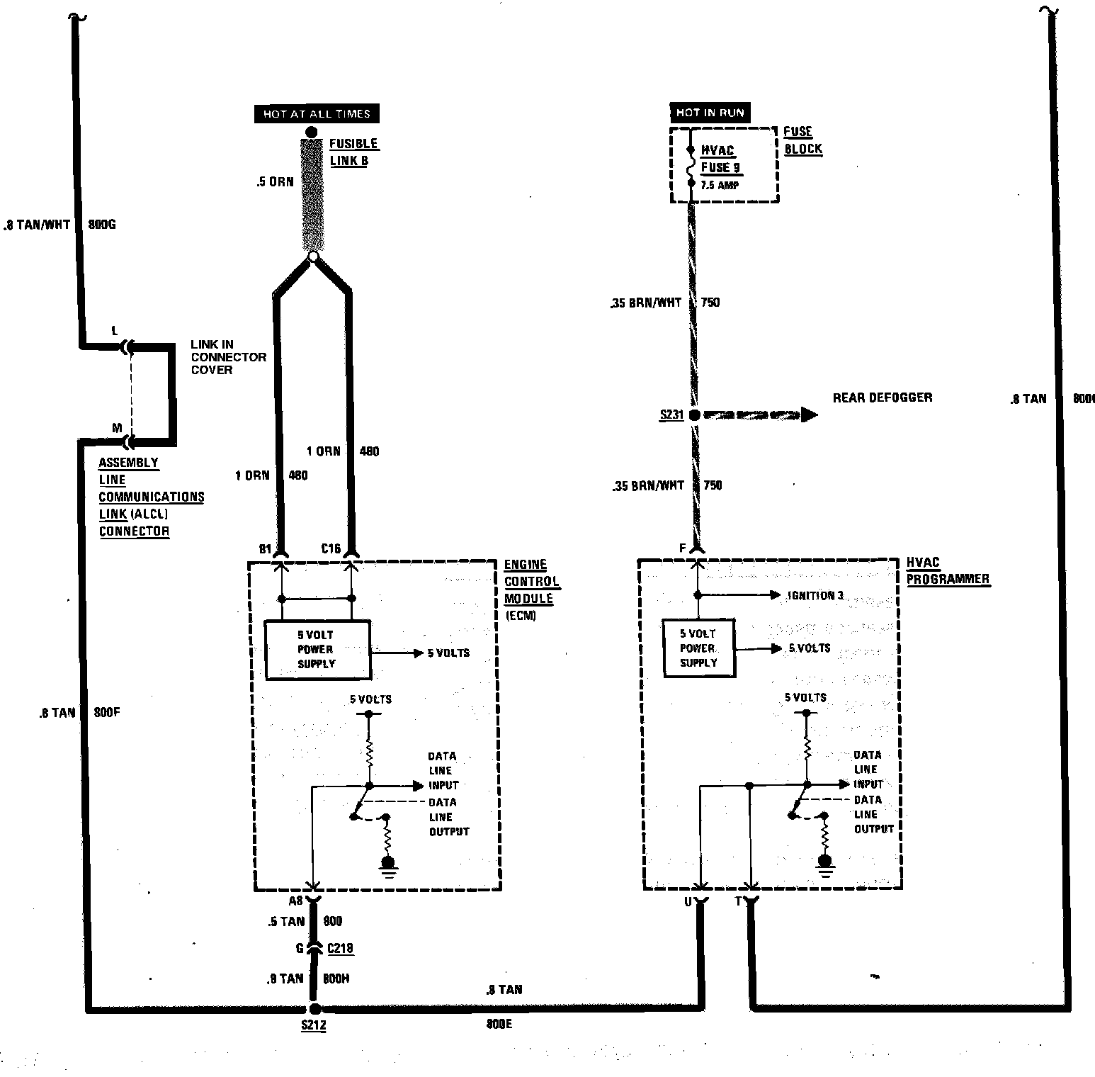
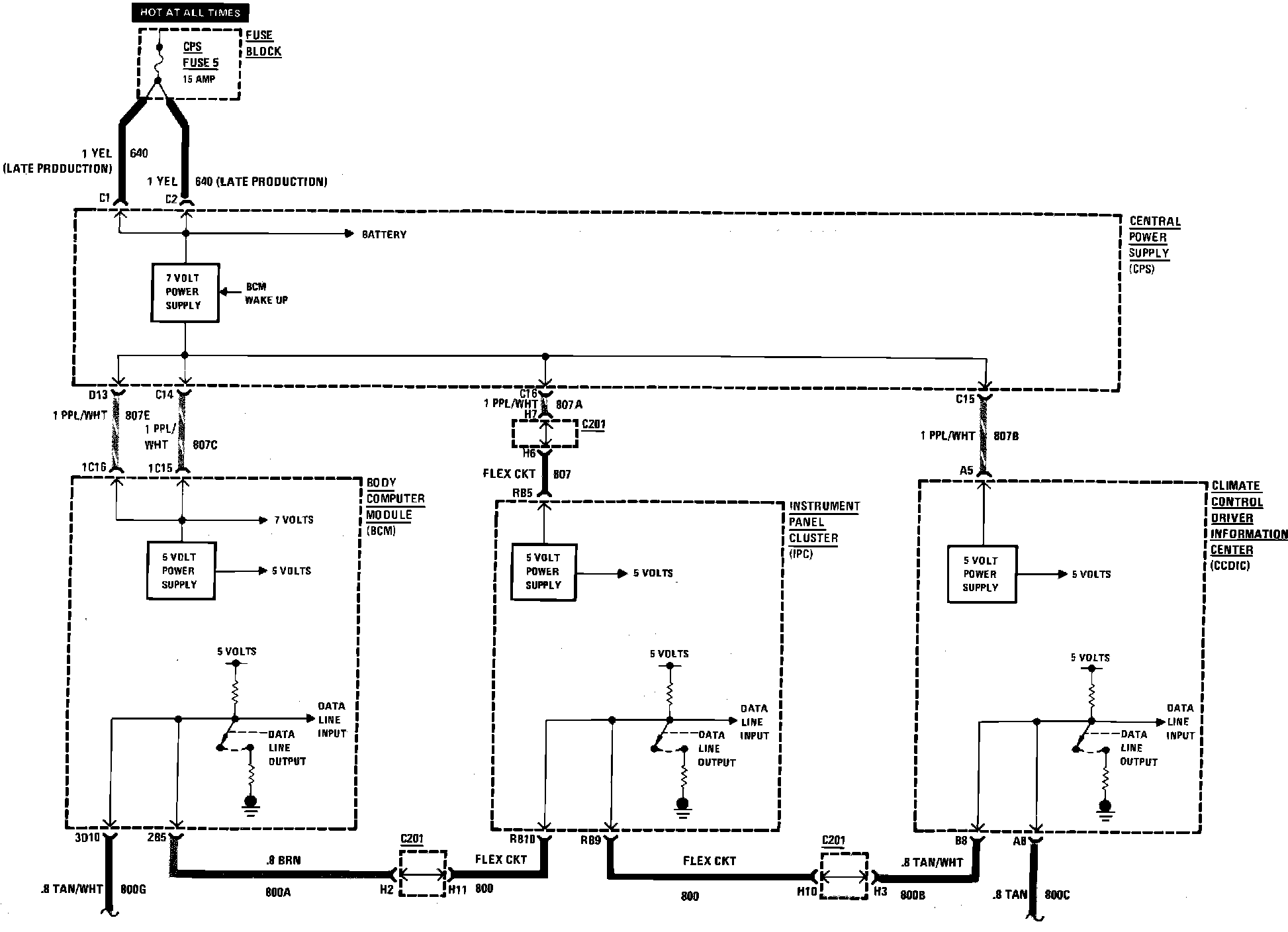
Body Computer Module Wiring Circuit:
Body Computer Module Wiring Circuit: