Curiosii for ever!
: Car repair manuals for everyone.
Home
>>
Cadillac
>>
1986
>>
Cimarron V6-173 2.8L
>>
Repair and Diagnosis
>>
Diagrams
>>
Electrical Diagrams
>>
Powertrain Management
>>
System Diagram
>>
Electronic/Powertrain Control Module (ECM/PCM)
Electronic/Powertrain Control Module (ECM/PCM)
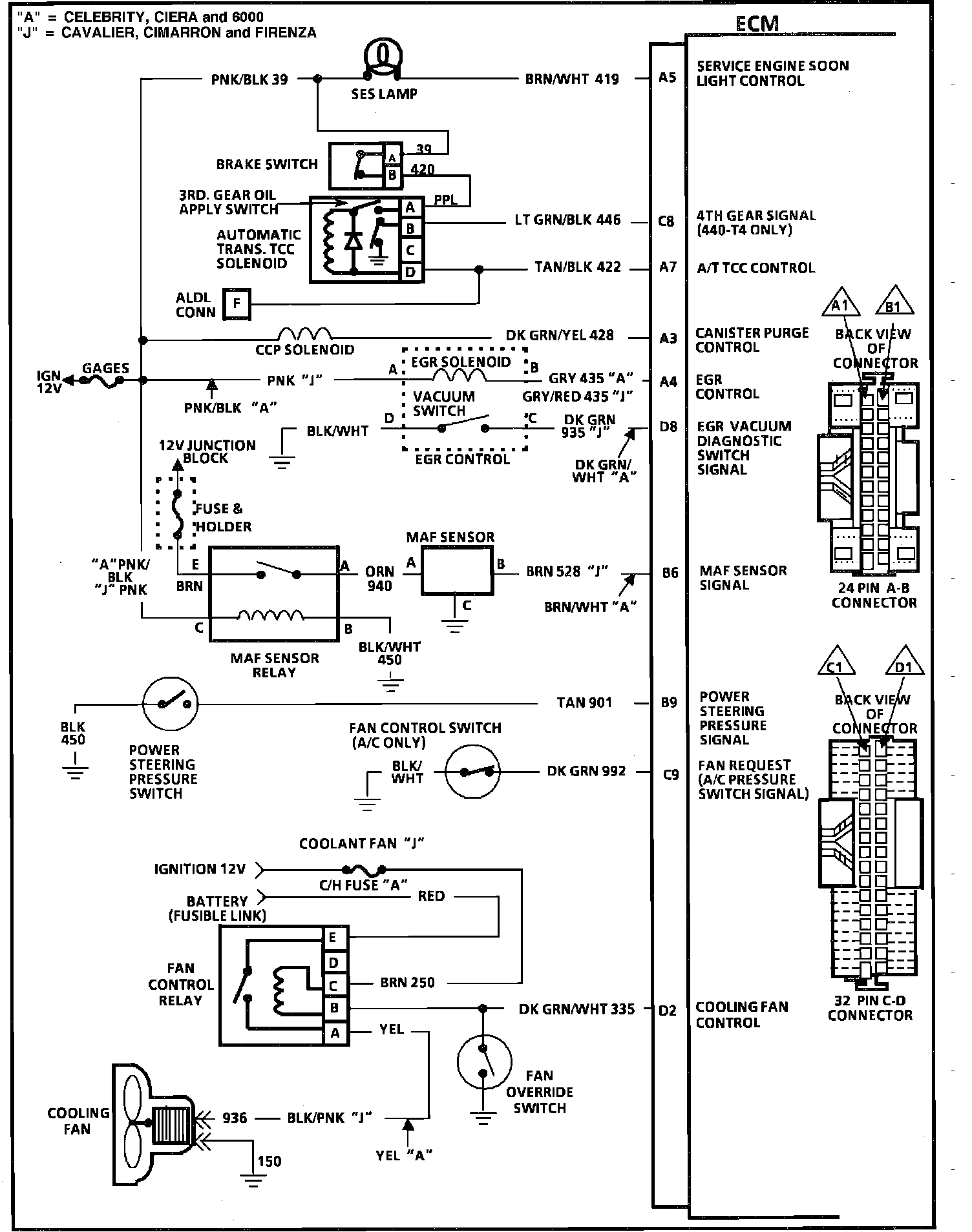
ECM Wiring Diagram (Part 1 of 3):
ECM Wiring Diagram (Part 2 of 3):
ECM Wiring Diagram (Part 3 of 3):