Curiosii for ever!
: Car repair manuals for everyone.
Home
>>
Cadillac
>>
1983
>>
Eldorado V8-252 4.1L
>>
Repair and Diagnosis
>>
Diagrams
>>
Electrical Diagrams
>>
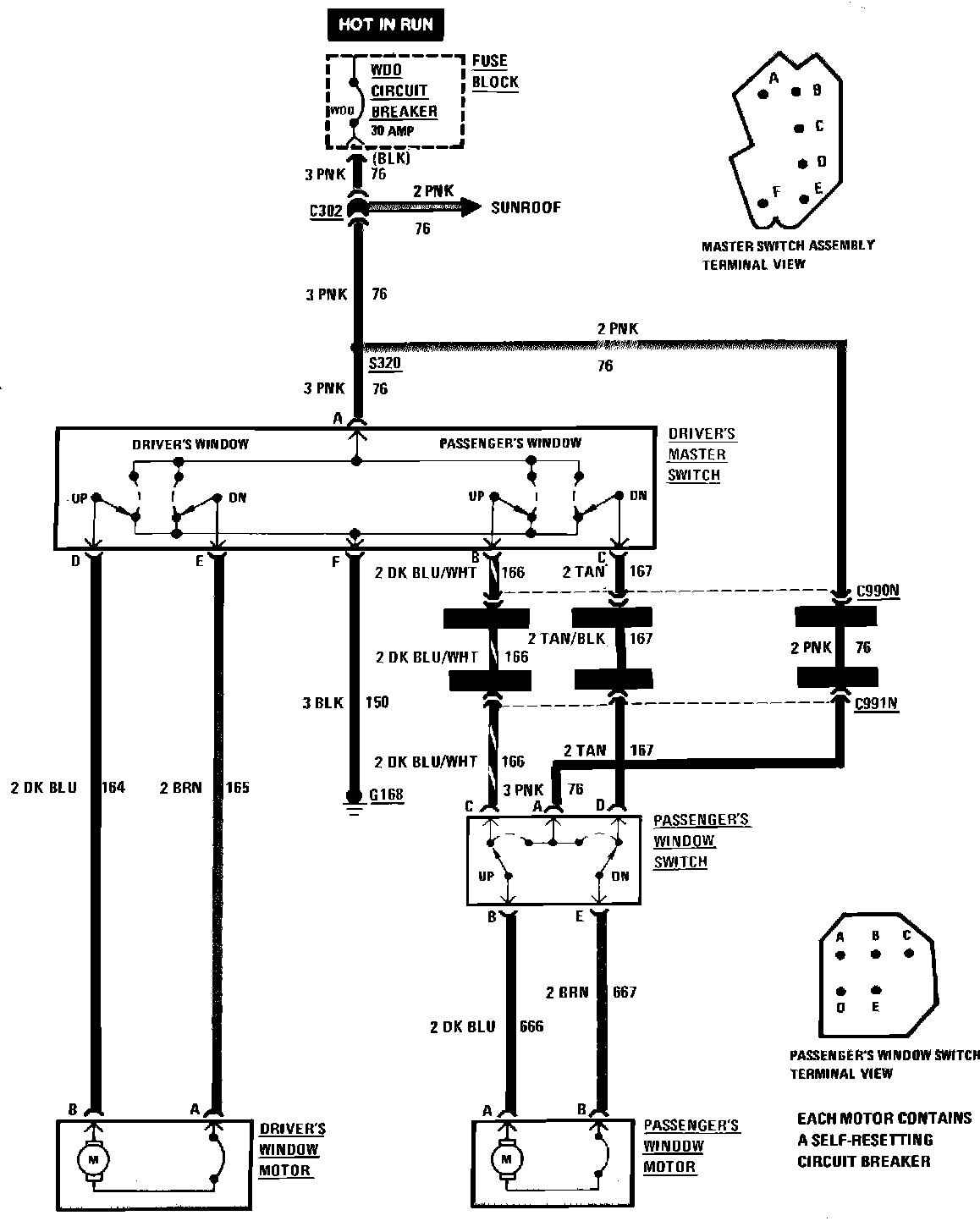
Windows
Windows
Power Power Windows Wiring Circuit (2 Door):