Curiosii for ever!
: Car repair manuals for everyone.
Home
>>
Cadillac
>>
1983
>>
Eldorado V8-252 4.1L
>>
Repair and Diagnosis
>>
Diagrams
>>
Electrical Diagrams
>>
Powertrain Management
>>
System Diagram
>>
Powertrain Controls
>>
Ignition, ECM Power, Idle Speed Control
Ignition, ECM Power, Idle Speed Control
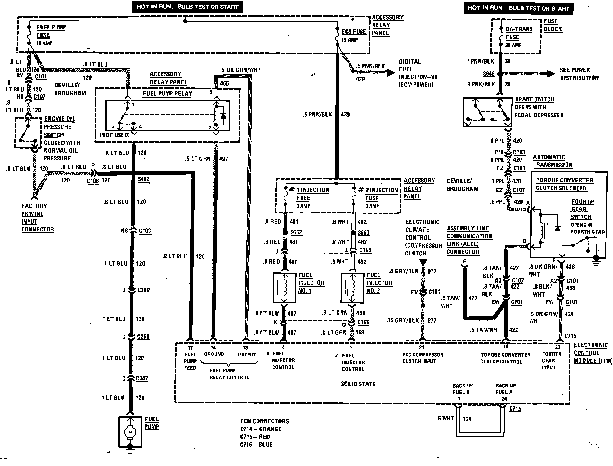
Digital Fuel Injection (Fuel Control & Torque Converter Clutch) Wiring Circuit: