Curiosii for ever!
: Car repair manuals for everyone.
Home
>>
Cadillac
>>
1982
>>
Seville V8-252 4.1L
>>
Repair and Diagnosis
>>
Heating and Air Conditioning
>>
Blower Motor
>>
Diagrams
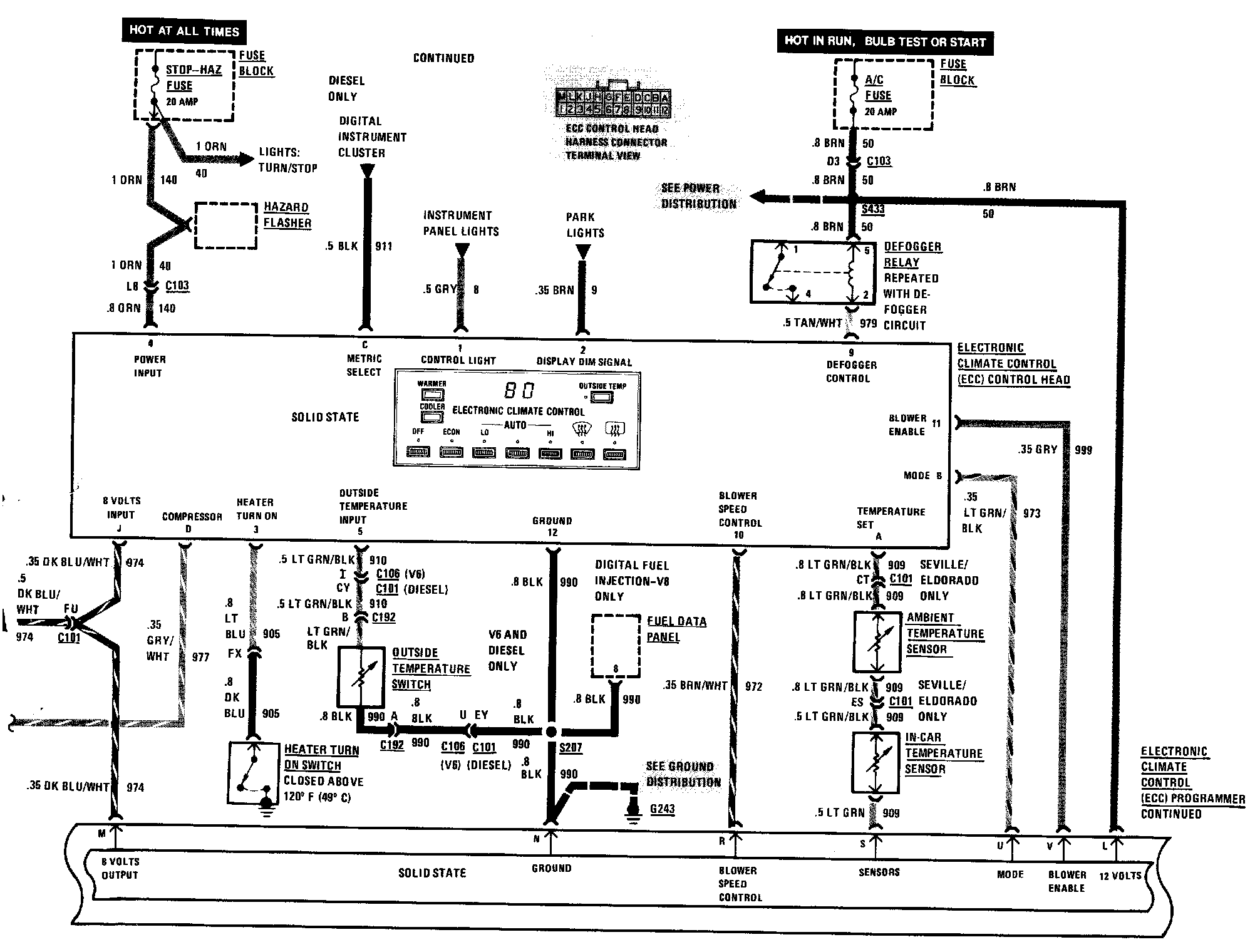
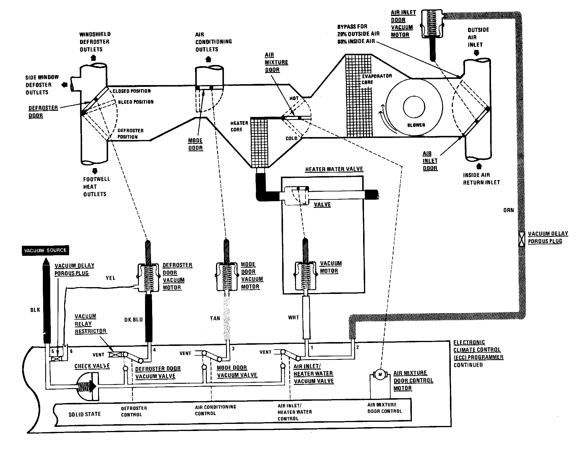
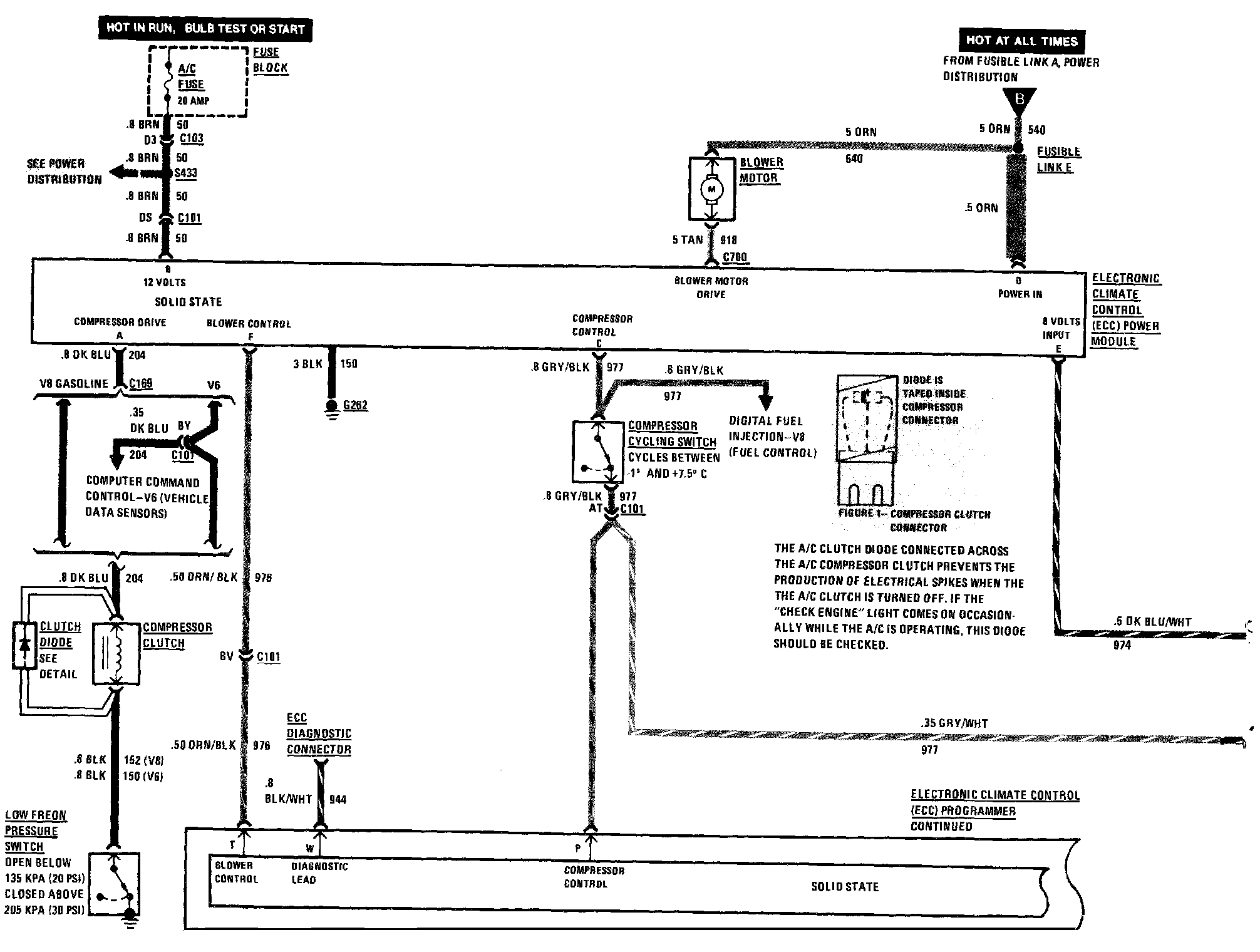
Blower Motor: Diagrams