Curiosii for ever!: Car repair manuals for everyone.

Electronic Brake / Brake Traction Control Module(EBCM/EBTCM)




ABS & Enhanced Traction System (ETS, Part 1 Of 4):




ABS & Enhanced Traction System (ETS, Part 2 Of 4):




ABS & Enhanced Traction System (ETS, Part 3 Of 4):




ABS & Enhanced Traction System (ETS, Part 4 Of 4):





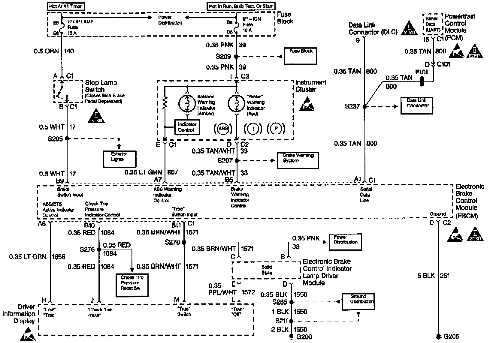
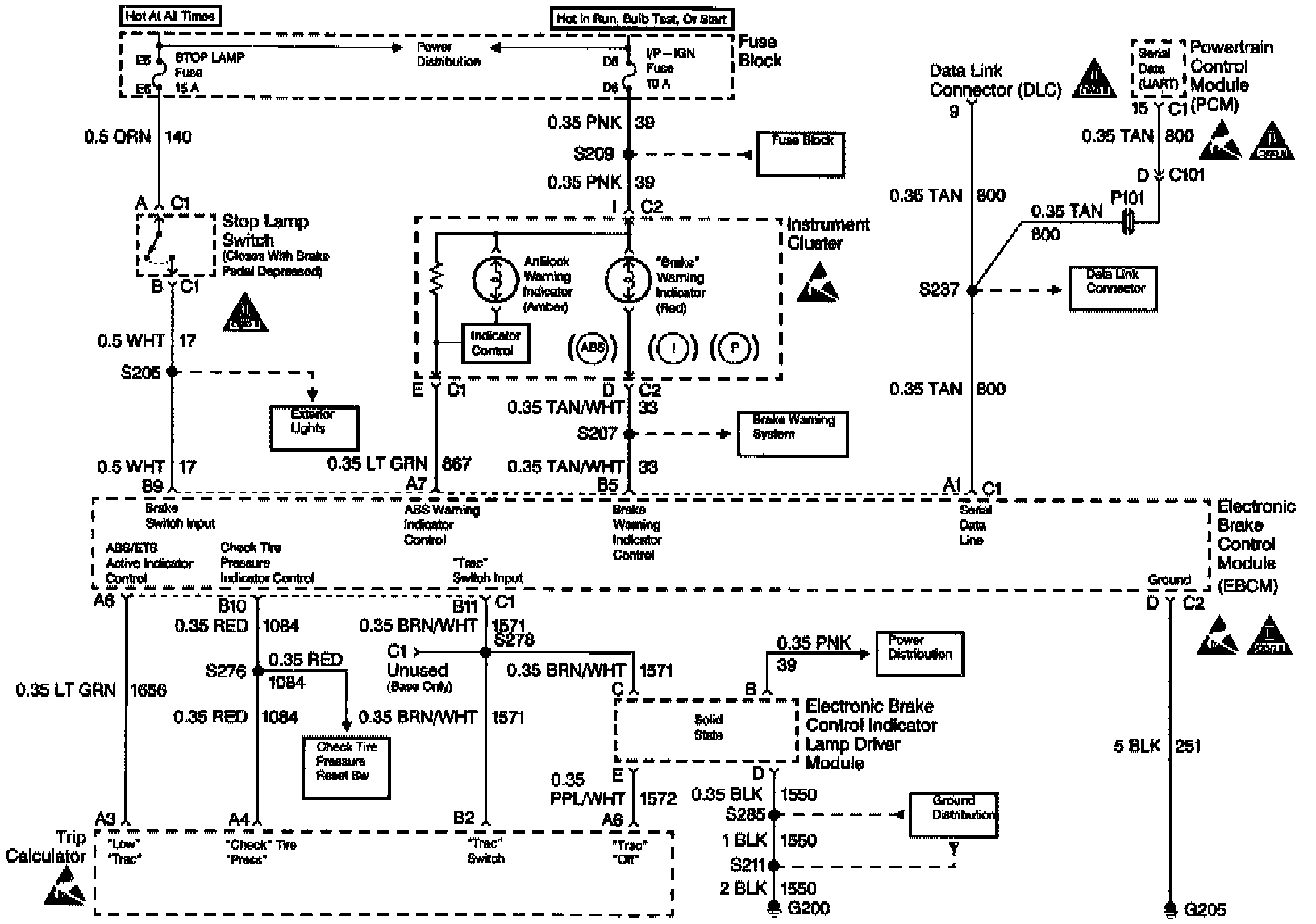
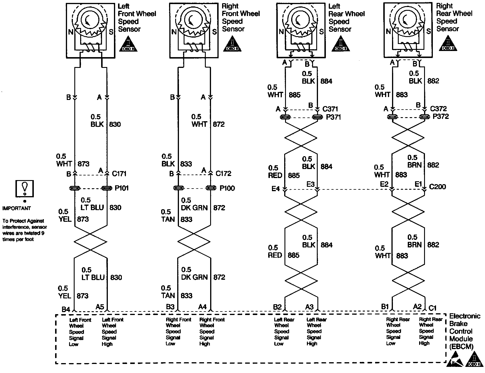
The controlling element of Antilock Brake System (ABS) VI is a microprocessor based Electronic Brake Control Module/Electronic Brake Traction Control Module (EBCM/EBTCM). Inputs to the system include four wheel speed sensors, the brake switch, ignition switch, and unswitched battery voltage. Outputs include three bidirectional motor controls, four indicator controls, two solenoid controls, and the system enable relay. A serial data line, located in terminal 9 of the Data Link Connector (DLC), is provided for service diagnostic tools and assembly plant testing.

The EBCM/EBTCM monitors the speed of each wheel. If any wheel begins to approach lock-up and the brake switch is on, the EBCM/EBTCM controls the motors and solenoids to reduce brake pressure to the wheel approaching lock-up. Once the wheel regains traction, brake pressure is increased until the wheel again begins to approach lock-up. This cycle repeats until either the vehicle comes to a stop, the brake is released, or no wheels approach lock-up. Additionally, the EBCM/EBTCM monitors itself, each input (except the serial data line) and each output for proper operation. If any system malfunction is detected, the EBCM/EBTCM will store a DTC in nonvolatile memory (DTCs will not disappear if the battery is disconnected). Refer to Self-Diagnostics for more detailed information. Testing and Inspection

NOTICE: There is no serviceable or removable PROM. The EBCM/EBTCM must be replaced as an assembly.